Operation CHARM: Car repair manuals for everyone.
Manuals through 2025 now available!

Our trusted friends have launched a new website named LEMON, which has newer manuals. It also contains all the CHARM manuals.

LEMON is the spiritual successor to CHARM, I recommend you try it!

Link: lemon-manuals.la or lemon-manuals.org.ua

(Some people have issue connecting. LEMON is investigating. For now, use Firefox or change your DNS server)

Or, hide this message: temporarily or permanently

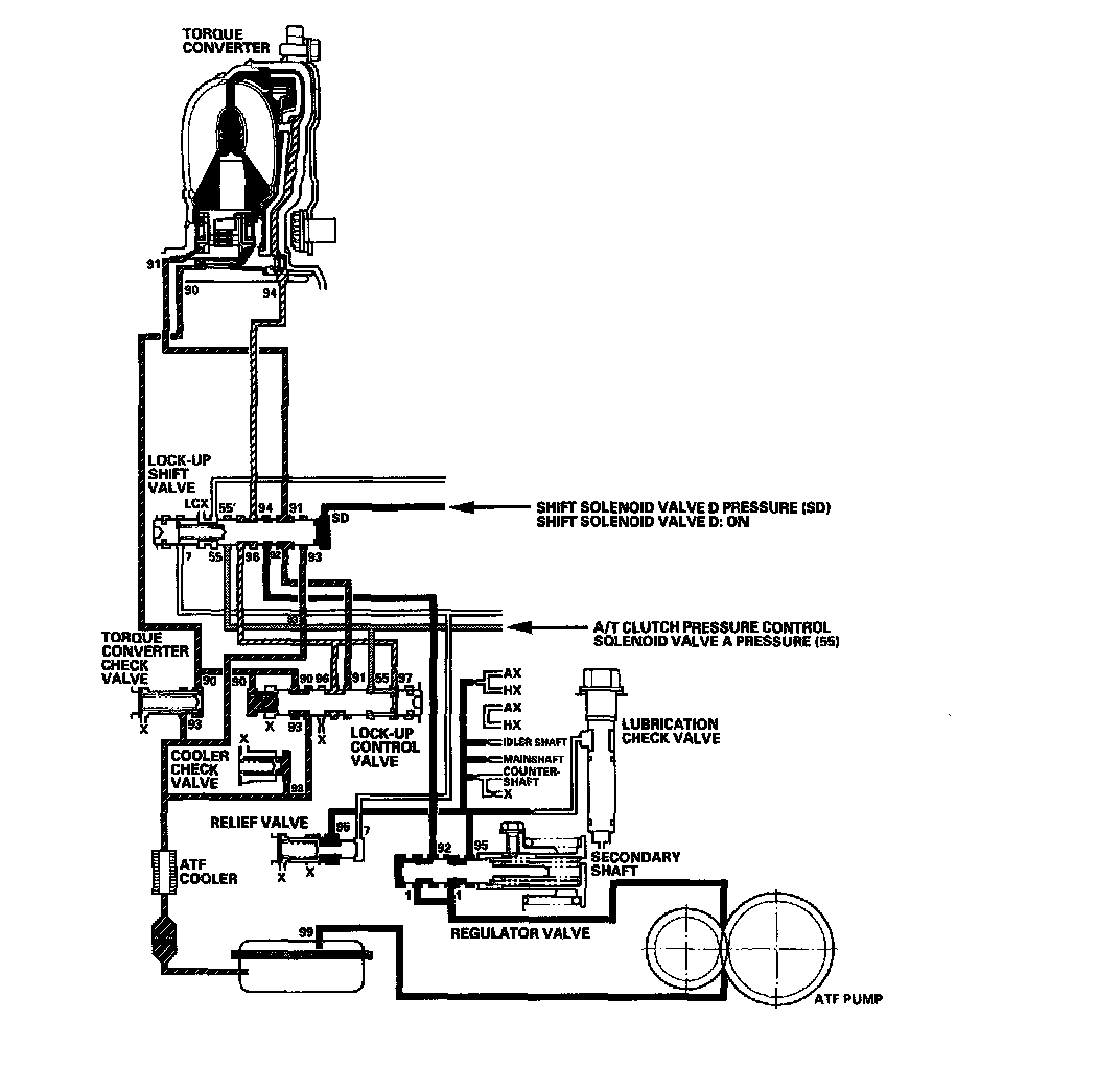
Lock-Up System

Lock-up System

The lock-up mechanism of the torque converter clutch operates in all five gears. The pressurized fluid is drained from the back of the torque converter through a fluid passage, causing the torque converter clutch piston to be held against the torque converter cover. As this takes place, the mainshaft rotates at the same speed as the engine crankshaft. Together with the hydraulic control, the PCM optimizes the timing and amount of the lock-up mechanism. When shift solenoid valve D is turned ON by the PCM, shift solenoid valve D pressure switches the lock-up shift valve lock-up ON and OFF. A/T clutch pressure control solenoid valve A and the lock-up control valve control the amount of lock-up.

Torque Converter Clutch Lock-up ON (Engaging Torque Converter Clutch)

Fluid in the chamber between the torque converter cover and the torque converter clutch piston is drained off, and fluid entering from the chamber between the pump and stator exerts pressure through the torque converter clutch piston against the torque converter cover. The torque converter clutch piston engages with the torque converter cover; the torque converter clutch lock-up is ON, and the mainshaft rotates at the same speed as the engine.





Torque Converter Clutch Lock-up OFF (Disengaging Torque Converter Clutch)

Fluid entered from the chamber between the torque converter cover and the torque converter clutch piston passes through the torque converter and goes out from the chambers between the turbine and the stator, and between the pump and the stator. As a result, the torque converter clutch piston moves away from the torque converter cover, and the torque converter clutch lock-up is released; torque converter clutch lock-up is OFF.





No Lock-up

The PCM commands shift solenoid valve D to remain OFF, and shift solenoid valve D covers the port of shift solenoid valve D pressure (SD) to the lock-up shift valve. The lock-up shift valve is in the right side, and uncovers the torque converter pressure port leading to the back of the torque converter. Torque converter pressure (92), regulated by the regulator valve, flows to the lock-up shift valve and becomes torque converter pressure (94). Torque converter pressure (94) enters into the back of the torque converter, and discharges into the circuit from the front of the torque converter. Torque converter pressure enter into back the of the torque converter and is discharged from the front side; this disengages the torque converter clutch piston and the torque converter cover. Under this condition, the torque converter clutch is not engaged; this is the non lock-up condition.

NOTE: When used, "left" or "right" indicates direction on the hydraulic circuit.





Partial Lock-up

As the speed of the vehicle reaches the programmed value, the PCM turns shift solenoid valve D ON. Shift solenoid valve D pressure (SD) is applied to the right end of the lock-up shift valve to switch the torque converter pressure port leading to the front of the torque converter. Torque converter pressure (91) enters into the front of the torque converter to engage the torque converter clutch piston. The PCM also controls A/T clutch pressure control solenoid valve A to regulate A/T clutch pressure control solenoid valve A pressure (55), and A/T clutch pressure control solenoid valve A pressure (55) is applied to the lock-up control valve. Torque converter pressure (94) drained from the back of the torque converter is applied to the right side of the lock-up control valve, and torque converter pressure (90) is applied to the left side of the lock-up control valve. The lock-up control valve controls the amount of the lock-up by receiving these pressures. The torque converter clutch is engaged partially when torque converter pressure (90) in the left side of the lock-up control valve is higher, and the torque converter clutch is engaged securely according to the amount of pressure in the right side of the lock-up control valve. Under this condition, the torque converter clutch is engaged by pressure entering into the front side of the torque converter; this condition is partial lock-up.

NOTE: When used, "left" or "right" indicates direction on the hydraulic circuit.





Full Lock-up

When the vehicle speed further increases, the PCM controls A/T clutch pressure control solenoid valve A to increase A/T clutch pressure control solenoid valve A pressure (55). A/T clutch pressure control solenoid valve A pressure (55) is applied to the lock-up control valve, and the lock-up control valve is moved to the left side to release torque converter back pressure (94). Torque converter pressure (91) enters into the front of the torque converter, and the torque converter clutch piston is securely engaged with the torque converter cover by torque converter pressure. Under this condition, torque converter back pressure is released fully, causing the torque converter clutch to be fully engaged; this condition is full lock-up.

NOTE: When used, "left" or "right" indicates direction on the hydraulic circuit.