Operation CHARM: Car repair manuals for everyone.
Manuals through 2025 now available!

Our trusted friends have launched a new website named LEMON, which has newer manuals. It also contains all the CHARM manuals.

LEMON is the spiritual successor to CHARM, I recommend you try it!

Link: lemon-manuals.la or lemon-manuals.org.ua

(Some people have issue connecting. LEMON is investigating. For now, use Firefox or change your DNS server)

Or, hide this message: temporarily or permanently

Coolant Temperature Sensor/Switch (For Computer): Testing and Inspection

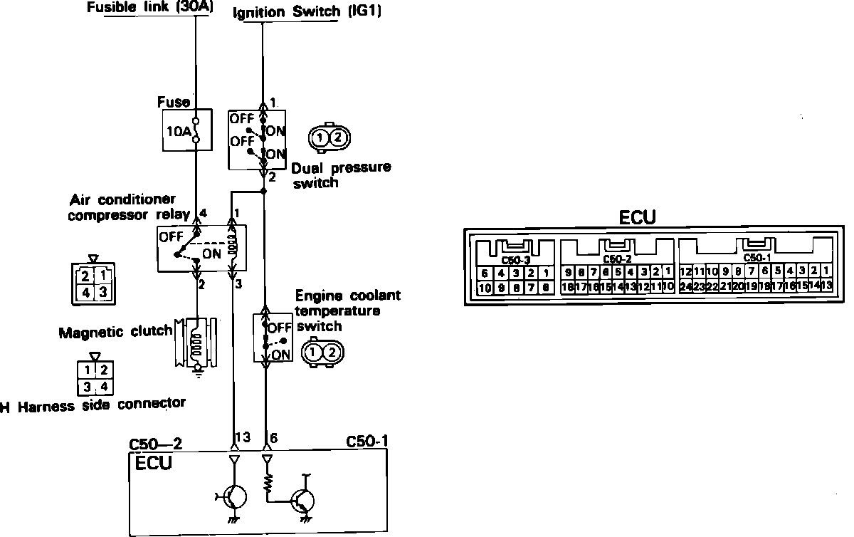
Air Conditioner Control Circuit:





The engine coolant temperature switch, is located in the thermostat housing. To test the switch proceed as follows.

COMPONENT TEST

NOTE: Use engine oil for this test and be sure to stir well while heating. Do not heat more than necessary

1. Disconnect the harness connector and remove the switch.

Engine Coolant Temperature Switch Testing:





2. Immerse the switch in a pan of oil as shown.
3. Place the pan over a heat source and heat the oil to raise the temperature of the switch.
4. Using an ohmmeter and thermometer, measure the temperature at which the the switch is "off" (no continuity).

Temperature
233 - 244°F (112 - 118°C)