Main Relay (Computer/Fuel System): Testing and Inspection
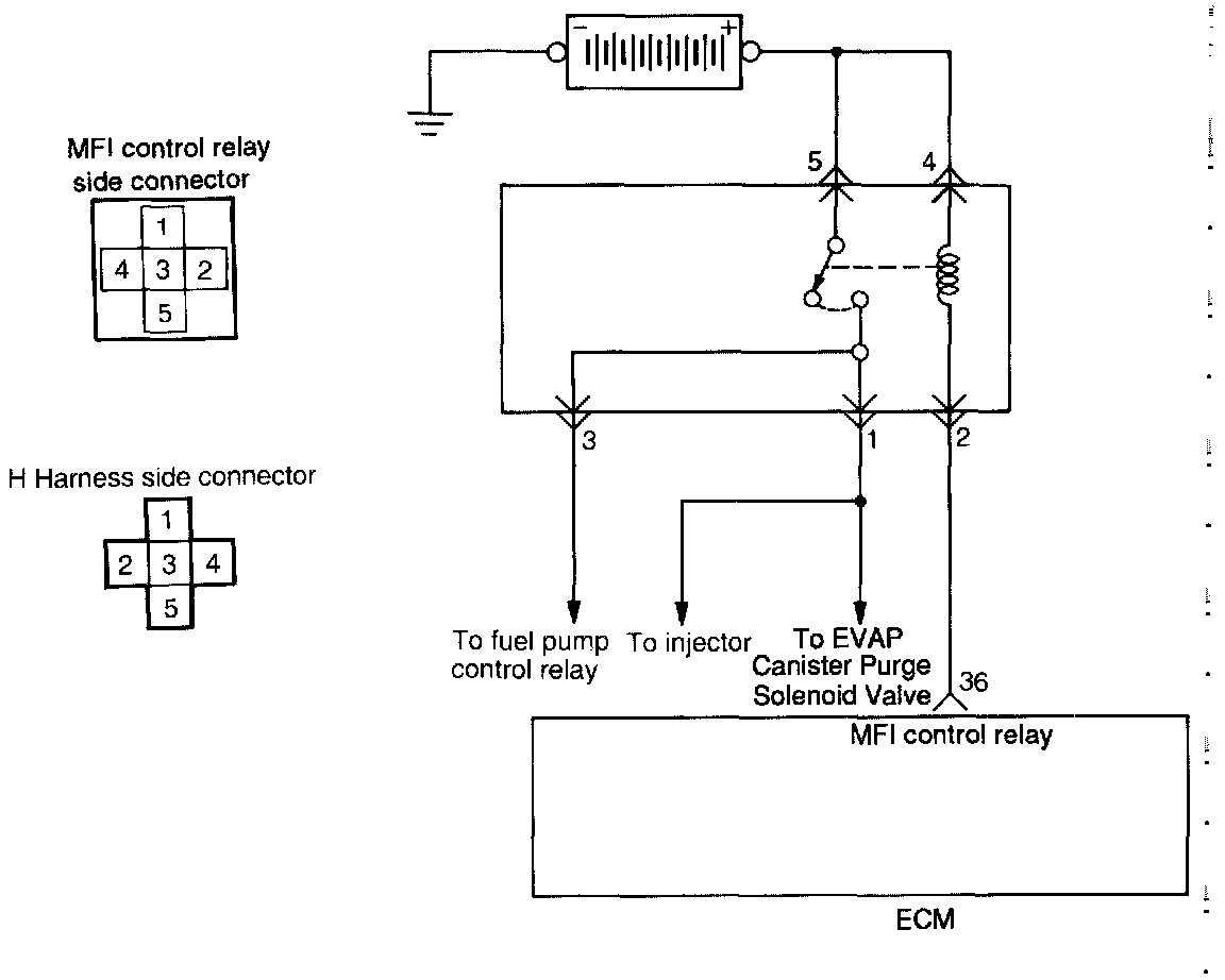
Circuit Diagram
Harness Inspection Procedure
Harness Inspection Procedure
1. Check continuity of relay contacts by energizing terminals 4(+) and 2(-).
Between terminals 5 and 1
When de-energized: no continuity
When energized: continuity
Between terminals 5 and 3
When de-energized: no continuity
When energized: continuity
2. If faulty, replace the MFI control relay.
Tightening torque: 7 - 11 Nm (5.2 - 8.1 ft lb)