Operation CHARM: Car repair manuals for everyone.
Manuals through 2025 now available!

Our trusted friends have launched a new website named LEMON, which has newer manuals. It also contains all the CHARM manuals.

LEMON is the spiritual successor to CHARM, I recommend you try it!

Link: lemon-manuals.la or lemon-manuals.org.ua

(Some people have issue connecting. LEMON is investigating. For now, use Firefox or change your DNS server)

Or, hide this message: temporarily or permanently

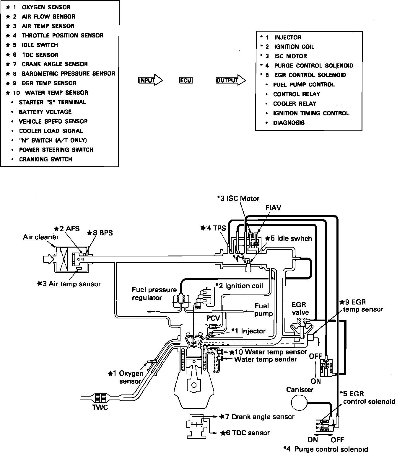
Emission Control Systems: Description and Operation





DISPLACEMENT
2.0L (1997cc/121.9cid) 4 cyl. DOHC

PURPOSE
Emission control systems reduce carbon monoxide, hydrocarbons , and oxides of nitrogen in accordance with Federal and State regulations.

SYSTEMS AND DEVICES

Computerized Engine Controls
Multipoint fuel injection, a pre-combustion device that attempts to maintain the air/fuel mixture at it's optimum level for efficient combustion and low emissions.

Exhaust Gas Recirculation
A pre-combustion device that mixes a metered amount of exhaust gas with the air/fuel mixture to lower the emission of oxides of nitrogen.

Evaporative Emission Control System
A pre-combustion device that collects and stores fuel vapors until they can be burned during engine operation.

Positive Crankcase Ventilation
A pre-combustion device that draws blow-by gases from the crankcase and burns them rather than allowing their escape to the atmosphere.

Three-way Catalytic Converter
A post-combustion device that, by using catalytic reaction, converts carbon monoxide to carbon dioxide, hydrocarbons to water and reduces oxides of nitrogen. (also called a reducing catalyst)



.