Operation CHARM
: Car repair manuals for everyone.
Home
>>
Hyundai
>>
1996
>>
Accent L4-1.5L SOHC Alpha Engine
>>
Repair and Diagnosis
>>
Powertrain Management
>>
Computers and Control Systems
>>
Diagrams
>>
Electrical Diagrams
Manuals through 2025 now available!
Our trusted friends have launched a new website named LEMON, which has newer manuals. It also contains all the CHARM manuals.
LEMON is the spiritual successor to CHARM, I recommend you try it!
Link:
lemon-manuals.la
or
lemon-manuals.org.ua
(Some people have issue connecting. LEMON is investigating. For now, use Firefox or change your DNS server)
Or, hide this message:
temporarily
or
permanently
Electrical Diagrams
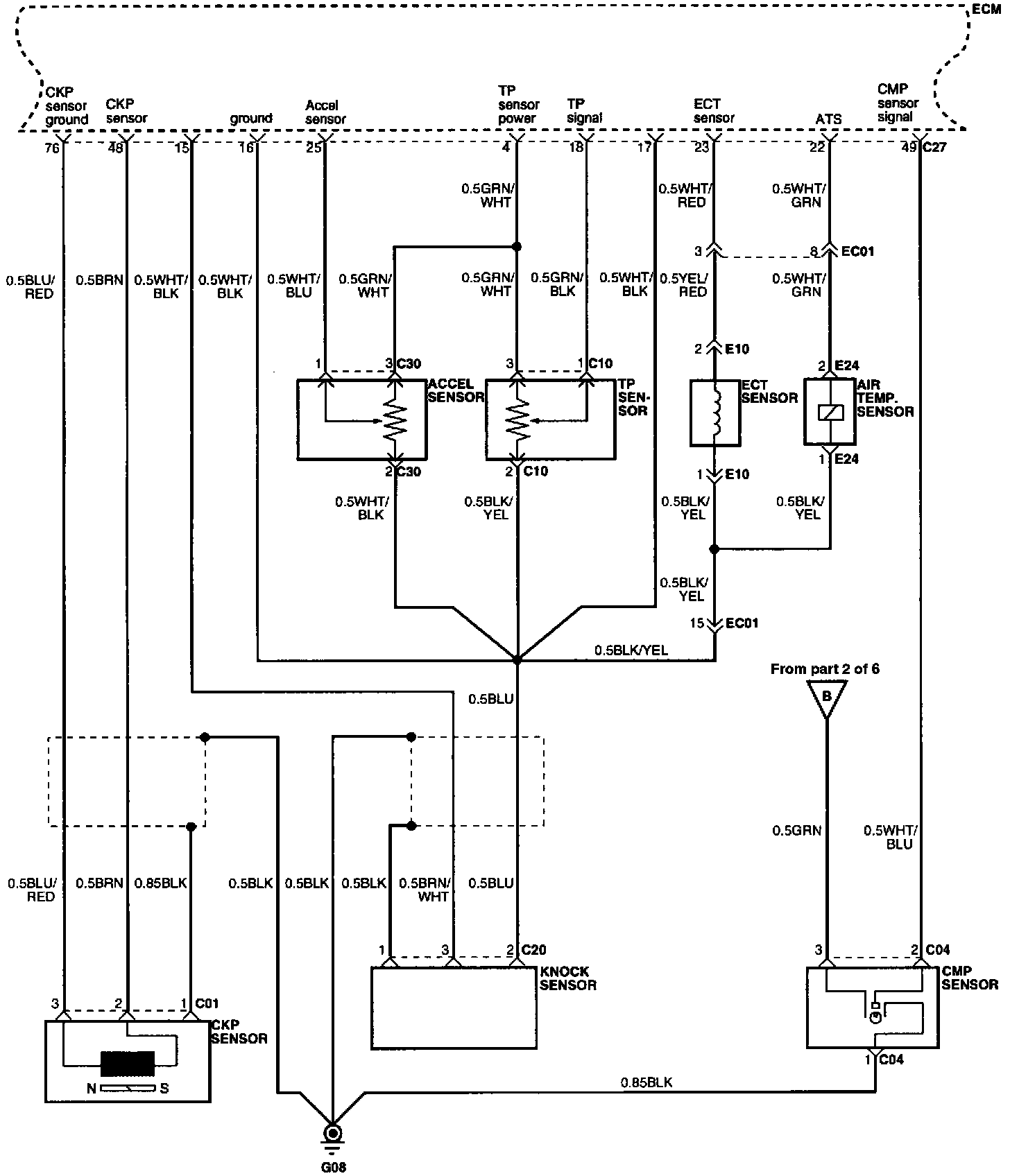
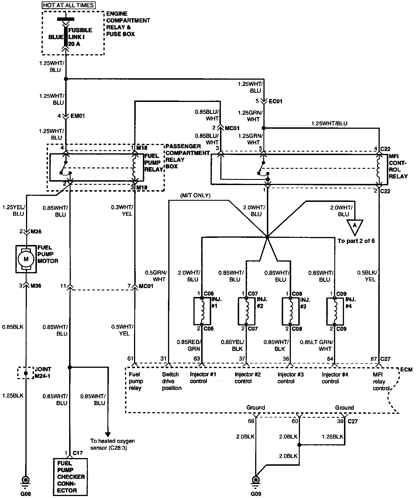
MFI System (Part 1 Of 6):
Part 1 of 6
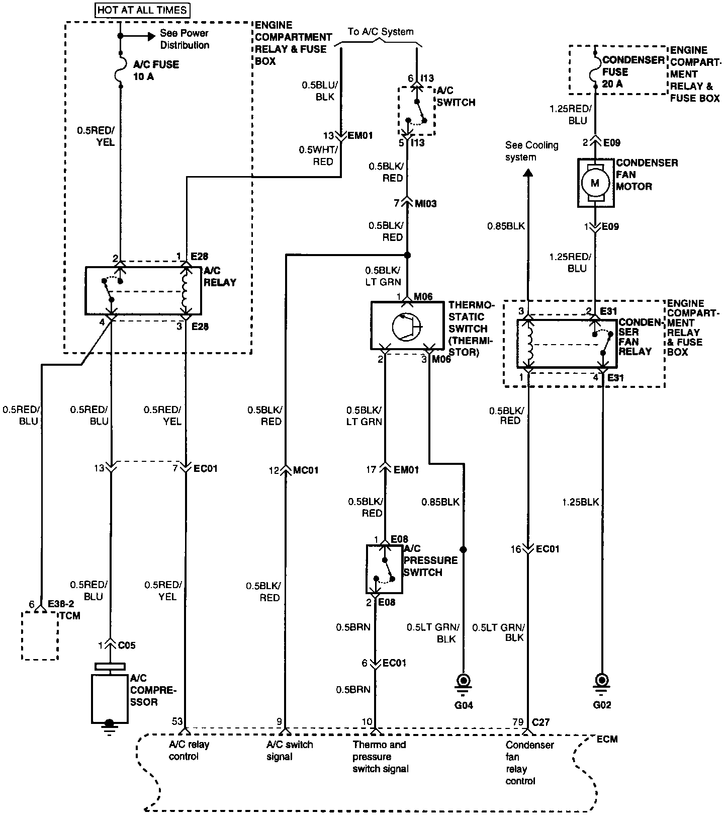
MFI System (Part 2 Of 6):
Part 2 of 6
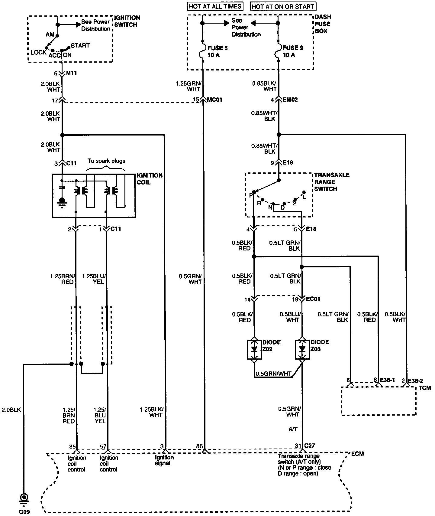
MFI System (Part 3 Of 6):
Part 3 of 6
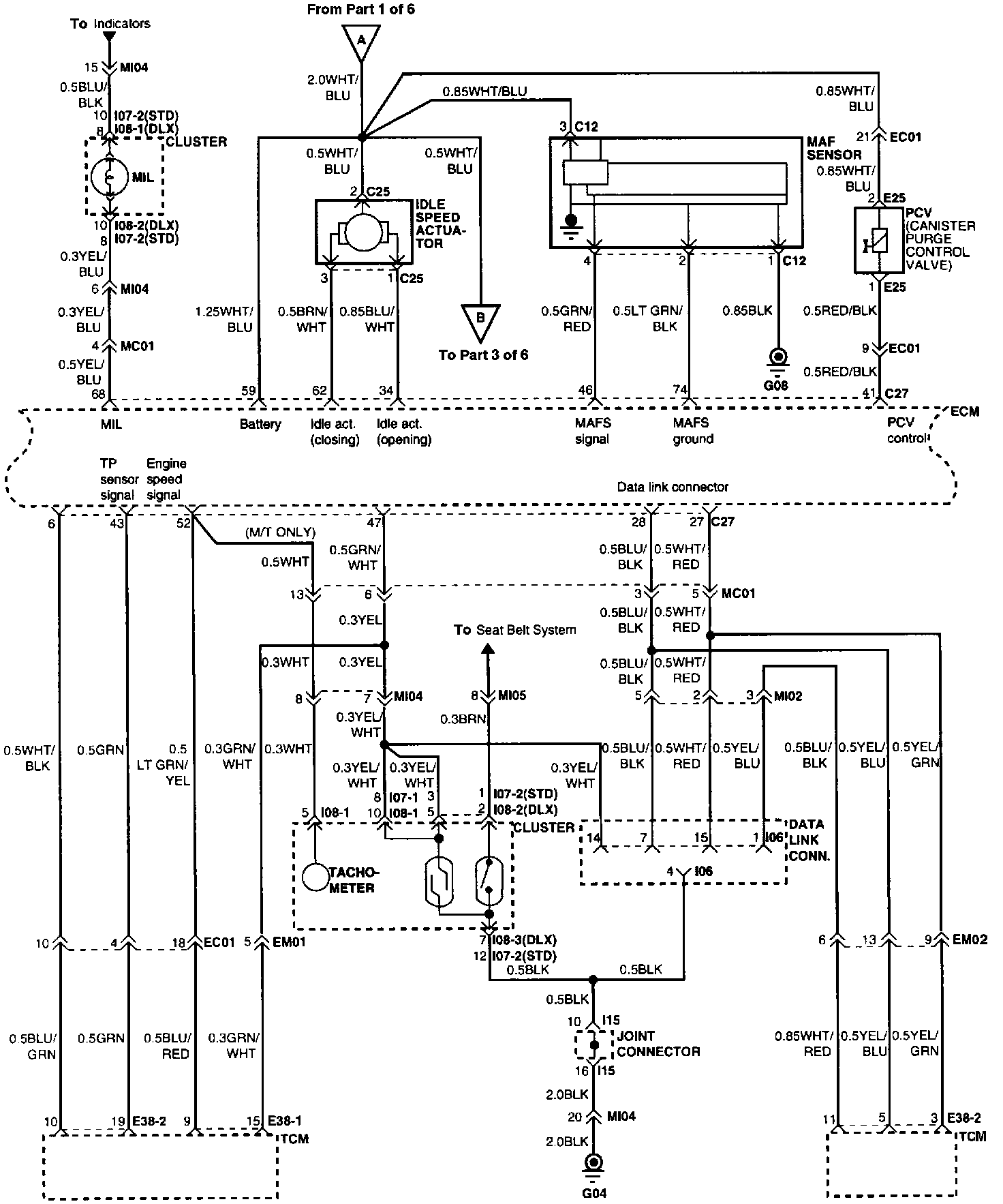
MFI System (Part 4 Of 6):
Part 4 of 6
MFI System (Part 5 Of 6):
Part 5 of 6
MFI System (Part 6 Of 6):
Part 6 of 6