Operation CHARM: Car repair manuals for everyone.
Manuals through 2025 now available!

Our trusted friends have launched a new website named LEMON, which has newer manuals. It also contains all the CHARM manuals.

LEMON is the spiritual successor to CHARM, I recommend you try it!

Link: lemon-manuals.la or lemon-manuals.org.ua

(Some people have issue connecting. LEMON is investigating. For now, use Firefox or change your DNS server)

Or, hide this message: temporarily or permanently

Security System - Troubleshooting Guide

Group: BODY ELECTRICAL

Number: 96-90-007

Date: AUGUST, 1996

Model: 1996 Accent
1996 Elantra
1996 Sonata

Subject:
TROUBLESHOOTING GUIDE FOR NEW SECURITY SYSTEM (CLIFFORD)

DESCRIPTION:

This bulletin contains information to be used for the troubleshooting and repair of Hyundai's new security system.

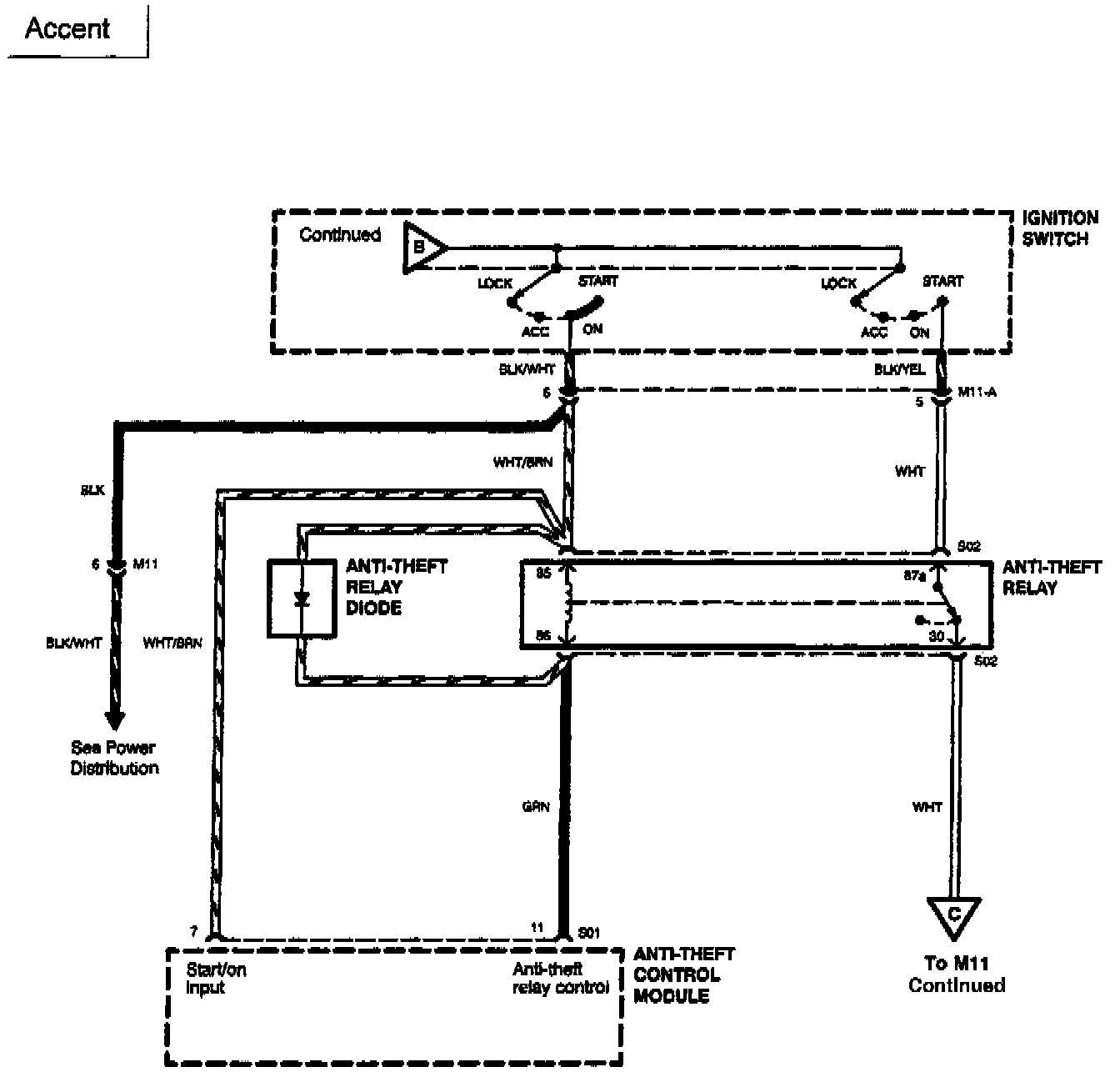
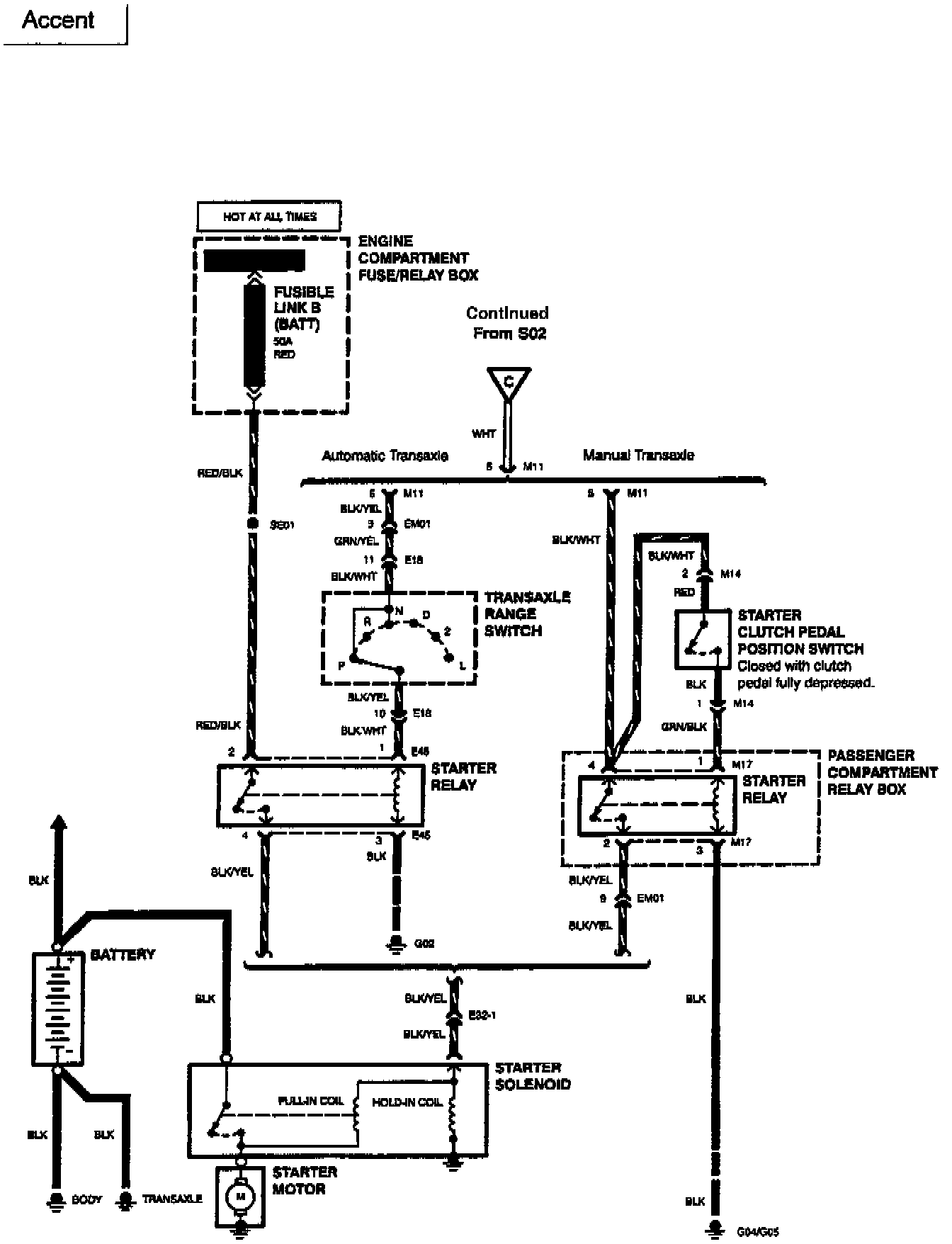
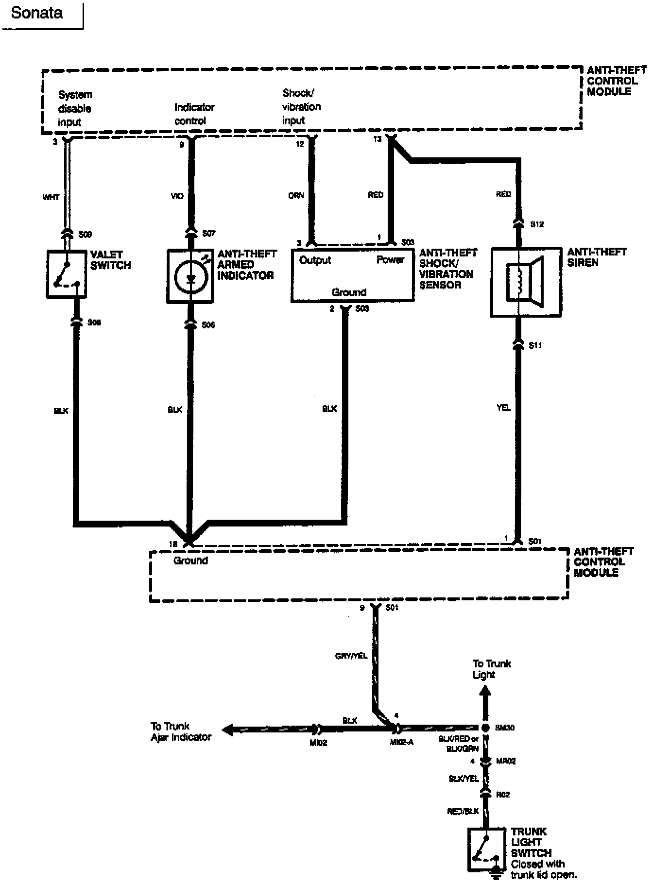
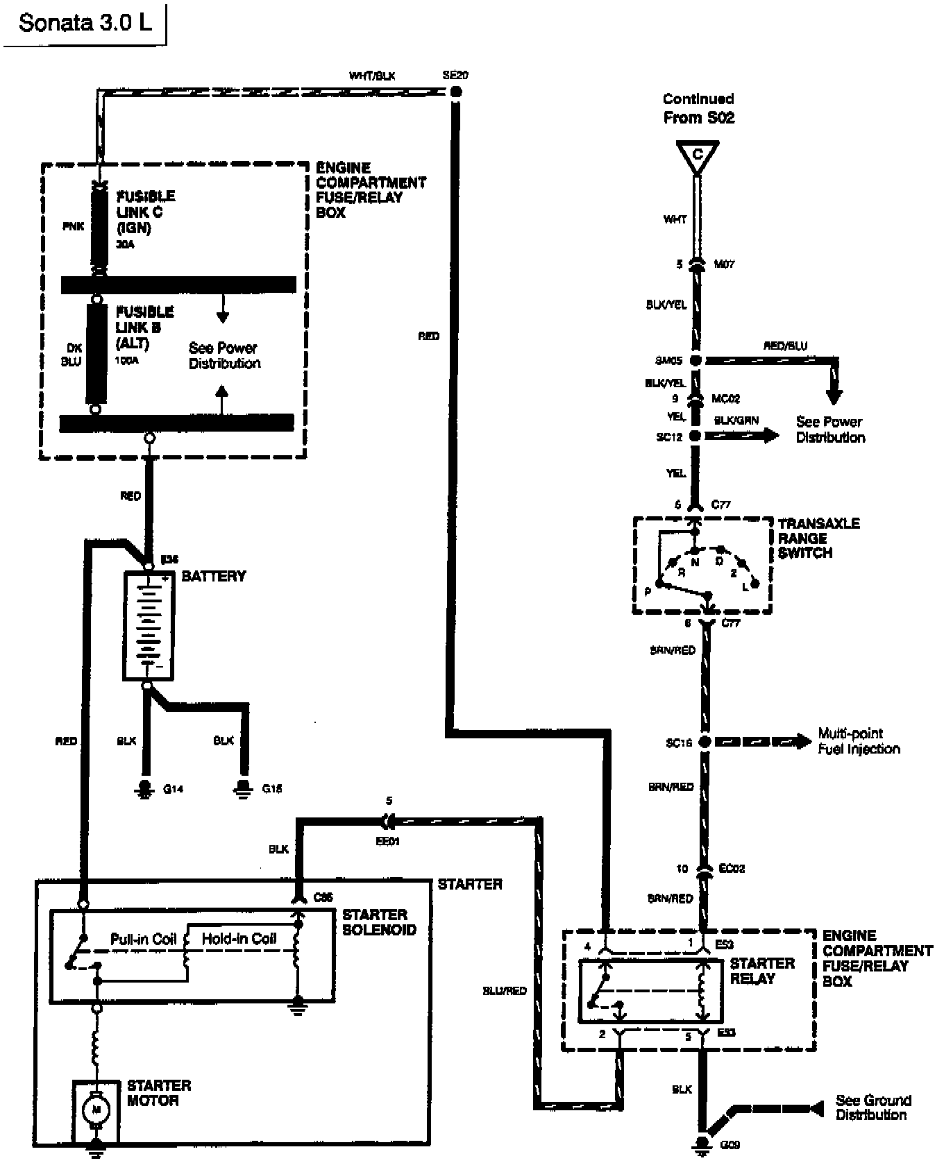
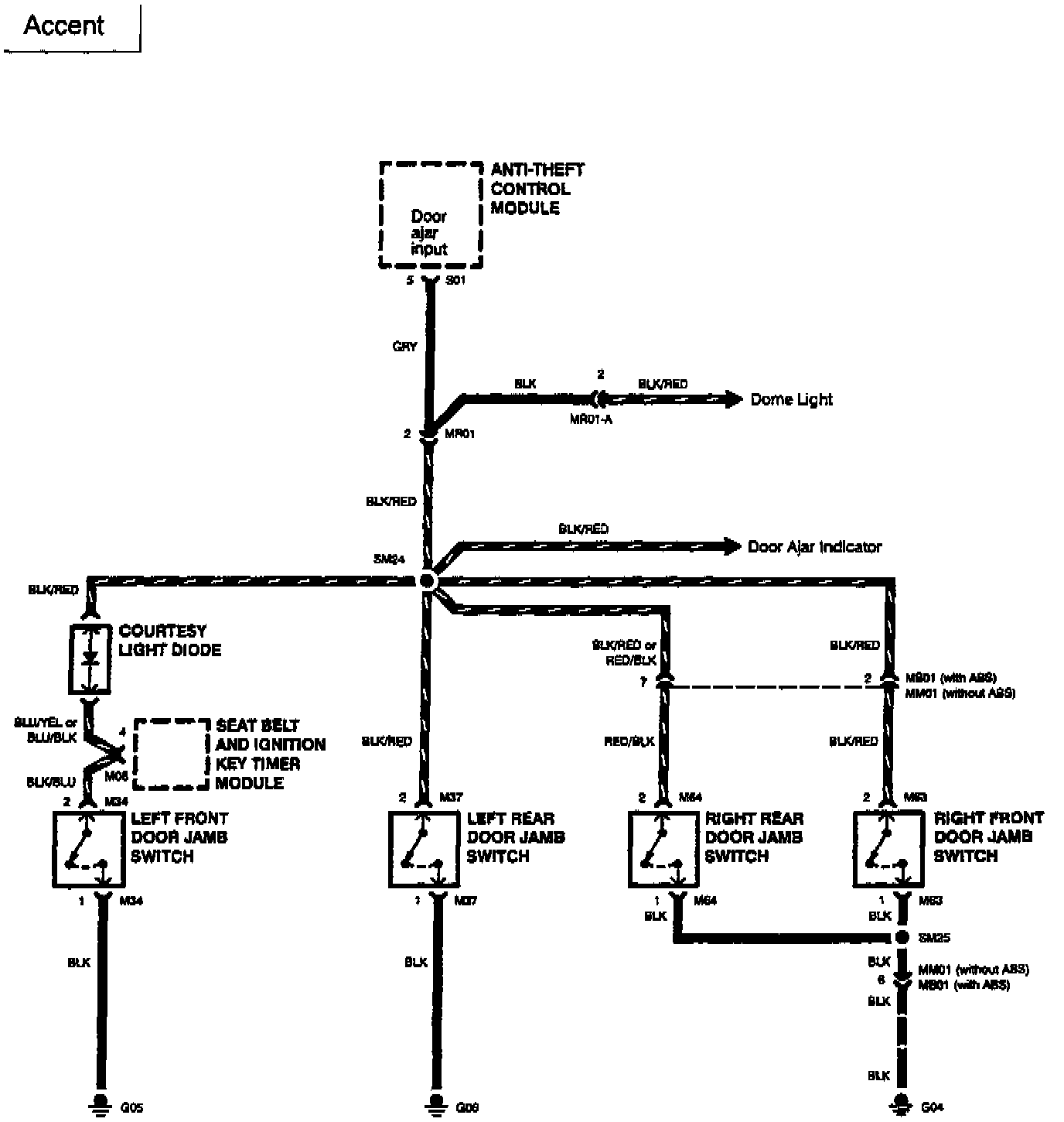
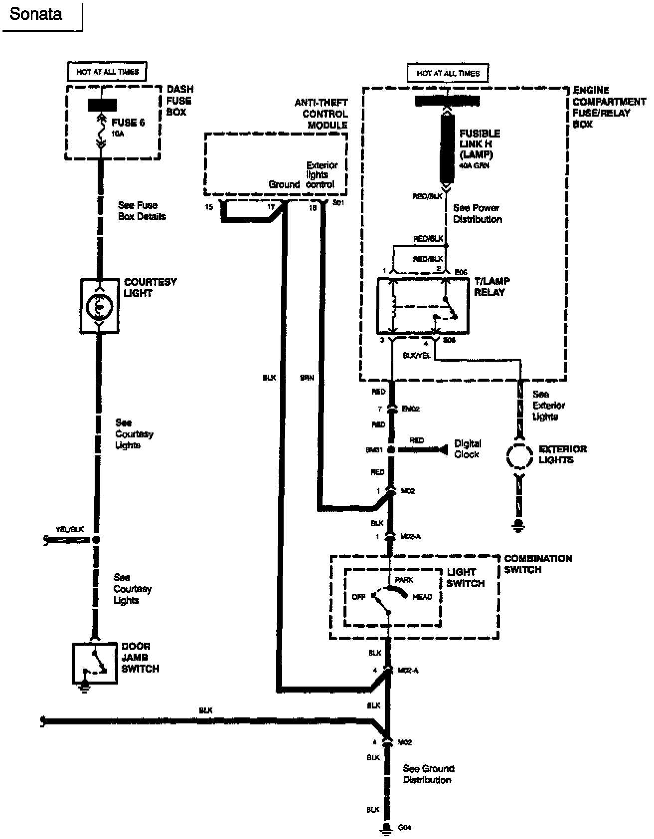
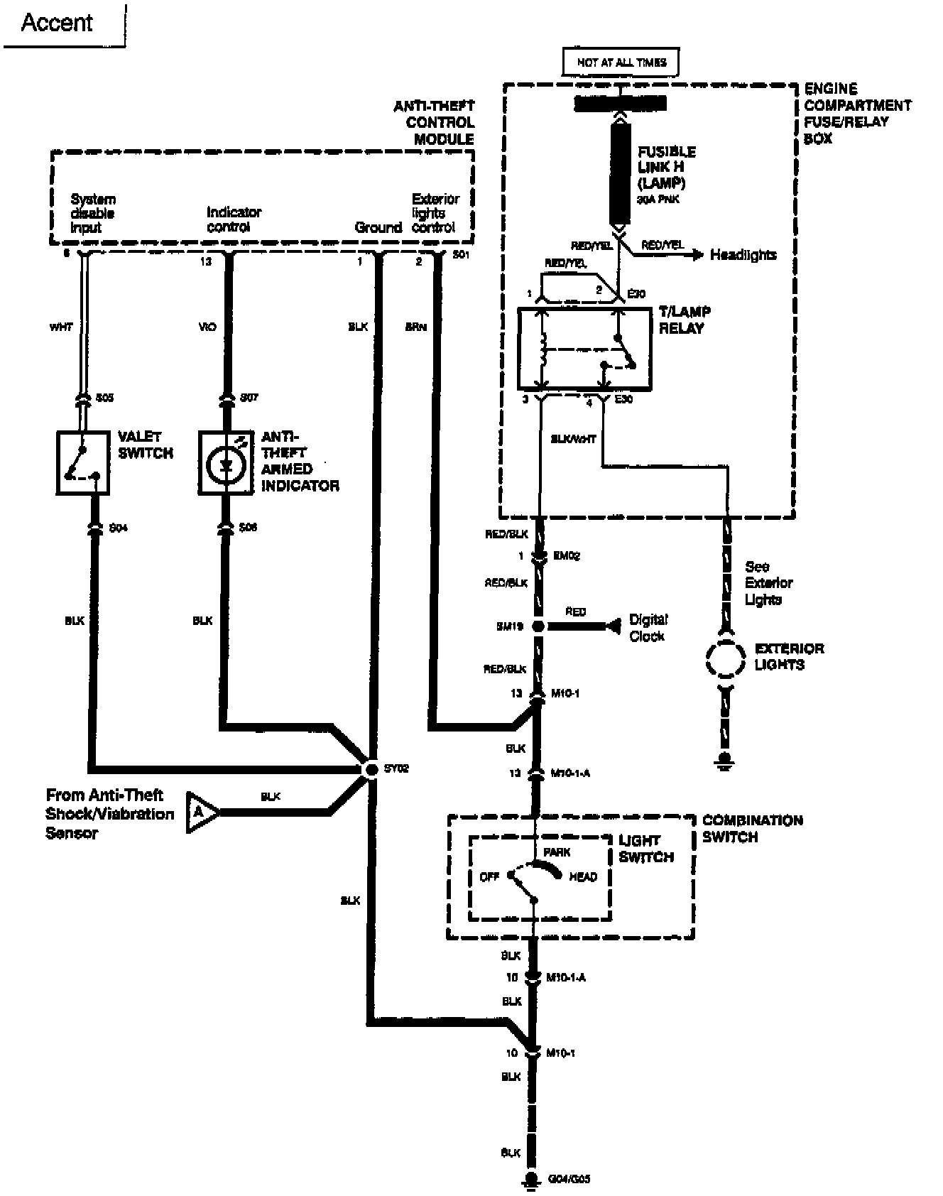
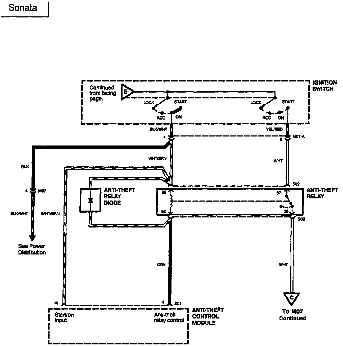
Wiring schematic index is located in this bulletin.











DIAGNOSTIC PROCEDURES:

PROGRAMING PROCEDURES:





The table can be used for the purpose of re-programming the Hyundai Security System's various features. The table is divided into 5 columns, each column has a heading, such as, Features, Factory Setting, Etc. Although some of the headings are self explanatory, a brief description of each heading will assist in the use of this table as shown.

For additional technical information contact Clifford Electronics at: (800) 624-3208.





PARTS INFORMATION:





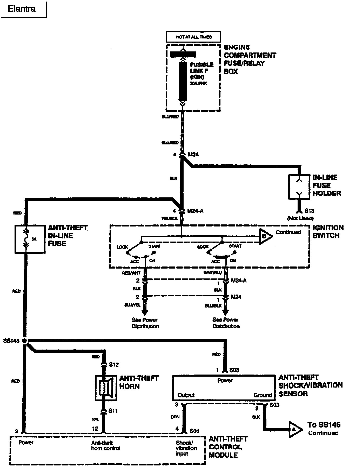
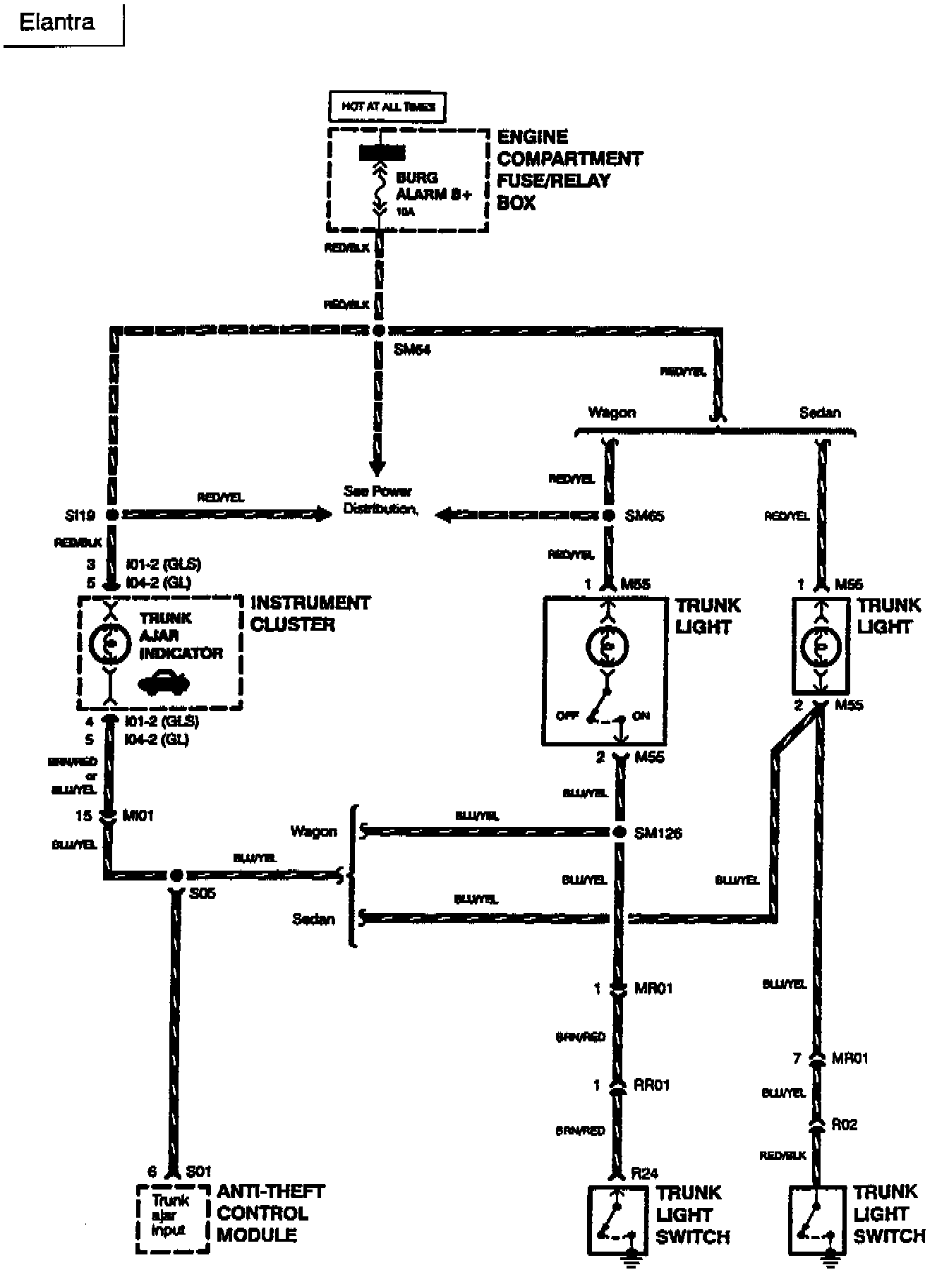
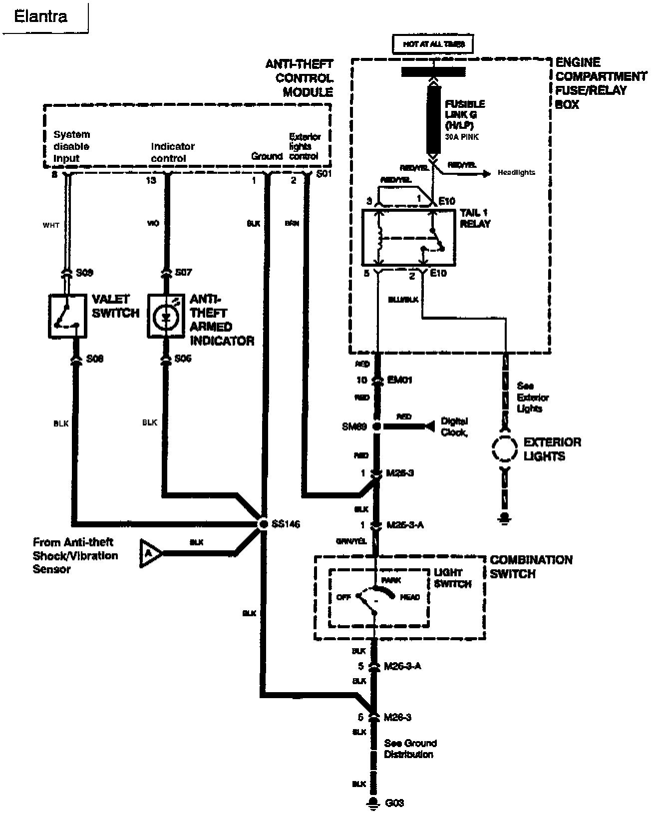
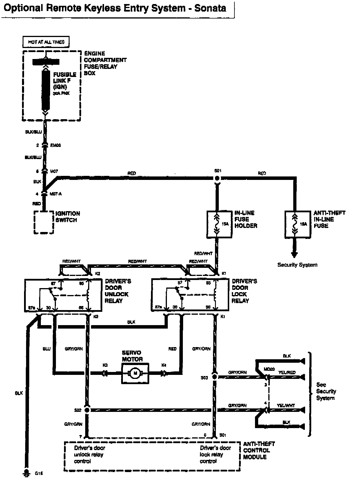
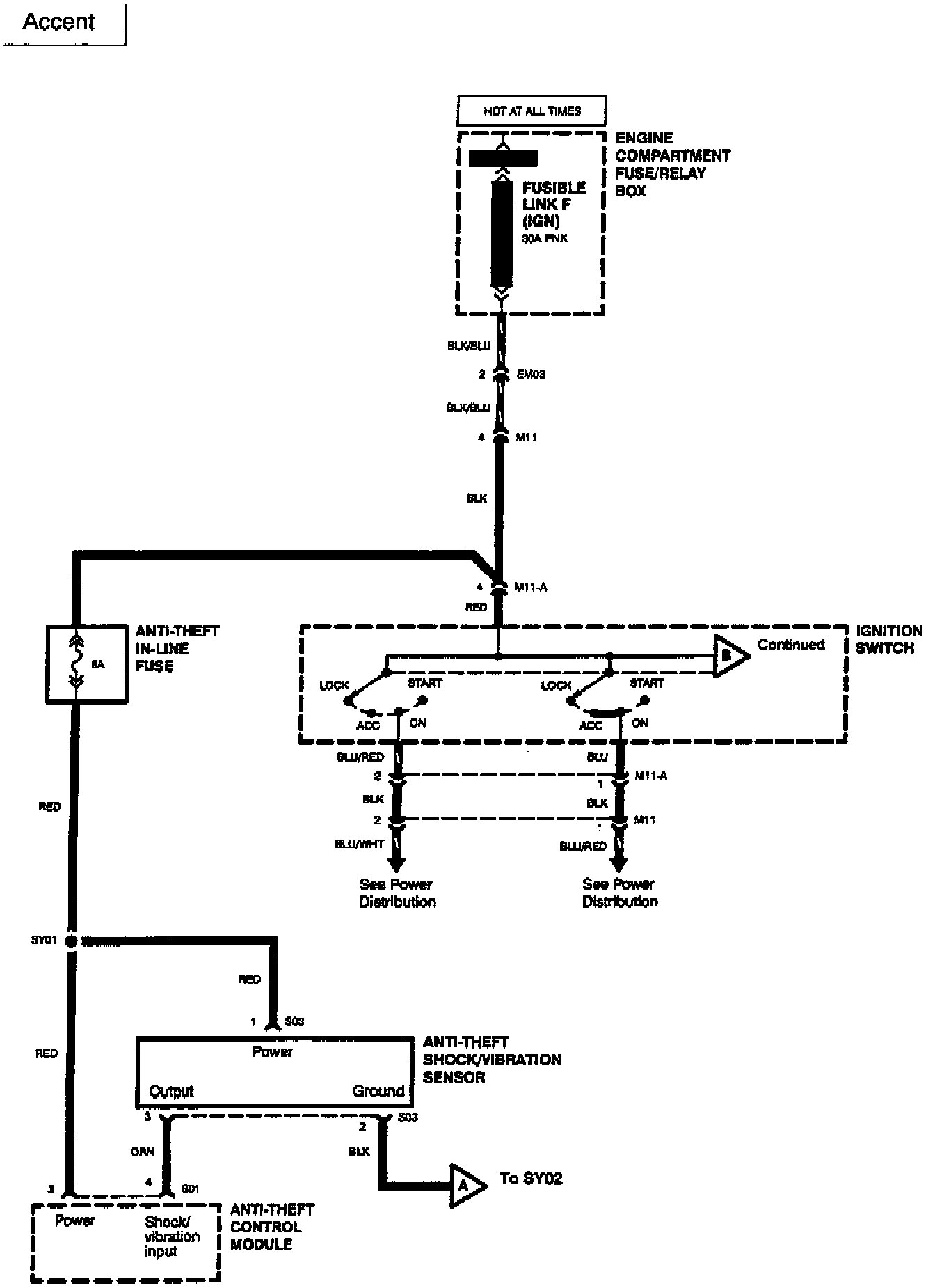
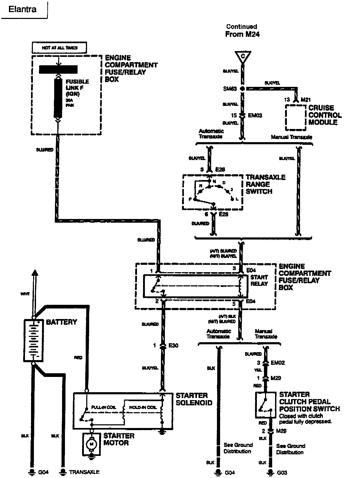
WIRING SCHEMATICS INDEX:




















Accent




















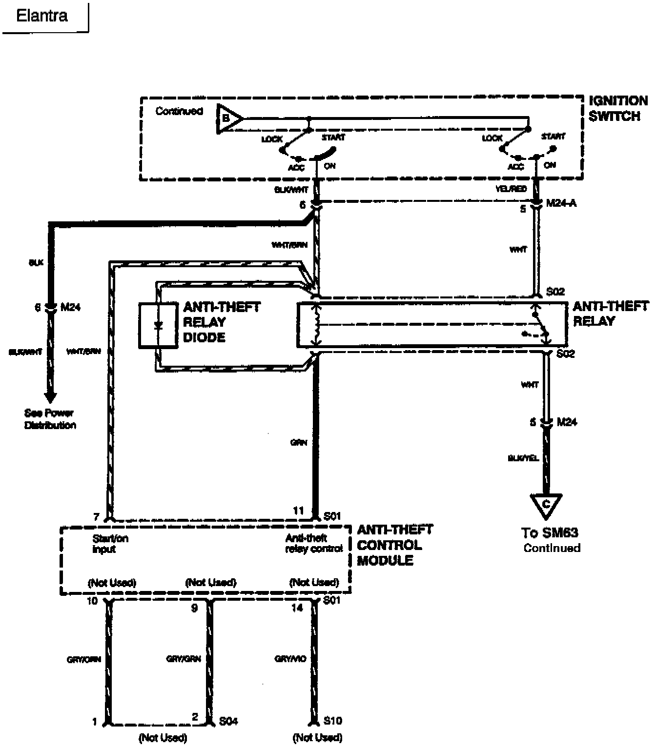
Elantra








Sonata




















Sonata 2.0L





Sonata 3.0L





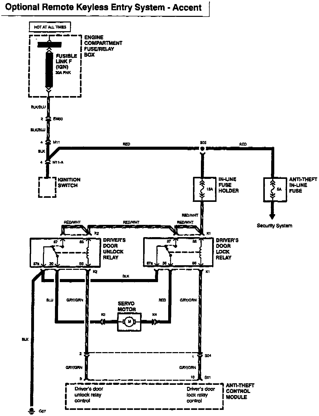
Optional Remote Keyless Entry System - Accent





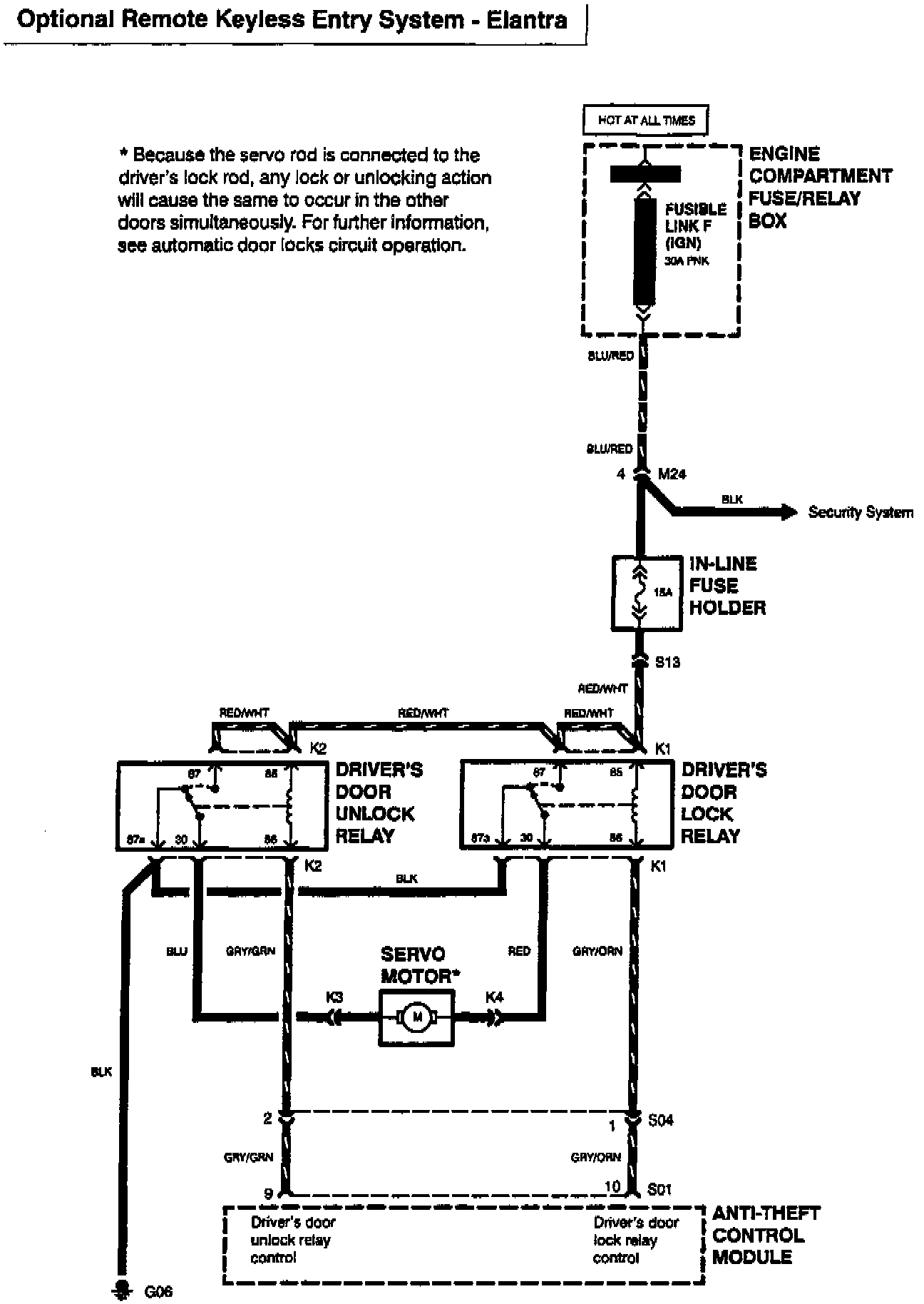
Optional Remote Keyless Entry System - Elantra





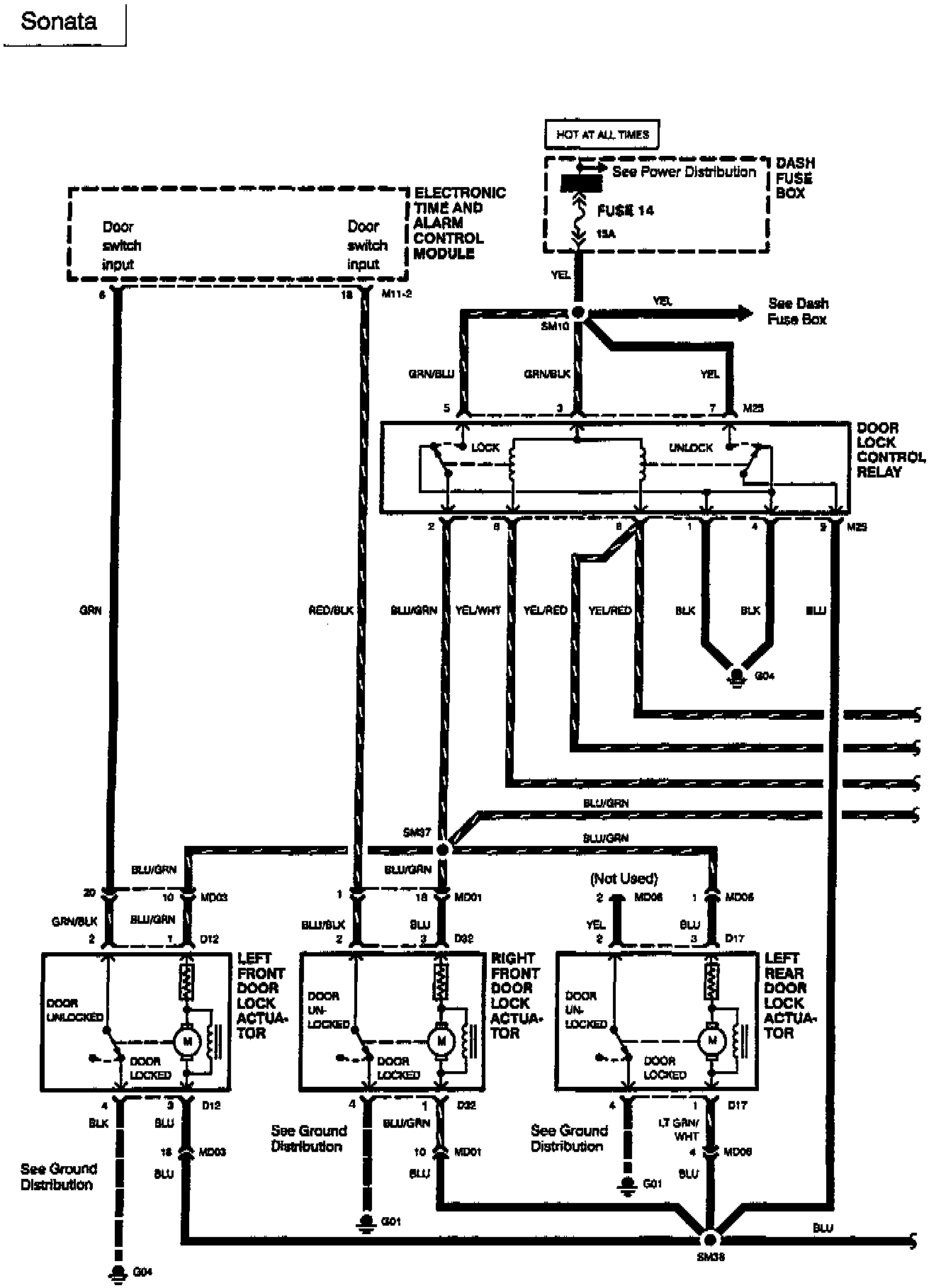
Optional Remote Keyless Entry System - Sonata