Operation CHARM
: Car repair manuals for everyone.
Home
>>
Hyundai
>>
1998
>>
Sonata GL V6-3.0L
>>
Repair and Diagnosis
>>
Powertrain Management
>>
Computers and Control Systems
>>
Vehicle Speed Sensor
>>
Diagrams
>>
Electrical Diagrams
Manuals through 2025 now available!
Our trusted friends have launched a new website named LEMON, which has newer manuals. It also contains all the CHARM manuals.
LEMON is the spiritual successor to CHARM, I recommend you try it!
Link:
lemon-manuals.la
or
lemon-manuals.org.ua
(Some people have issue connecting. LEMON is investigating. For now, use Firefox or change your DNS server)
Or, hide this message:
temporarily
or
permanently
Electrical Diagrams
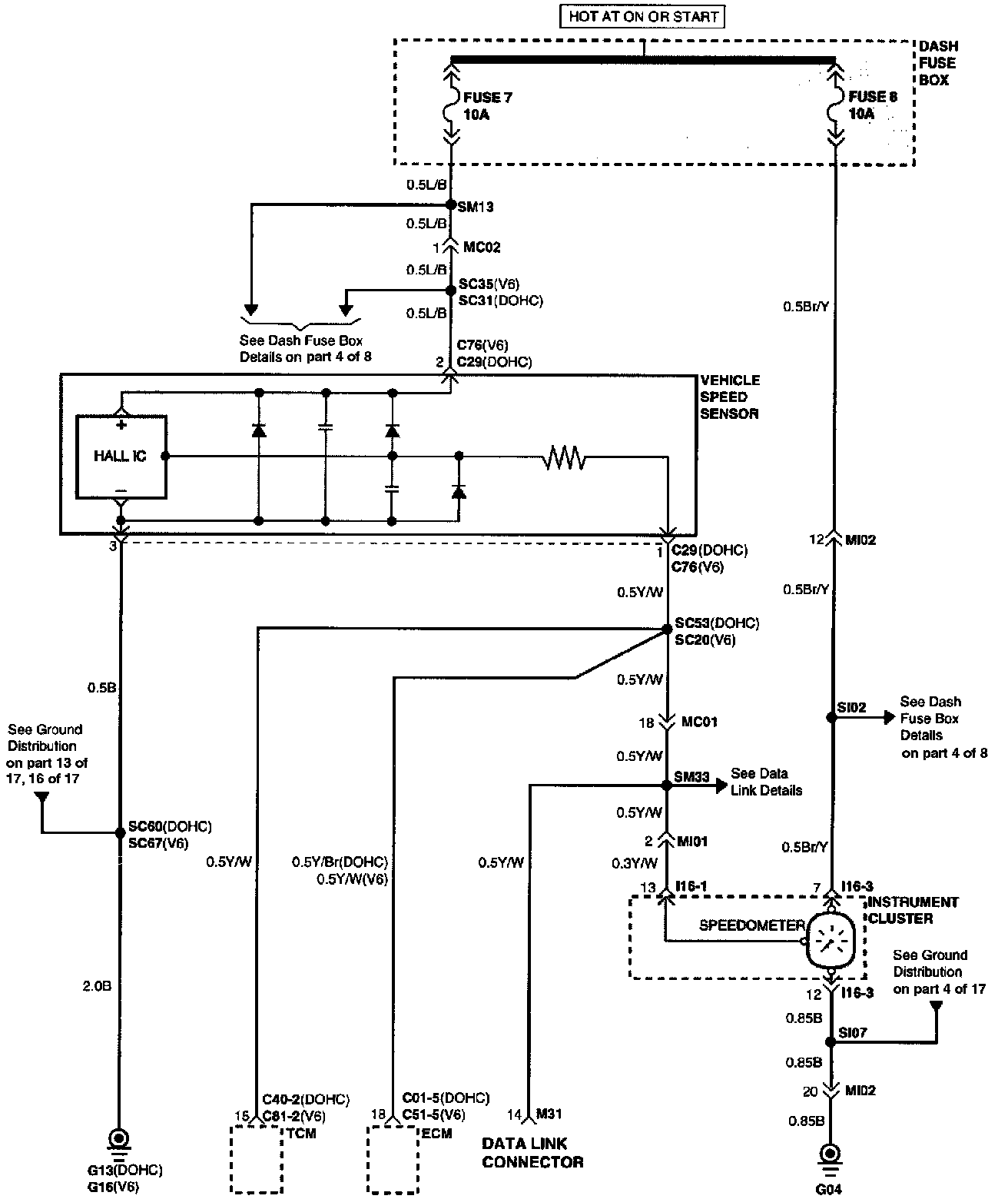
Vehicle Speed Sensor:
Electrical Diagram
Connector Configurations Are Found In The Diagram Section Of The Vehicle.
Connector Views
Connector Locations Are Found In The Locations Section Of The
Vehicle Speed Sensor
.
Locations