Operation CHARM: Car repair manuals for everyone.
Manuals through 2025 now available!

Our trusted friends have launched a new website named LEMON, which has newer manuals. It also contains all the CHARM manuals.

LEMON is the spiritual successor to CHARM, I recommend you try it!

Link: lemon-manuals.la or lemon-manuals.org.ua

(Some people have issue connecting. LEMON is investigating. For now, use Firefox or change your DNS server)

Or, hide this message: temporarily or permanently

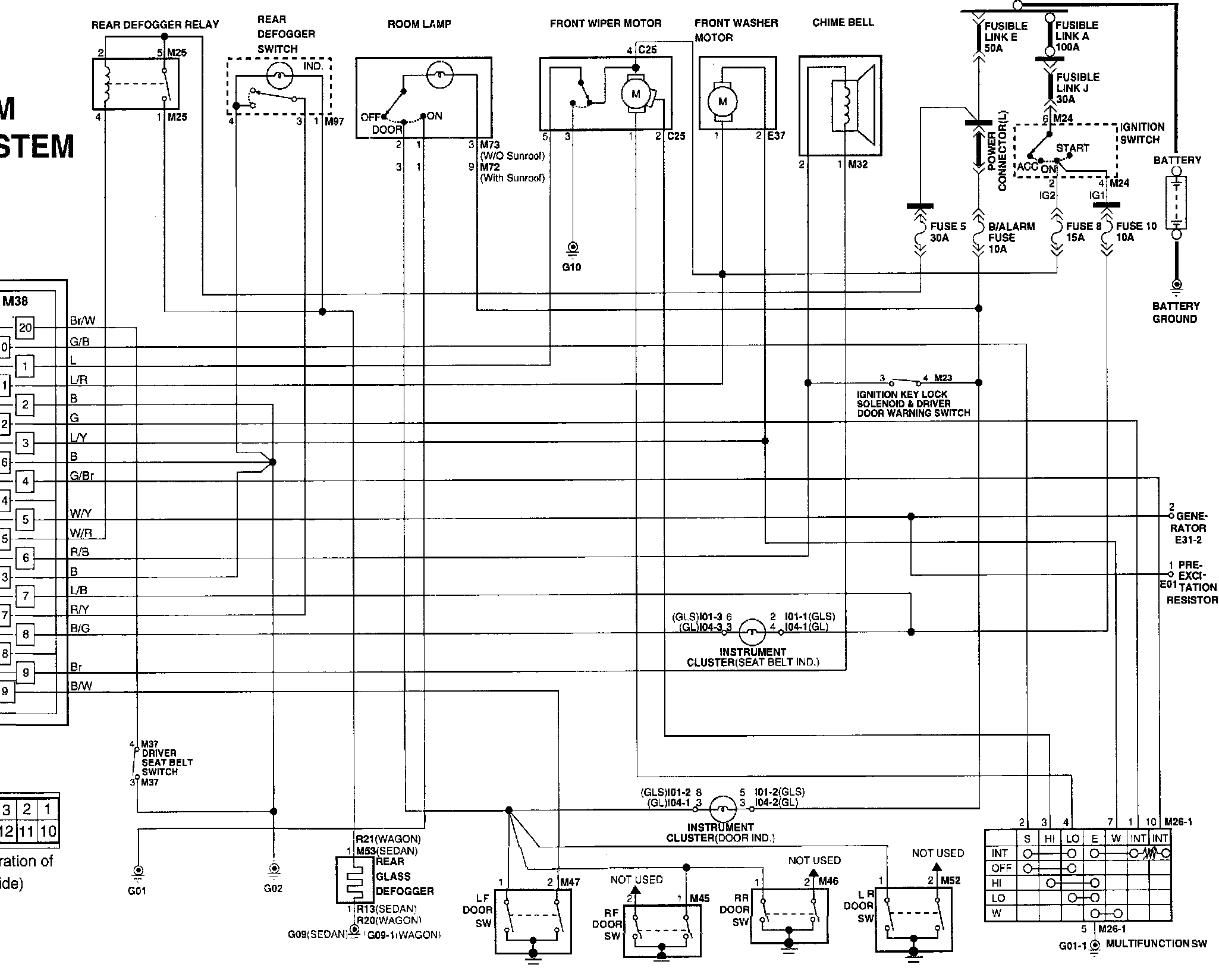
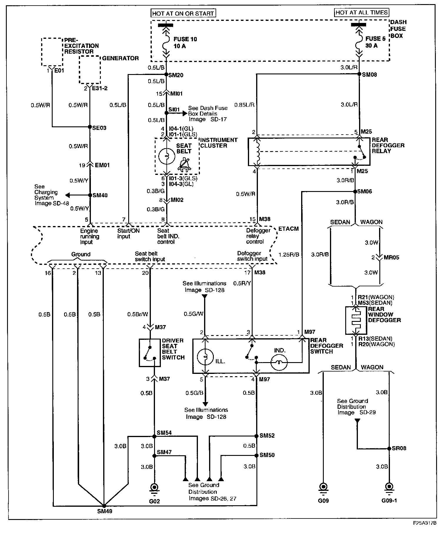
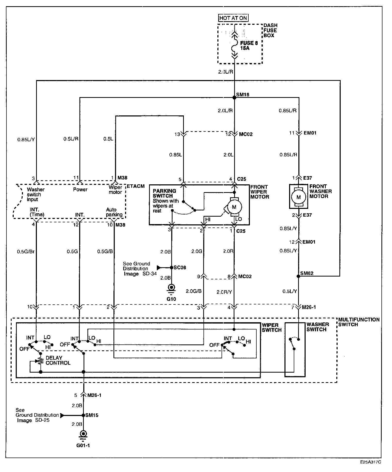
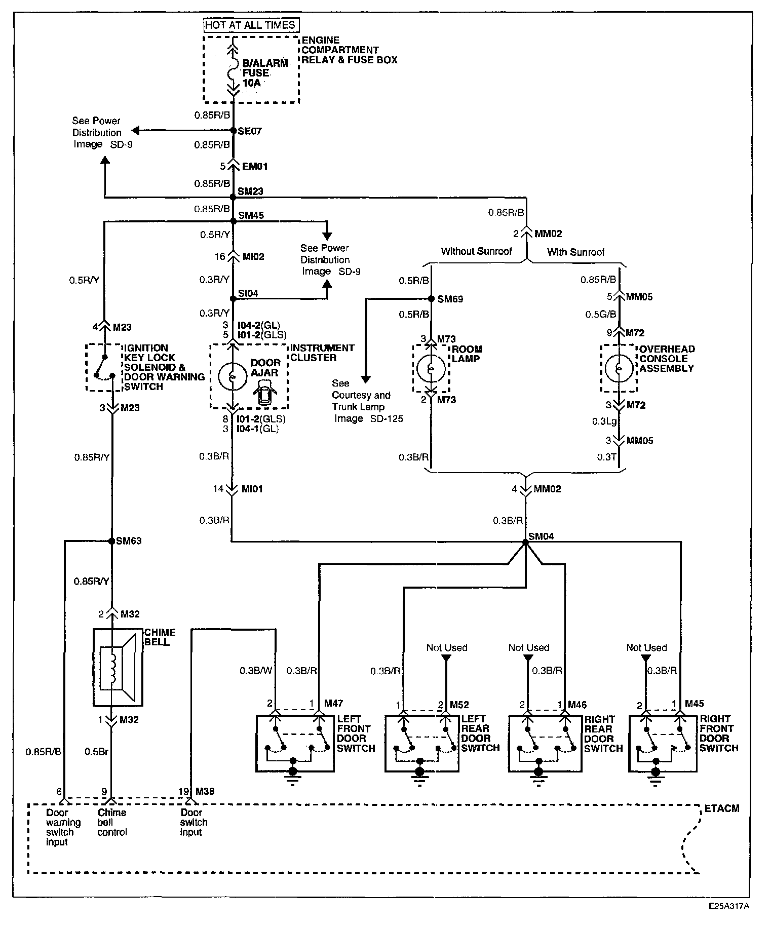
Timer/Control Unit, Accessory Control

Image SD - 76:




Image SD - 77:




Image SD - 78:




��SImage SD - 78-1:




Schematic Diagrams

Connector Configurations Are Found In The Diagram Section (Elantra) Of The Vehicle.
Diagrams

Connector Locations Are Found In The Locations Section (Elantra) Of Vehicle.
Locations