Operation CHARM: Car repair manuals for everyone.
Manuals through 2025 now available!

Our trusted friends have launched a new website named LEMON, which has newer manuals. It also contains all the CHARM manuals.

LEMON is the spiritual successor to CHARM, I recommend you try it!

Link: lemon-manuals.la or lemon-manuals.org.ua

(Some people have issue connecting. LEMON is investigating. For now, use Firefox or change your DNS server)

Or, hide this message: temporarily or permanently

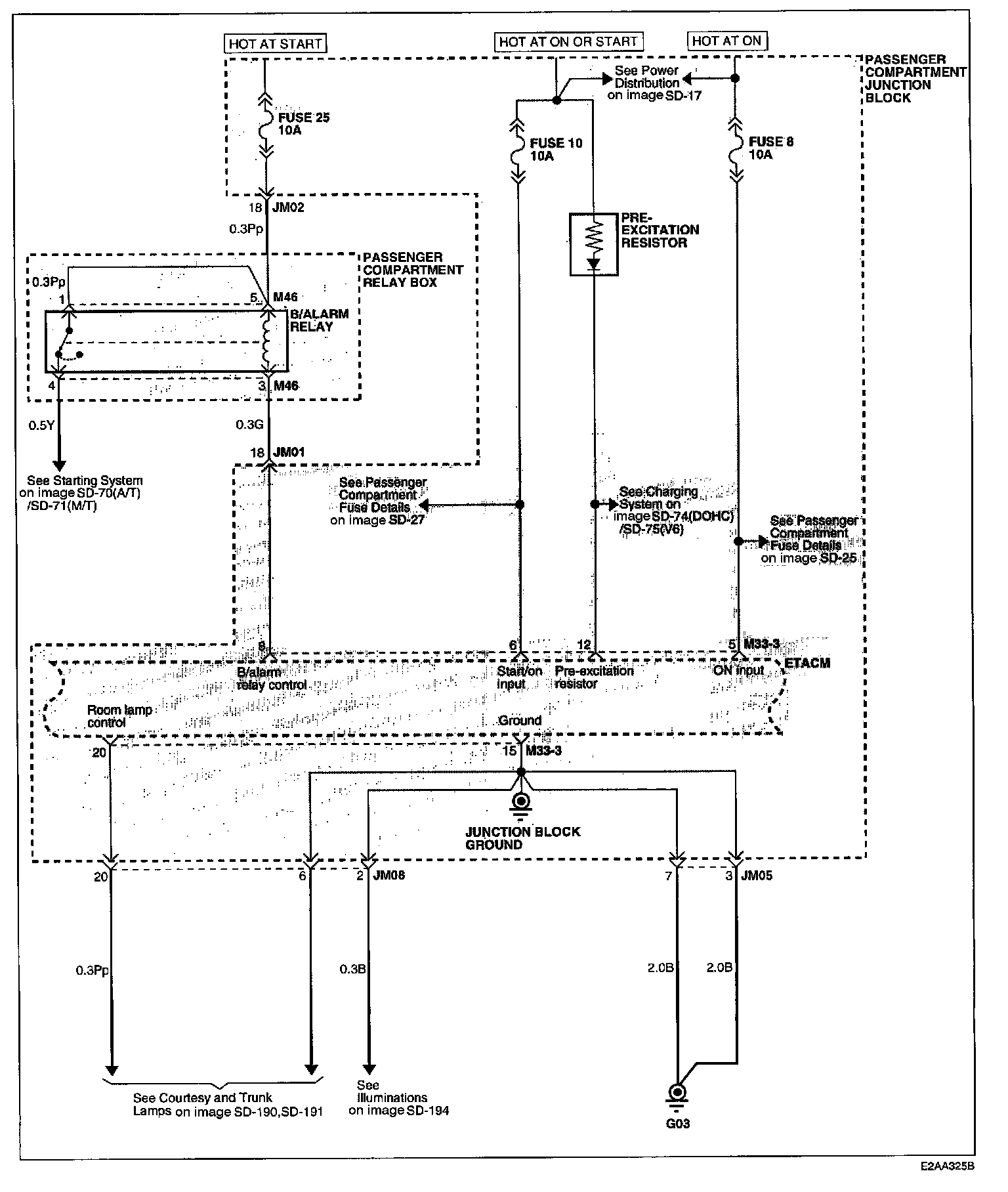
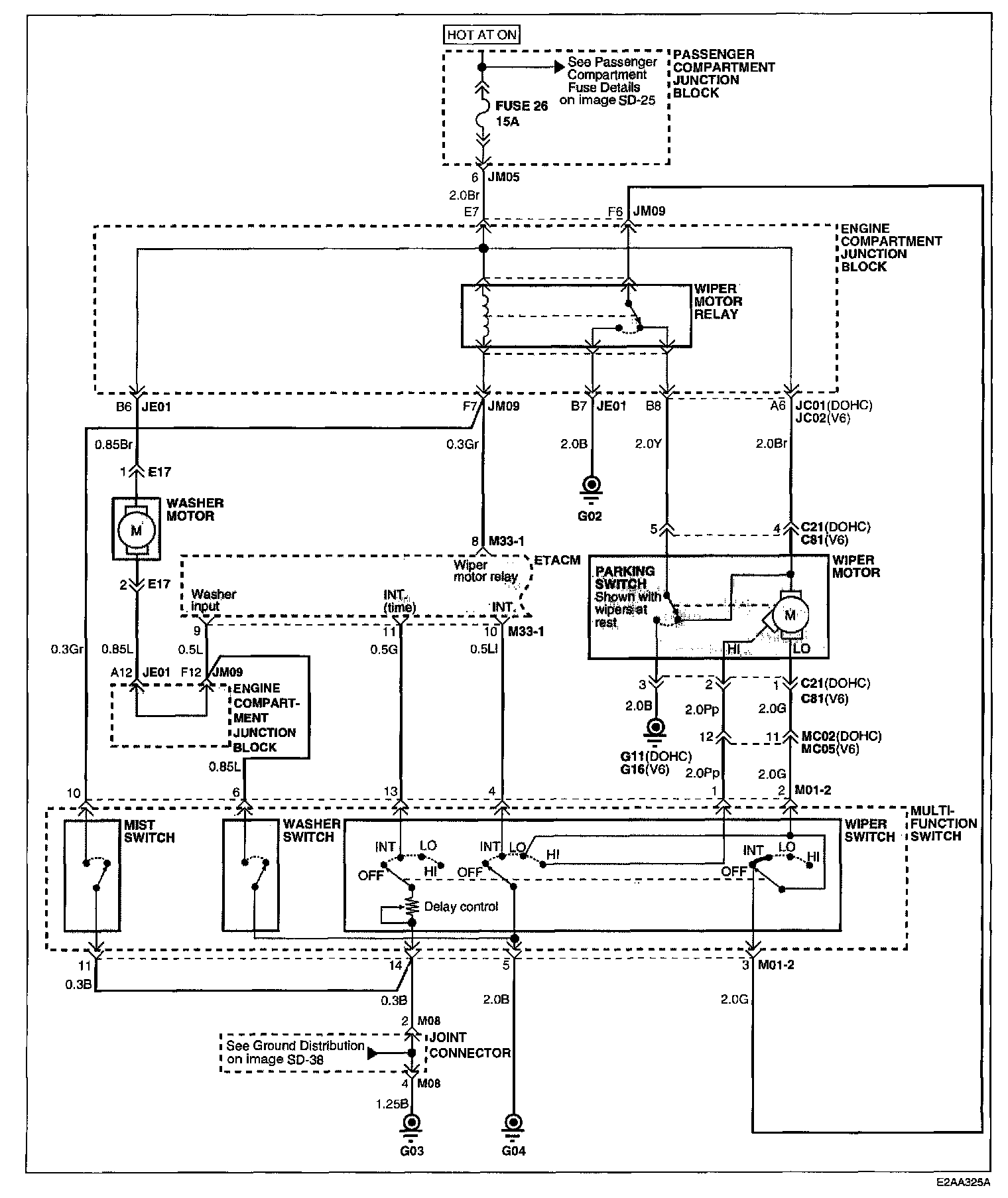
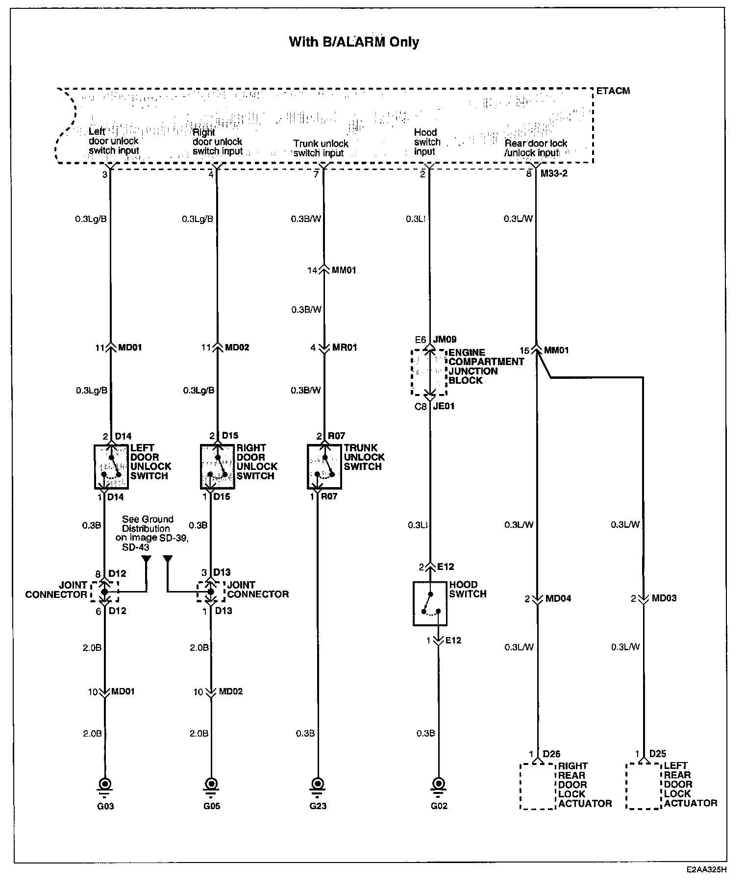
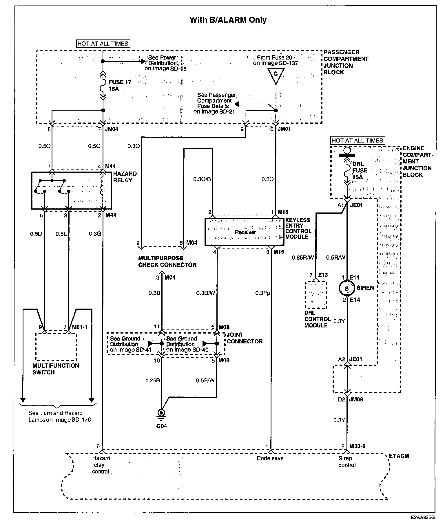
Timer/Control Unit, Accessory Control

Image SD-132:




Image SD-133:




Image SD-134:




Image SD-135:




Image SD-136:




Image SD-137:




Image SD-138:




Image SD-139:




Schematic Diagrams

Connector Configurations Are Found In The Diagram Section Of The Vehicle. Diagrams


Connector Locations Are Found In The Locations Section Of Vehicle.
Locations