Operation CHARM: Car repair manuals for everyone.
Manuals through 2025 now available!

Our trusted friends have launched a new website named LEMON, which has newer manuals. It also contains all the CHARM manuals.

LEMON is the spiritual successor to CHARM, I recommend you try it!

Link: lemon-manuals.la or lemon-manuals.org.ua

(Some people have issue connecting. LEMON is investigating. For now, use Firefox or change your DNS server)

Or, hide this message: temporarily or permanently

Electronic Throttle Control Module



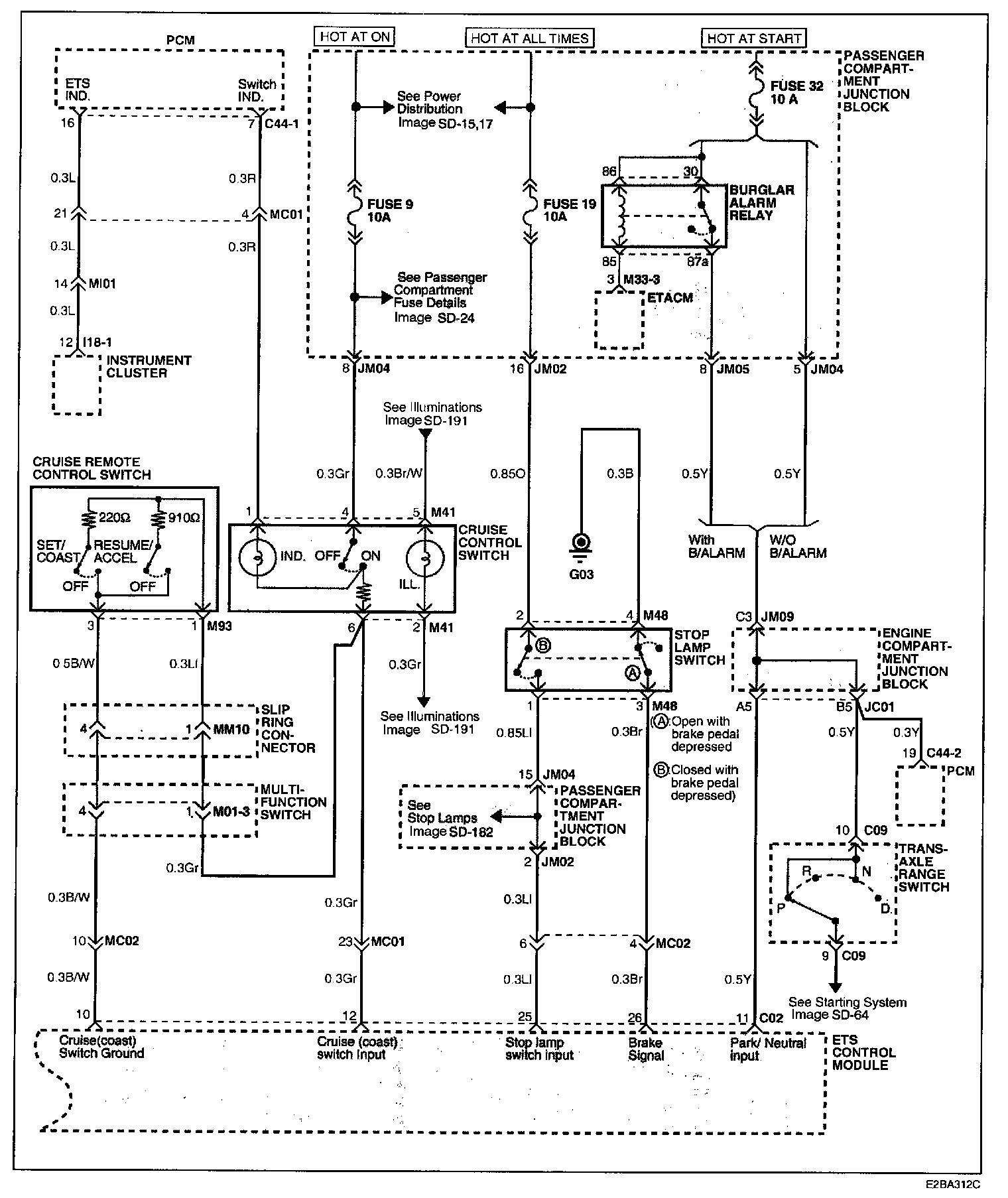
Electrical diagram SD-83 has been updated by TSB Number 01-36-002

Electronic Throttle Control System Electrical Diagrams

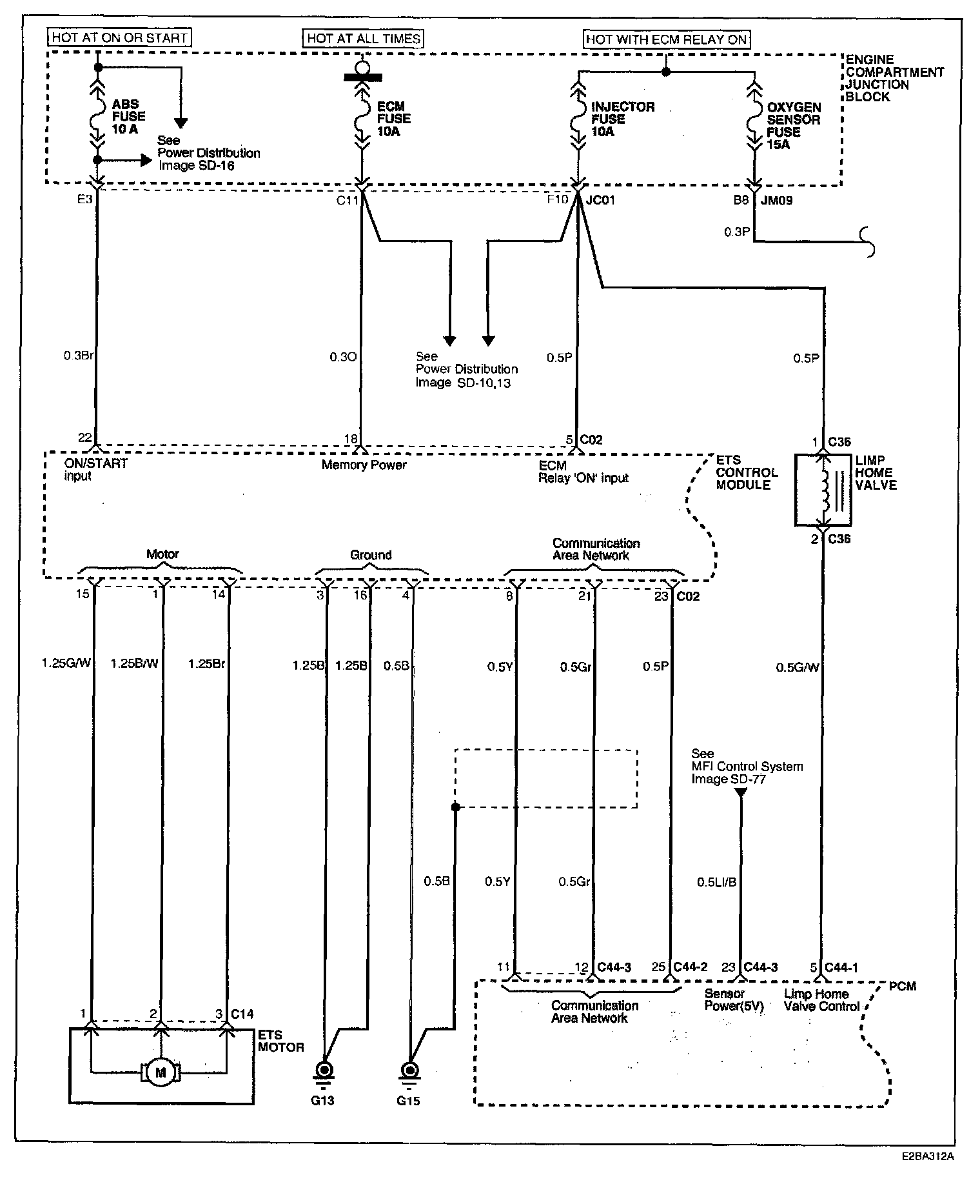
Image SD-82 - Electronic Throttle Control System (1):





Image SD-83 - Electronic Throttle Control System (2):





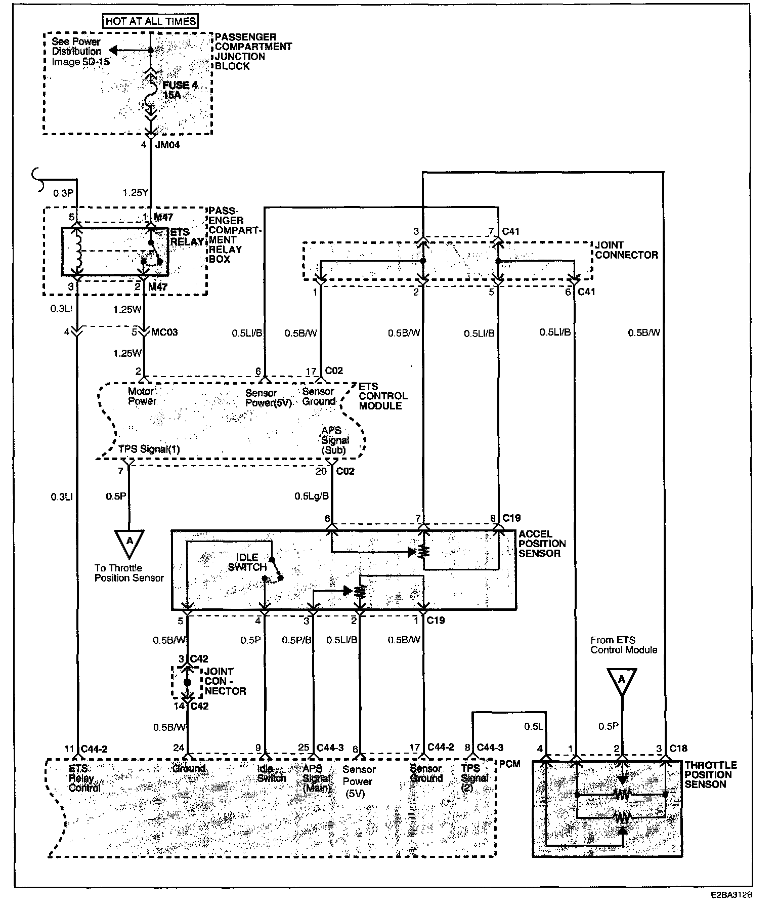
Image SD-84 - Electronic Throttle Control System (3):





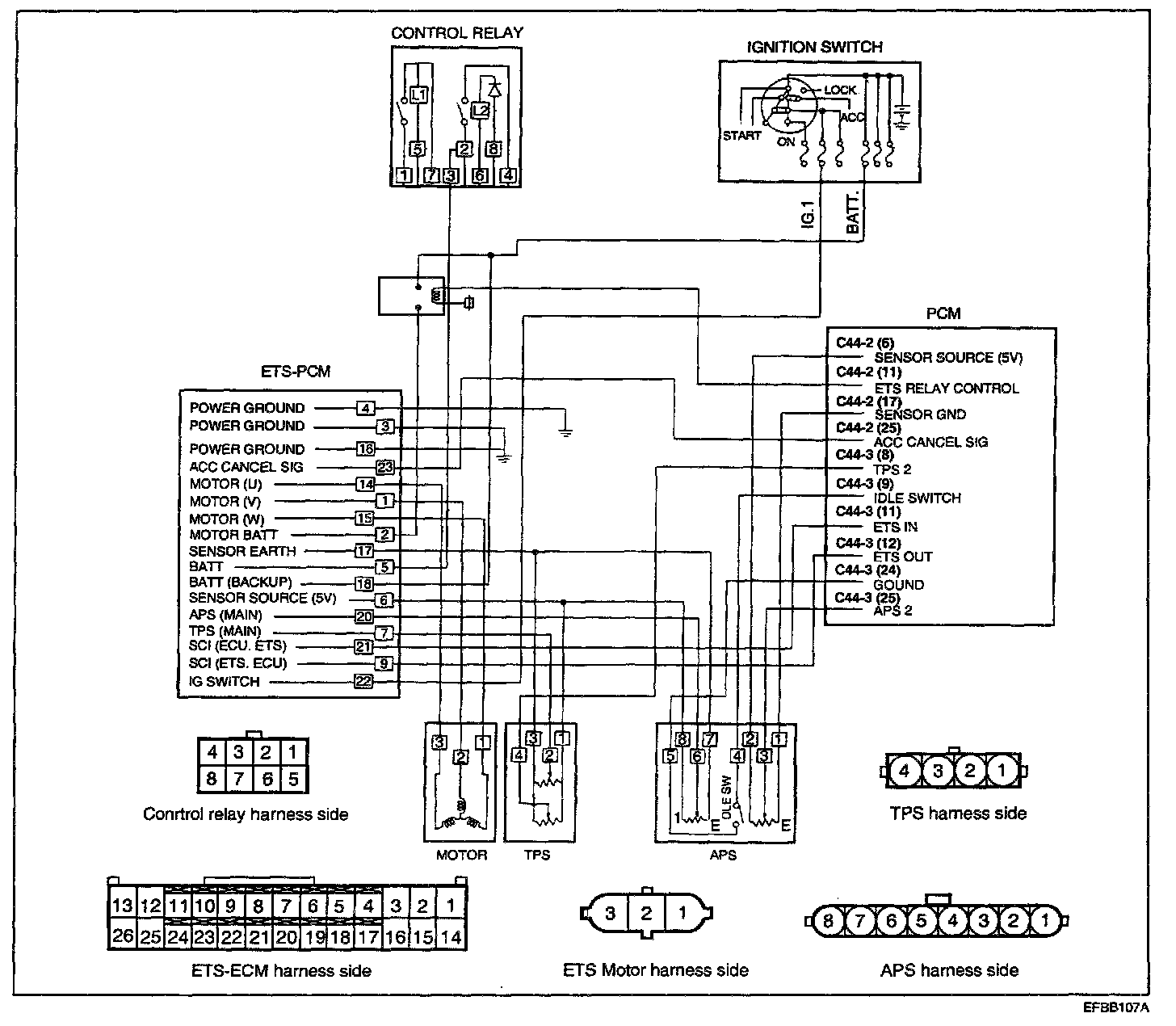
Circuit Diagram: