Schematics
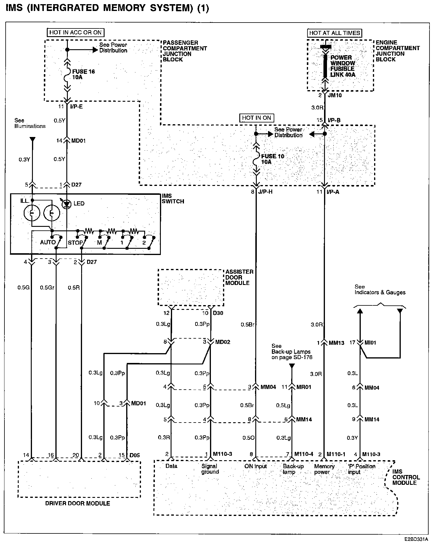
IMS (Integrated Memory System) (1):
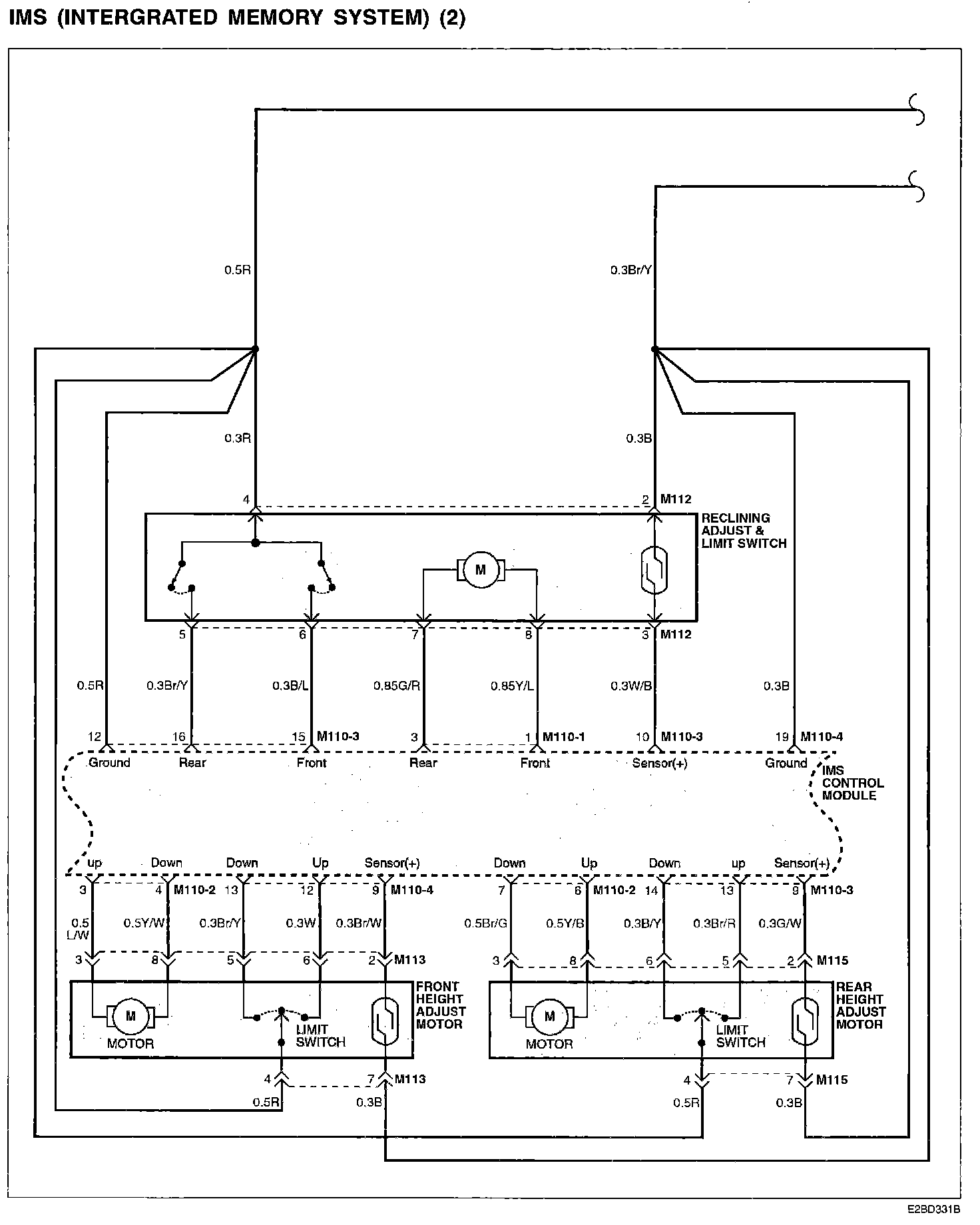
IMS (Integrated Memory System) (2):
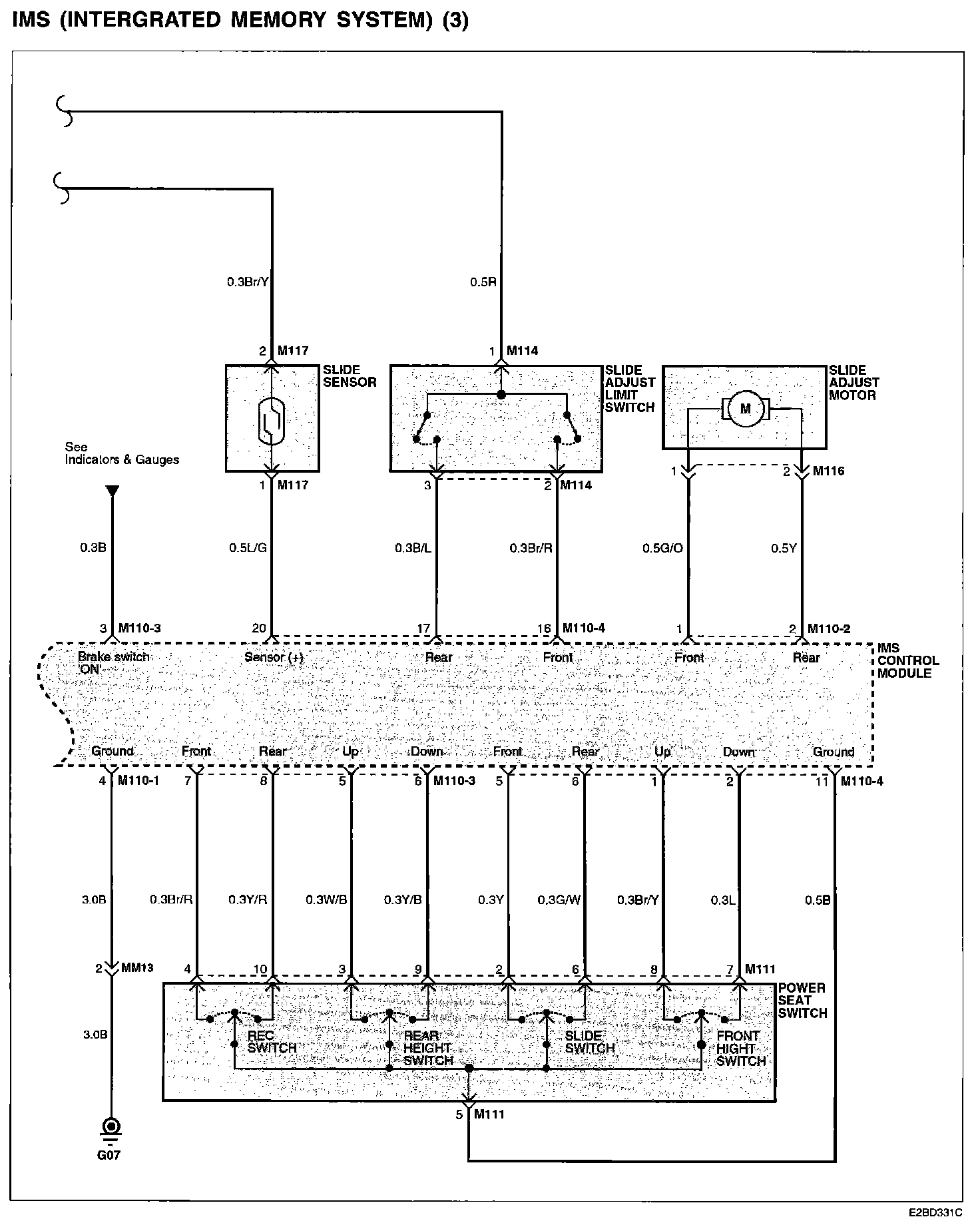
IMS (Integrated Memory System) (3):
Connector/Component Locations: The locations of connectors and components referred to within these diagrams can be found via the connector number at Vehicle Connector Locations. Connector Locations
Ground Locations: The locations of grounds referred to within these diagrams can be found via the ground number at Vehicle Ground Locations. Ground Locations