Operation CHARM: Car repair manuals for everyone.
Manuals through 2025 now available!

Our trusted friends have launched a new website named LEMON, which has newer manuals. It also contains all the CHARM manuals.

LEMON is the spiritual successor to CHARM, I recommend you try it!

Link: lemon-manuals.la or lemon-manuals.org.ua

(Some people have issue connecting. LEMON is investigating. For now, use Firefox or change your DNS server)

Or, hide this message: temporarily or permanently

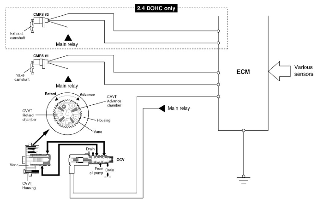
CVVT (Continuously Variable Valve Timing) System





Description




The CVVT (Continuously Variable Valve Timing) is installed on the intake/exhaust camshaft which monitors intake/exhaust valve open and close timing in order to improve engine performance.
The intake/ exhaust valve timing is optimized by CVVT system depending on engine rpm.

This CVVT system improves fuel efficiency and reduces NOx emissions at all levels of engine speed, vehicle speed, and engine load through the effects of the EGR by valve overlap optimization.

The CVVT changes the phase of the intake camshaft via oil pressure.It changes the intake valve timing continuously.

[2.4 DOHC]














[3.3 V6]










Operation

[2.4 DOHC]
The CVVT system makes continuous intake/ Exhaust valve timing changes based on operating conditions.
Intake/ Exhaust valve timing is optimized to allow the engine to produce maximum power and reduce exhaust gas.
The CVVT reduces the cam advance at idle, stabilizes combustion, and reduces engine speed.
Intake valve timing is retarded and exhaust valve timing is advanced fully to reduce the idle rpm and stabilize the combustion at idle condition.
Exhaust valve timing is retarded at part load condition.
The exhaust valve is closed slowly to reduce the pumping loss and produce internal EGR effect.
So, Fuel economy is enhanced and HC is reduced.
If a malfunction occurs, the CVVT system control is disabled.The intake valve timing is fixed at the fully retarded position and the exhaust valve timing is fixed at the fully advanced position.

[3.3 V6]
The CVVT system makes continuous intake valve timing changes based on operating conditions.
Intake valve timing is optimized to allow the engine to produce maximum power.
Cam angle is advanced to obtain the EGR effect and reduce pumping loss.
The intake valve is closed quickly to reduce the entry of the air/fuel mixture into the intake port and improve the changing effect.
Reduces the cam advance at idle, stabilizes combustion, and reduces engine speed.
If a malfunction occurs, the CVVT system control is disabled and the valve timing is fixed at the fully retarded position.




1. The above figure shows the relative operation structures of the housing vane to the rotor vane.
2. If the CVVT is held a certain control angle, oil is replenished from the oil pump.
The OCV (Oil-flow Control Valve) spool location at this time is as follows.
Oil pump -> Advance oil chamber (The inflow side to the advance oil chamber is opened little by little) -> The drain side almost closes
Note that a difference may exist in the position according to the engine running state (rpm, oil temperature, and oil pressure).