Operation CHARM: Car repair manuals for everyone.
Manuals through 2025 now available!

Our trusted friends have launched a new website named LEMON, which has newer manuals. It also contains all the CHARM manuals.

LEMON is the spiritual successor to CHARM, I recommend you try it!

Link: lemon-manuals.la or lemon-manuals.org.ua

(Some people have issue connecting. LEMON is investigating. For now, use Firefox or change your DNS server)

Or, hide this message: temporarily or permanently

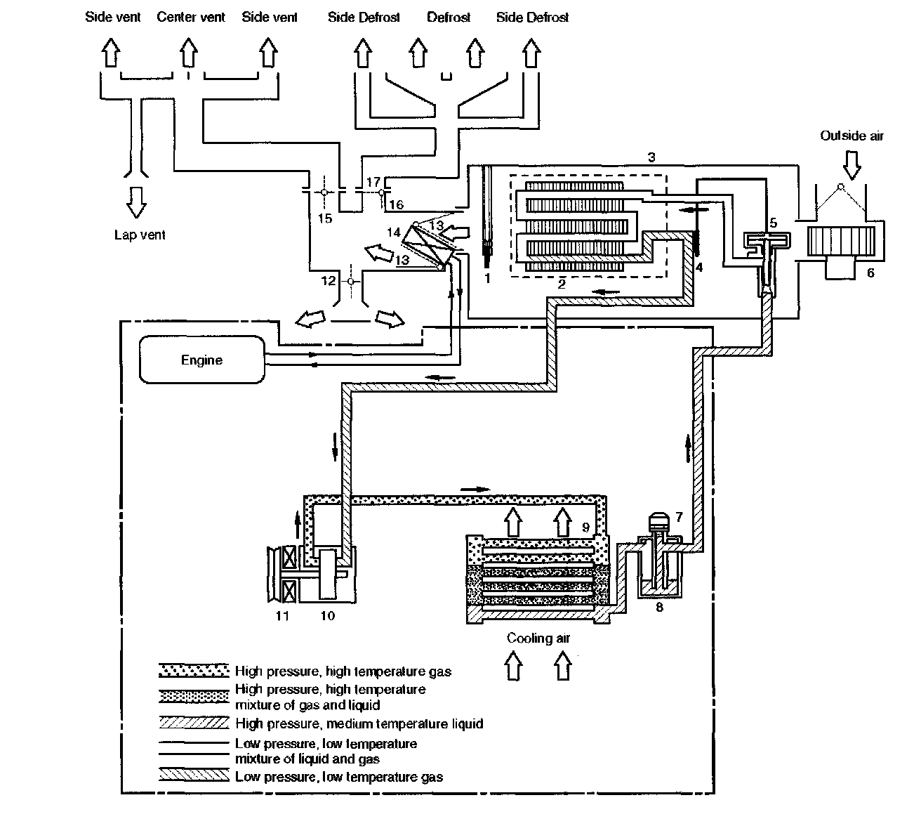
Air Conditioning System







Air Conditioning Refrigerant Cycle Construction
The refrigeration cycle includes the following four processes as the refrigerant changes repeatedly from liquid to gas and back to liquid while circulating.

Evaporation
The refrigerant is changed from a liquid to a gas inside the evaporator. The refrigerant mist that enters the evaporator vaporizes readily. The liquid refrigerant removes the required quantity of heat (latent heat of vaporization) from the air around the evaporator core cooling tins and rapidly vaporizes. Removing the heat cools the air, which is then radiated from the fins and lowers the temperature of the air inside the vehicle.
The refrigerant liquid sent from the expansion valve and the vaporized refrigerant gas are both present inside the evaporator as the liquid is converted to gas.
With this change from liquid to gas, the pressure inside the evaporator must be kept low enough for vaporization to occur at a lower temperature. Because of that, the vaporized refrigerant is sucked into the compressor.

Compression
The refrigerant is compressed by the compressor until it is easily liquefied at normal temperature.
The vaporized refrigerant in the evaporator is sucked into the compressor. This action maintains the refrigerant inside the evaporator at a low pressure so that it can easily vaporize, even at low temperatures close to 0 C (32 F). Also, the refrigerant sucked into the compressor is compressed inside the cylinder to increase the pressure and temperature to values such that the refrigerant can easily liquefy at normal ambient temperatures.

Condensation
The refrigerant inside the condenser is cooled by the outside air and changes from gas to liquid. The high temperature, high pressure gas coming from the compressor is cooled and liquefied by the condenser with outside air and accumulated in the receiver/drier. The heat radiated to the outside air by the high temperature, high pressure gas in the compressor is called heat of condensation. This is the total quantity of heat (heat of vaporization) the refrigerant removes from the vehicle interior via the evaporator and the work (calculated as the quantity of heat) performed for compression.

Expansion
The expansion valve lowers the pressure of the refrigerant liquid so that it can easily vaporize.
The process of lowering the pressure to encourage vaporization before the liquefied refrigerant is sent to the evaporator is called expansion. In addition, the expansion valve controls the flow rate of the refrigerant liquid while decreasing the pressure.
That is, the quantity of refrigerant liquid vaporized inside the evaporator is determined by the quantity of heat which must be removed at a prescribed vaporization temperature. It is important that the quantity of refrigerant be controlled to exactly the right value.