Operation CHARM: Car repair manuals for everyone.
Manuals through 2025 now available!

Our trusted friends have launched a new website named LEMON, which has newer manuals. It also contains all the CHARM manuals.

LEMON is the spiritual successor to CHARM, I recommend you try it!

Link: lemon-manuals.la or lemon-manuals.org.ua

(Some people have issue connecting. LEMON is investigating. For now, use Firefox or change your DNS server)

Or, hide this message: temporarily or permanently

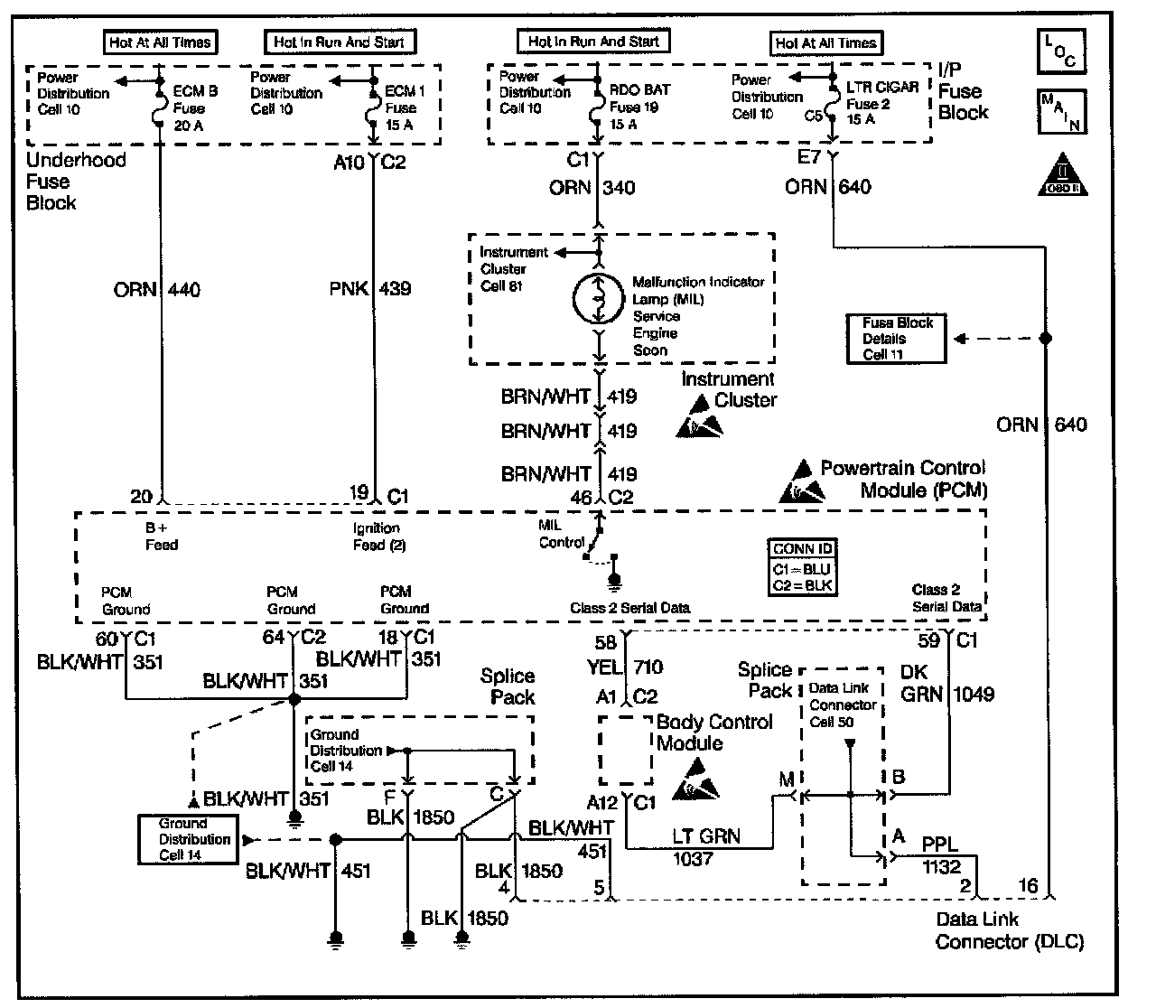
Data Link Connector / Component Inspection

Data Link Connector Diagnosis




Circuit Description
The data link connector (DLC), which is usually located under the instrument panel, allows a scan tool to communicate with the powertrain control module (PCM). The scan tool is able to perform the following operations when connected to the PCM through the data link connector:
- Identify stored diagnostic trouble codes (DTCs)
- Clear DTCs
- Perform output control tests
- Read serial data

Battery power and ground is supplied for the scan tool through the DLC. The Class 2 serial data circuit to the DLC allows the PCM to communicate with the scan tool. The Class 2 serial data circuit is also used to communicate with the electronic brake control module (EBCM), and the truck body control module.

Diagnostic Aids
Ensure that the correct application (model year, car line, VIN code) has been selected on the scan tool. If communication still cannot be established, try the scan tool on another vehicle to ensure that the scan tool, or cables are not the cause of the condition.

An intermittent may be caused by any of the following conditions:
- A poor connection
- Rubbed through wire insulation
- A broken wire inside the insulation

Thoroughly check any circuitry that is suspected of causing the intermittent complaint. Refer to Testing for Intermittent and Poor Connections.

If a repair is necessary, refer to Wiring Repairs or Connector Repairs.

Steps 1 - 4:




Steps 5 - 8:




Steps 9 - 11:




Steps 12 - 14:




Steps 15 - 17:




Test Description
The numbers below refers to the step numbers on the Diagnostic Table.
1. The Powertrain OBD System Check prompts you to complete some of the basic checks and to store the freeze frame data and the failure records on the scan tool if applicable. This creates an electronic copy of the data captured when the malfunction occurred. The scan tool stores this data for later reference.
6. Inspect for proper voltage supply in the data link connector (DLC).
8. Locate and repair any shorts that may have caused the fuse to open before replacing the fuse, if the no voltage conditions was due to an open fuse.
13. Program the replacement PCM and perform the crankshaft position system variation learn procedure. Refer to the latest Isuzu Technical Communications System (ITCS) information for PCM programming.
15. The scan tool or the associated cables could be malfunctioning. Refer to the scan tool manual for repair information.
16. If the serial data loss occurred after a good theft password has been received, the PCM will allow the vehicle to start on following attempts After making the necessary repairs to the vehicle, program the PCM and complete the Password Learn Procedure and the Crankshaft Position System Variation Learn Procedures in order to allow the theft system to operate properly.