Operation CHARM: Car repair manuals for everyone.
Manuals through 2025 now available!

Our trusted friends have launched a new website named LEMON, which has newer manuals. It also contains all the CHARM manuals.

LEMON is the spiritual successor to CHARM, I recommend you try it!

Link: lemon-manuals.la or lemon-manuals.org.ua

(Some people have issue connecting. LEMON is investigating. For now, use Firefox or change your DNS server)

Or, hide this message: temporarily or permanently

Inspection Procedure

INSPECTION

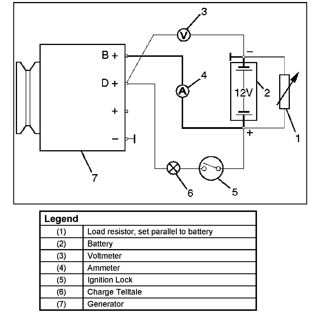
Generator Power And Circuit Diagram:




Generator Power and Circuit Diagram
1. Disconnect battery.
2. Close off connecting cable from alternator terminal B+.
3. Set ammeter (measuring range 100 A) in disconnected line.
4. Connect controllable load resistor to battery terminal.
5. Set resistor in front of connection to "0" connect first to battery, then to resistor.
6. Connect tachometer.
7. Connect oscilloscope according to manufacturers instructions.
8. Connect battery.
9. Start engine and read off resulting current at various engine speeds.

Generator Power
1. Adjust load resistor, if the required load currents are not attained.
2. The shape of the voltage curves on oscilloscope curve should be regular.
3. Test value: 5 to 7A.




4. If the required minimum current intensity is not attained, or if the oscilloscope picture shows variations, the alternator should be overhauled.

Regulated Voltage Circuit Diagram:




Regulated Voltage Circuit Diagram