Operation CHARM: Car repair manuals for everyone.
Manuals through 2025 now available!

Our trusted friends have launched a new website named LEMON, which has newer manuals. It also contains all the CHARM manuals.

LEMON is the spiritual successor to CHARM, I recommend you try it!

Link: lemon-manuals.la or lemon-manuals.org.ua

(Some people have issue connecting. LEMON is investigating. For now, use Firefox or change your DNS server)

Or, hide this message: temporarily or permanently

Introduction

ENGINE MANAGEMENT - 3.6

Engine Management System:





INTRODUCTION

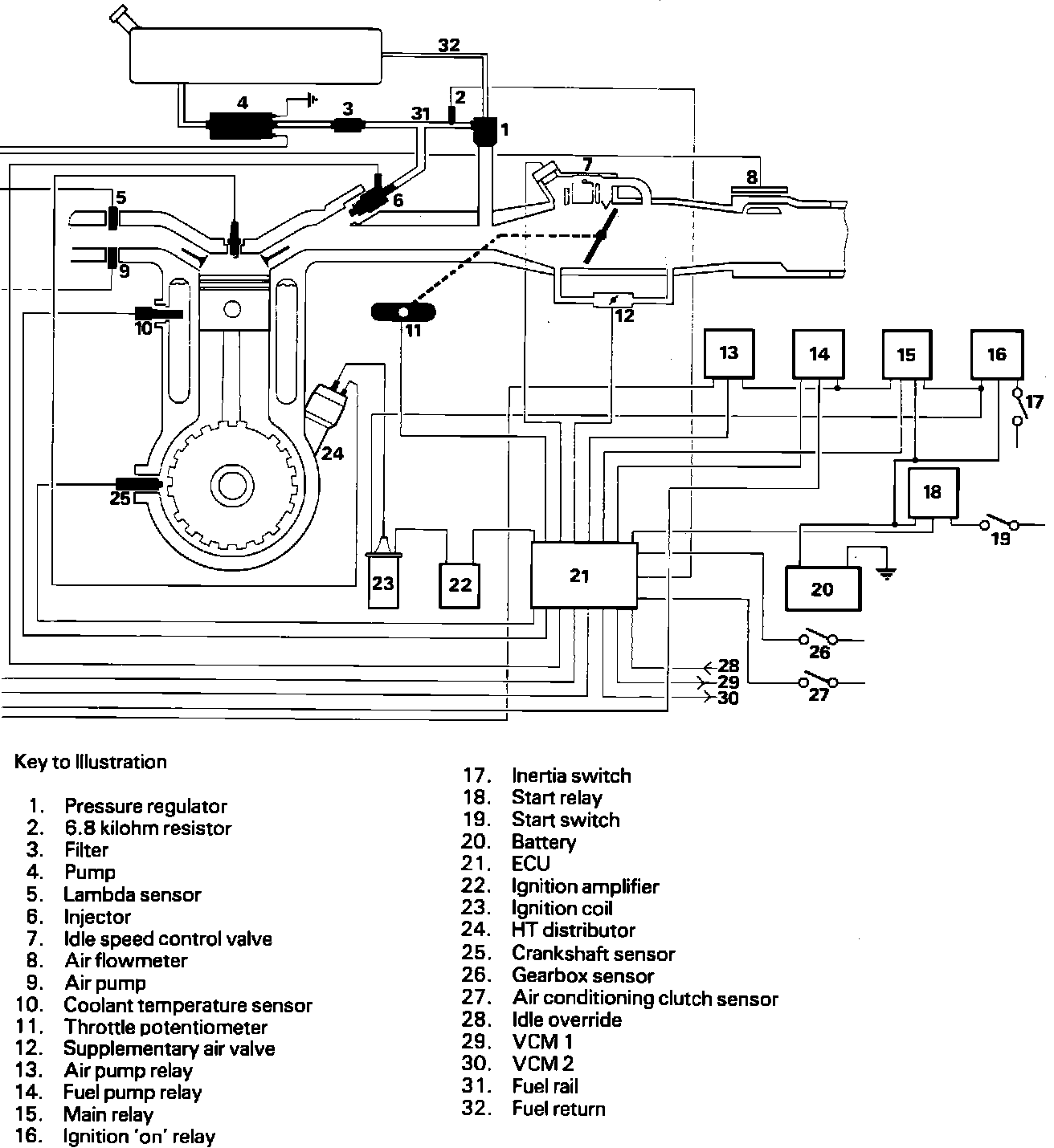
The engine management system maintains optimum engine performance over its entire operating range by metering the fuel into each cylinder's inlet tract and adjusting the ignition timing angle at the sparking plugs. Each of these functions is performed by an Electronic Control Unit (ECU) which, from data received from sensors located on and around the engine (Fig. 1), evaluates optimum ignition timing and fuel metering parameters relative to engine load and speed. Additional functions of the system include:

1 Fuel pump control to prevent fuel flooding and/or spillage when the engine is stationary with the ignition switch in position "II".
2 Cold start control to ensure sufficient fuel exits in the inlet manifold to create a combustible air/fuel mixture in the combustion chamber.
3 Idle speed control to compensate for varying engine temperature and load conditions, e.g. the engaging or disengaging of the transmission (automatic only) and/or the air conditioning clutch.
4 Fuel cut-off during engine overrun conditions to improve fuel economy by minimising the quantity of unburnt fuel discharged into the exhaust system.
5 Engine overspeed control to impose a maximum engine speed limit of 6300 rev/min.
6 Air pollution control to reduce exhaust contamination to levels which comply with different country exhaust regulations.
7 Fuel monitoring to provide precise fuelling information to the trip computer.
8 Fault monitoring to provide data to the instrumentation system for display.

The system also incorporates a limp home feature which permits continued engine operation on certain sensor failure, the sensor failure being indicated on the instrument pack.

Fuel Metering

Fuel is delivered to solenoid operated injectors, via a variable pressure regulator, by an electrically driven pump operating at a virtual constant pressure. Actual injector pressure, however, fluctuates between 35-45 lbf/in2 depending on the absolute manifold pressure acting on the regulator at the time. The quantity of fuel injected for a given duration of injector 'on' (open) time is thus maintained constant, irrespective of the back pressure on the injector nozzles, and accurate fuel monitoring is achieved.

Injector operation is by means of an electrical pulse which actuates a solenoid valve within the injector body. The duration of the pulse, and hence the quantity of fuel injected, is determined by the ECU on a basis of intake air (engine load) and engine speed information derived from air flowmeter and crankshaft sensors. This information is used to access mapped data stored in 128 memory locations containing injector pulse durations pertaining to eight engine loads at 16 different speeds.

Correction factors are imposed on the basic injector pulses to compensate for varying conditions. The resultant pulses are then normally applied to the injectors twice per engine cycle, i.e. once per crankshaft revolution, with only half the amount of fuel being injected at each injector 'on' time.

Injector pulse adjustments are necessary to provide:
Cranking enrichment during starting.
Temperature enrichment during starting and warm-up.
After-start enrichment during warm-up.
Demand corrections during idle, full power and acceleration.
Voltage corrections for variations in the electrical system voltage.
Contamination corrections for emission control.

Cranking enrichment

Cranking enrichment is provided, irrespective of prevailing temperature conditions, when the starter motor is activated. This is achieved by increasing the injector operating frequency from one pulse to three pulses per crankshaft revolution and is implemented by the ECU in response to an input from the starter solenoid. Cranking enrichment is terminated at an engine speed of 600 rev/min.

Temperature enrichment

Temperature enrichment is provided during starting and warm-up. This is achieved by increasing the injector 'on' time above that of basic requirements and is implemented by the ECU in response to an input from a coolant temperature sensor.

After-start enrichment

After-start enrichment is provided, irrespective of temperature, to supply added fuel during warm-up. This is achieved by the ECU which increases the injector 'on' time above that of basic requirements and then decreases the amount of additional fuel supplied at a fixed rate with time.

Demand corrections

Corrections are provided for idle, acceleration and full power demands. This is achieved by increasing the injector 'on' time above that of basic reqirements and is implemented by the ECU in response to an input from a throttle potentiometer.

Voltage corrections

The ECU constantly monitors the electrical system voltage, i.e. the state of the battery and electrical load, because the time taken for an injector to open is affected by voltage and results in a corresponding change in the quantity of fuel delivered. The ECU compensates for any voltage change detected by adjusting the injector 'on' time accordingly.

Contamination corrections

On certain vehicles exhaust pollution is reduced to a minimum by monitoring the oxygen content of the exhaust and correcting the fuel/air mixture to maintain an intake ratio of approximately 14.7:1. This is achieved by the ECU in response to an input from a Lambda sensor.

Additional air is also introduced into the exhaust system by a relay activated air pump and solenoid vacuum valve. The relay is actuated by the ECU at temperatures between 15°C and 45°C with the ignition 'on'.

Ignition timing

Ignition pulses are applied, via a separate ignition amplifier, to the ignition coil which generates high energy pulses for the sparking plugs via the distributor. Unlike conventional ignition systems, however, the distributor has no centrifugal or vacuum advance mechanisms and no LT circuit exists. The distributor is only required, therefore, to distribute the high energy pulses to the plugs.

Ignition timing is controlled by the ECU from information supplied by the air flowmeter and crankshaft sensor. This information is used to access mapped data stored in 128 memory locations containing ignition timing angles pertaining to eight engine loads at 16 different speeds.

Depending on the monitored engine speed and supply voltage, the dwell-period (dwell angle) is determined and the ignition energy is adapted to that required at any instant in time. The unnecessary consumption of energy in the ignition coil is thus prevented. In addition, a peak coil current cut-off facility prevents current flowing through the ignition coil below a specific engine speed and, therefore, prevents the battery being discharged and the ignition coil overheating.