Operation CHARM: Car repair manuals for everyone.
Manuals through 2025 now available!

Our trusted friends have launched a new website named LEMON, which has newer manuals. It also contains all the CHARM manuals.

LEMON is the spiritual successor to CHARM, I recommend you try it!

Link: lemon-manuals.la or lemon-manuals.org.ua

(Some people have issue connecting. LEMON is investigating. For now, use Firefox or change your DNS server)

Or, hide this message: temporarily or permanently

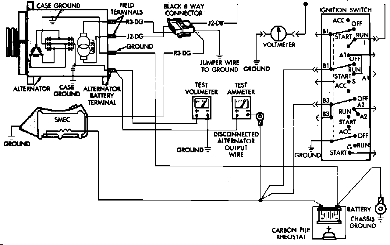
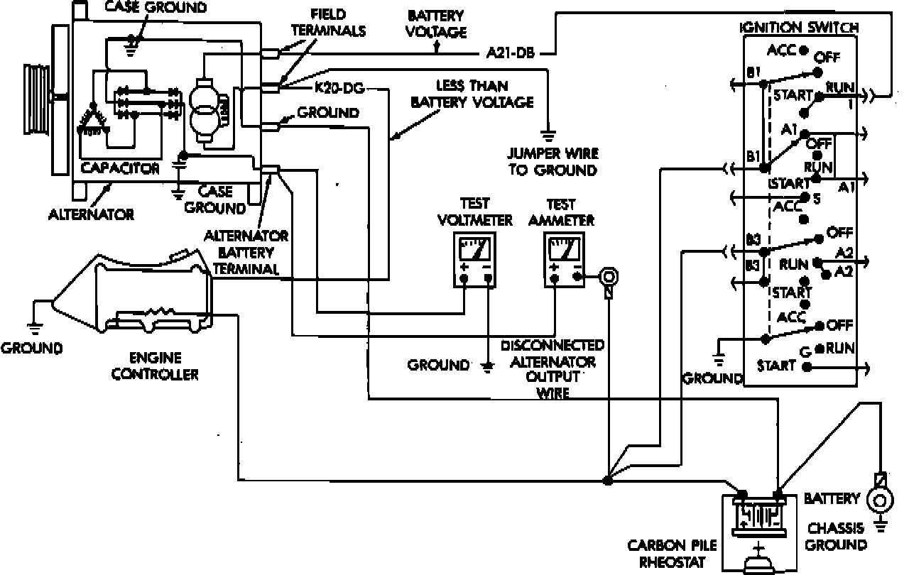
Current Output Test


Test Procedure

1. Disconnect battery ground cable.
2. Disconnect "B+" lead at alternator output terminal.
3. Connect a 0-150 amp D.C. ammeter in series between alternator "B+" terminal and disconnected "B+" lead wire.
4. Connect positive lead of a suitable voltmeter to "B+" terminal of alternator, then connect negative lead to suitable ground.
5. Connect a suitable engine tachometer, then reconnect battery ground cable.
6. Connect a variable carbon pile rheostat between battery terminals, ensuring carbon piles are in Open or Off position.
7. Remove air hose between Engine Controller and air cleaner.

Alternator Current Output Test:





8. On 1988-91 models except 1991 Front Wheel Drive vans and wagons and Cherokee, Comanche and Wrangler, ground one end of a suitable jumper wire and probe green R3 wire. This may generate a fault code. Use caution not to ground J2 wire. Both R3 and J2 wires are green on alternator side of wire connector. On dash side of connector, R3 wire is green, while J2 wire is blue.

Alternator Current Output Test:





9. On 1991-93 Front Wheel Drive vans and wagons, connect suitable jumper wire to ground and K20 (green) terminal, at rear of alternator. This may generate a fault code. Do not connect A21 (blue) circuit to ground, as fusible link will burn.

Alternator Current Output Test:





10. On 1991-93 Cherokee, Comanche, and Wrangler, and 1992-93 full size Truck/Van and Dakota, connect suitable jumper wire to ground and K20 (green) lead wire at rear of alternator. This will generate a fault code. Do not connect A142 lead wire to ground.

Alternator Current Output Test:





11. On 1993 Grand Cherokee, connect suitable jumper wire to ground and K20 (green) lead wire at rear of alternator. This will generate a fault code. Do not connect A61 lead wire to ground.
12. On all models, start engine and operate at idle speed, then adjust carbon pile and engine speed in increments until a speed of 1250 RPM at 15 volts is obtained. Do not allow voltmeter range to exceed 16 volts during testing.

Test Results

1. Note ammeter reading.
2. If reading is less than specified and alternator wire resistance is not excessive, alternator is defective.
3. After completion of current output test, turn off carbon pile and ignition switch, then disconnect battery ground cable.
4. Remove ammeter, voltmeter, tachometer and carbon pile, then reconnect "B+" lead to alternator output terminal.
5. Disconnect jumper wire, then connect air hose from Engine Controller to air cleaner.
6. Connect battery ground cable.
7. On models quipped with on board diagnostics, erase codes using DRB II test tool or equivalent.