Operation CHARM: Car repair manuals for everyone.
Manuals through 2025 now available!

Our trusted friends have launched a new website named LEMON, which has newer manuals. It also contains all the CHARM manuals.

LEMON is the spiritual successor to CHARM, I recommend you try it!

Link: lemon-manuals.la or lemon-manuals.org.ua

(Some people have issue connecting. LEMON is investigating. For now, use Firefox or change your DNS server)

Or, hide this message: temporarily or permanently

Automatic Transmission/Transaxle

Hydraulic Flow In Park/Neutral:




Hydraulic Flow In D-First Gear:




Hydraulic Flow In D-Second Gear:




Hydraulic Flow In D-Third Gear:




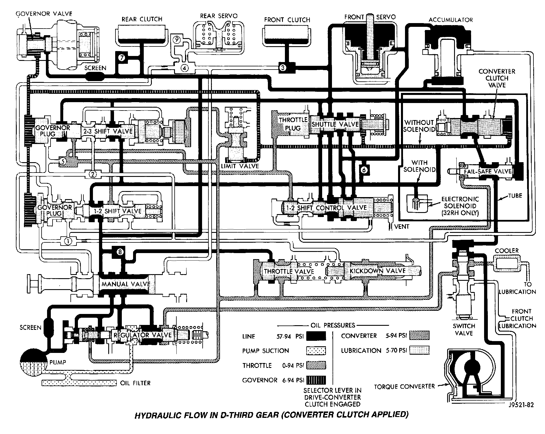
Hydraulic Flow In D-Third Gear (Converter Clutch Applied):




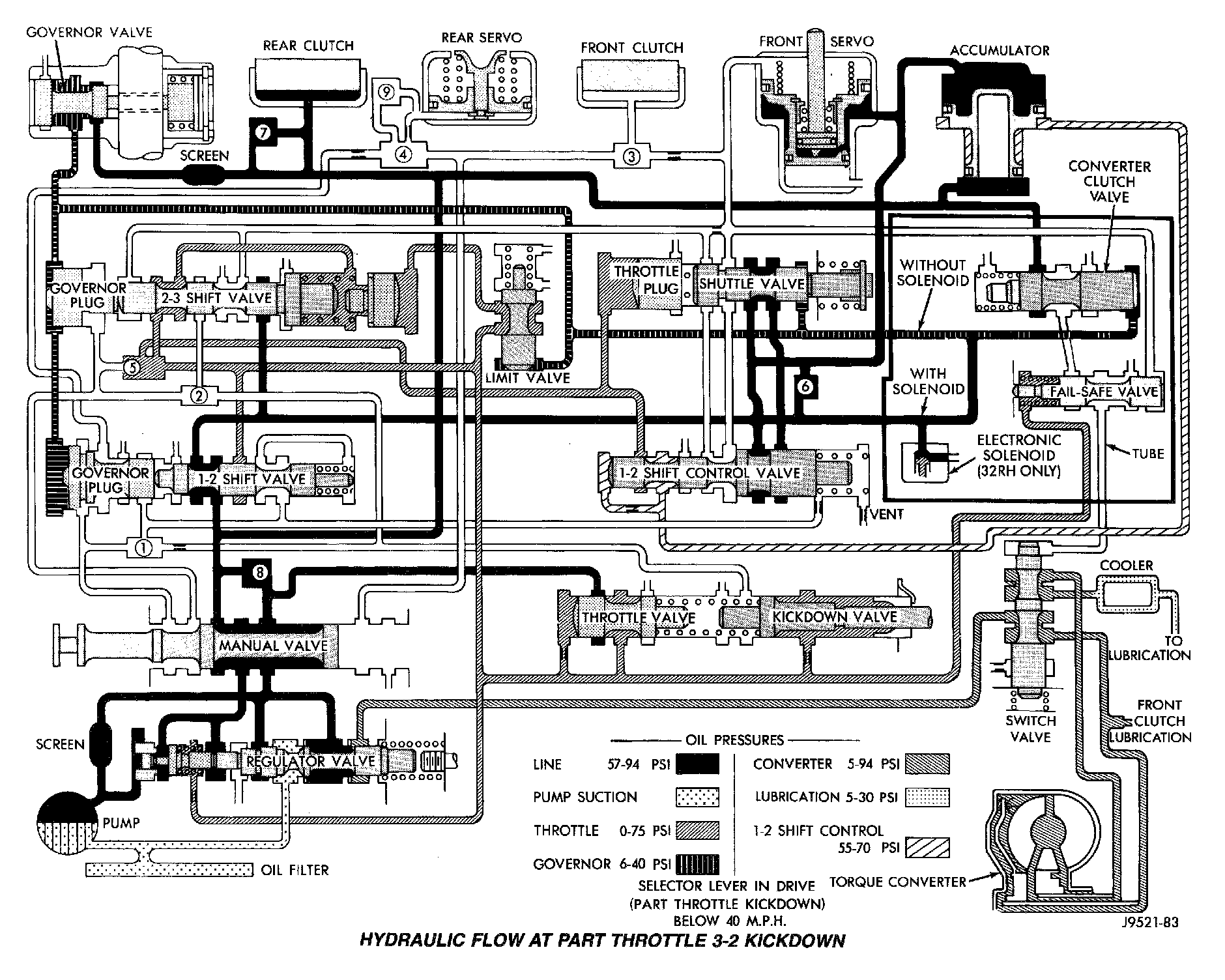
Hydraulic Flow At Part Throttle 3-2 Kickdown:




Hydraulic Flow At Full Throttle 3-2 Kickdown:




Hydraulic Flow In Manual Second:




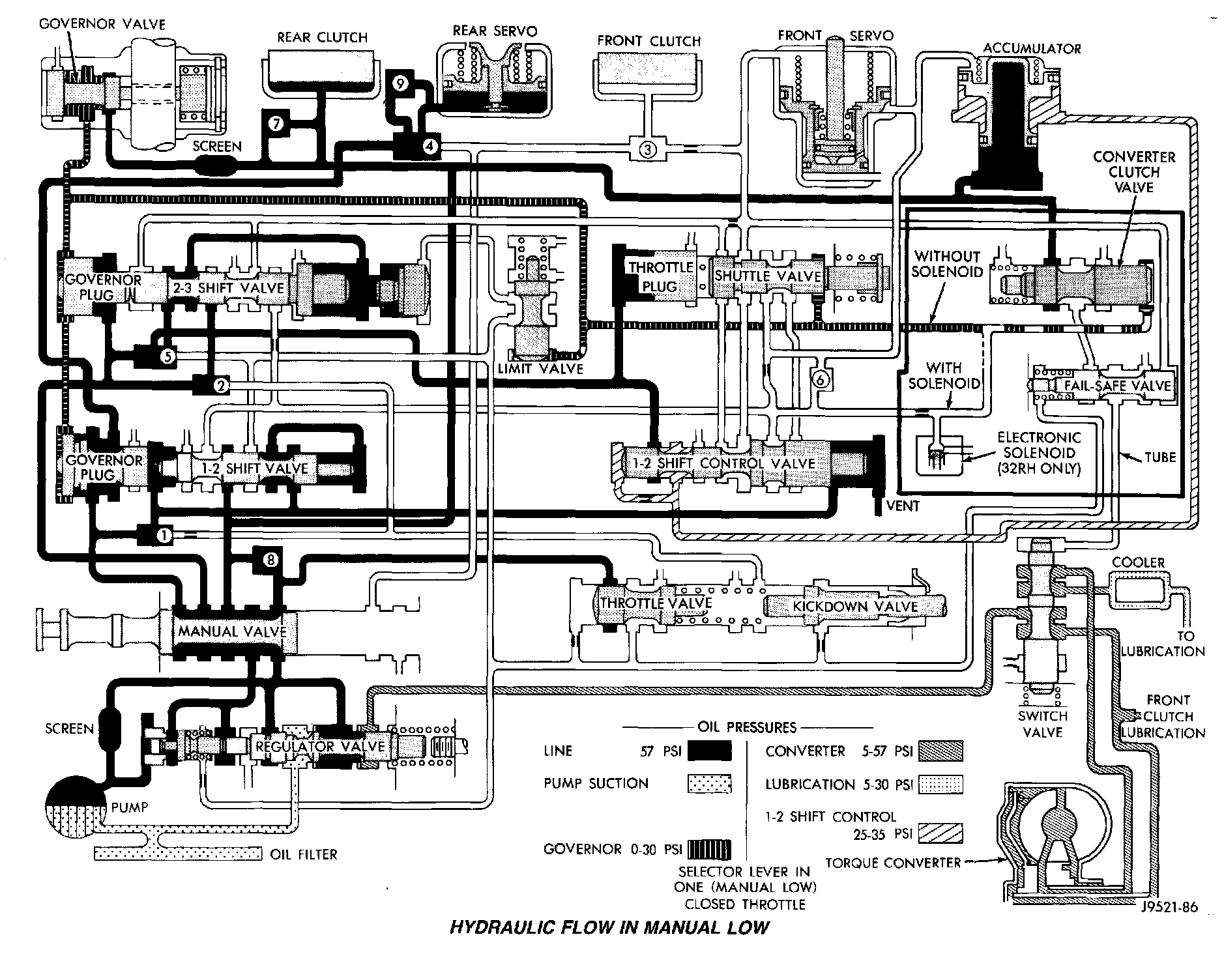
Hydraulic Flow In Manual Low:




Hydraulic Flow In Reverse:




Hydraulic Flow In Manual First Gear (1):




Hydraulic Flow In Manual Second Gear (2):





HYDRAULIC SCHEMATICS