Operation CHARM: Car repair manuals for everyone.
Manuals through 2025 now available!

Our trusted friends have launched a new website named LEMON, which has newer manuals. It also contains all the CHARM manuals.

LEMON is the spiritual successor to CHARM, I recommend you try it!

Link: lemon-manuals.la or lemon-manuals.org.ua

(Some people have issue connecting. LEMON is investigating. For now, use Firefox or change your DNS server)

Or, hide this message: temporarily or permanently

Camshaft Position Sensor: Testing and Inspection

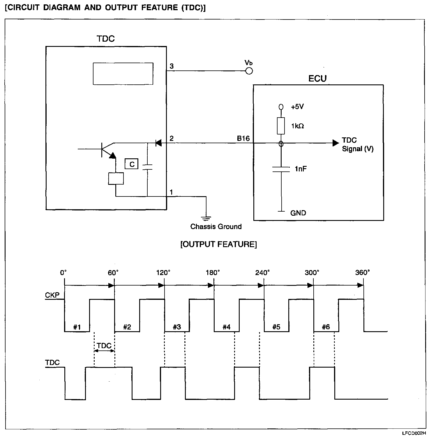
CAMSHAFT POSITION (TDC) SENSOR




The TDC Sensor is a Hall-effect sensor that detects the camshaft position on the compression stroke of the No. 1 cylinder, converts it into a pulse signal, and inputs it to the ECU. The ECU then computes the fuel injection sequence, etc. based on the input signal.

Circuit Diagram And Output Feature (TDC):






Harness Connector:






TROUBLESHOOTING HINTS
If the TDC Sensor does not operate correctly, sequential injection is may not occur and the engine may stall or run irregularly at idle or fail to accelerate normally

Harness Inspection Procedures (TDC):