Operation CHARM: Car repair manuals for everyone.
Manuals through 2025 now available!

Our trusted friends have launched a new website named LEMON, which has newer manuals. It also contains all the CHARM manuals.

LEMON is the spiritual successor to CHARM, I recommend you try it!

Link: lemon-manuals.la or lemon-manuals.org.ua

(Some people have issue connecting. LEMON is investigating. For now, use Firefox or change your DNS server)

Or, hide this message: temporarily or permanently

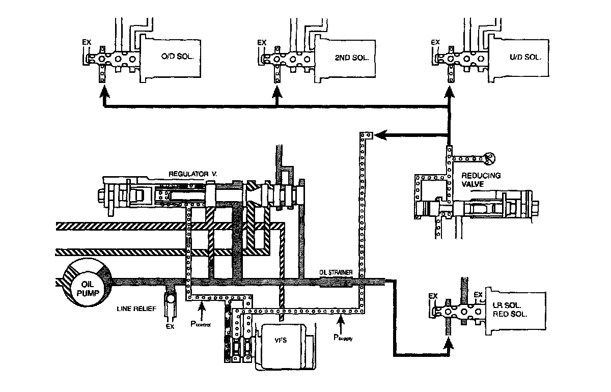
Hydraulic Control System

HYDRAULIC CONTROL SYSTEM

DESCRIPTION





^ Better and smoother shift quality.
^ In order to prevent ATF leakage from the valve body or each elements, the exhaust ports have been grouped into only one with an addition of a check ball.
^ If a failure occurs in its electric control, the switch valve and fail safe valve is able to move to enable 3rd speed drive or reverse.
^ The hydraulic system consists of oil pump, regulator valve, solenoid valves, pressure control valve and valve body.
^ In order to control the optimal line pressure and in-prove the efficiency of power transmission according to maximize the efficiency of the oil pump, VFS(Variable Force Solenoid) valve has been added in the valve body hydraulic circuit.





VFS (VARIABLE FORCE SOLENOID)

VRS Function
The spool rod in VFS is not duty cycled like one of PWM, it minutely vibrates at the range between the control port and exhaust port to control the hydraulic pressure. That is, it uses the equilibrium effect between the spring force and the magnetic force, the spring force is mechanical characteristics decided at the stage of design and the magnetic force is controlled by TCM. This electrical magnetic force is proportional to the current. So TCM will control the current.

In case of VFS valve, the electrical time constant' is considered to decide the frequency for the current not to be fluctuated even though turns on or off the input signal. The electrical time constant' is much more fast than one of mechanical so the frequency of VFS is extremely higher than the conventional PWM type.





Characteristics of Bosch VFS:

Supply pressure: 700 - 1600kPa

Control pressure: typically 600- 0 kPa

Current range: typically 0 -1,000 mA

Dither frequency: Up to 600 Hz

Dimension: 32 mm protrusion reach 42 mm





The reducing pressure will be supplied to the Supply' port of the VFS valve on the above illustration to control the line pressure.

REDUCING PRESSURE FUNCTION





As same as one of Alpha or Beta automatic transaxle system, this reducing valve length can be adjusted by rotating the screw on the picture. As you rotate the screw toward clockwise by 90°, the reducing pressure will increase about 1.0 bar. However, the reducing pressure is used just as a supply pressure' for the solenoid valves (except Low & Reverse, Reduction and Damper Clutch control solenoid), so this may not be handled to rotate in the field service shop. VFS is operated based on the ' supply pressure' and it outputs the control pressure' to control the regulator valve indirectly. While developing the VFS system, the line pressure was used as a supply pressure' for VFS and other solenoid valves but it has been changed into additional ' reducing pressure' because the line pressure is variably changed by VFS so the control pressure becomes unstable and some hydraulic pressure oscillation occurred. That is why the reducing pressure has been added in the hydraulic circuit of VFS system for both 4th and 5th speed A/T.








The reducing pressure is about 6.5 bar and this value does not be changed regardless of the driving or engine load condition. Be sure that the conventional line pressure is used for the 'supply pressure' of Low & Reverse, Reduction solenoid because the variable line pressure is not available at reverse range.

HYDRAULIC PRESSURE TABLE
Under the constant current amount of VFS (200mA), the line pressure will become as below table. Be sure that the following data can be achieved by specific special facility or device to check the performance of A assembly (not on the vehicle), however we can refer the maximum pressure value according to each element.




N-P:




D 1st Gear:




D 2nd Gear:




D 3rd Gear:




D 4th Gear:




Reverse: