Operation CHARM: Car repair manuals for everyone.
Manuals through 2025 now available!

Our trusted friends have launched a new website named LEMON, which has newer manuals. It also contains all the CHARM manuals.

LEMON is the spiritual successor to CHARM, I recommend you try it!

Link: lemon-manuals.la or lemon-manuals.org.ua

(Some people have issue connecting. LEMON is investigating. For now, use Firefox or change your DNS server)

Or, hide this message: temporarily or permanently

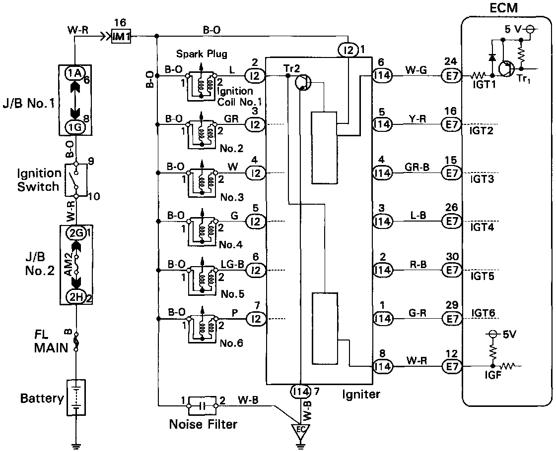
Ignition System: Description and Operation

PURPOSE
The Ignition system used on this engine is a distributorless system incorporating six individual coils. The Engine Control Module (ECM) is programmed with data for optimum ignition timing under all operating conditions. Using data provided by sensors which monitor various engine functions (RPM, intake air volume, engine temperature, etc.), the ECM triggers the spark at precisely the right instant.

OPERATION



The ECM monitors the engine condition by signals from each sensor, calculates the ignition timing and sends an ignition signal to the igniter. High voltage from the ignition is developed at individual coils for each spark plug in the appropriate order to generate a spark between the electrodes which ignites the air-fuel mixture. The Ignition components operate in the following manner:

IGNITER
The Igniter interrupts the primary current with the ignition signal (IGT signal) from the ECM and generates sparks at the spark plug. Also, as a fail-safe measure, when ignition occurs an ignition confirmation signal (IGF signal) is sent to the ECM.

IGNITION COILS
The Ignition Coils use a closed core coil with the primary coil wrapped around the core and the secondary coil wrapped around the primary coil. This allows the generation of a high voltage sufficient to cause a spark to jump across the spark plug gap.

CAMSHAFT POSITION SENSOR
The Camshaft Position Sensor detects the camshaft position.

CRANKSHAFT POSITION SENSOR
The Crankshaft Position Sensor detects the crankshaft position and RPM.