Operation CHARM: Car repair manuals for everyone.
Manuals through 2025 now available!

Our trusted friends have launched a new website named LEMON, which has newer manuals. It also contains all the CHARM manuals.

LEMON is the spiritual successor to CHARM, I recommend you try it!

Link: lemon-manuals.la or lemon-manuals.org.ua

(Some people have issue connecting. LEMON is investigating. For now, use Firefox or change your DNS server)

Or, hide this message: temporarily or permanently

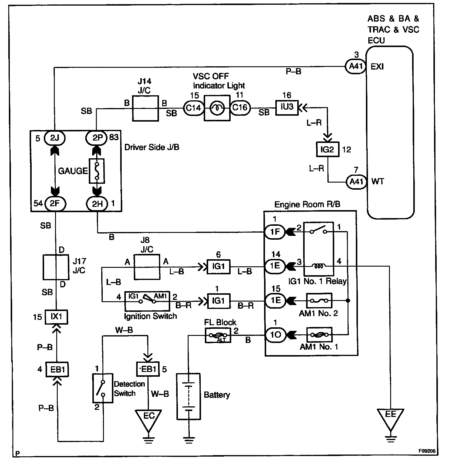
VSC Off Indicator Light, Center Diff Lock Switch Circuit

CIRCUIT DESCRIPTION
This is the VSC control main switch. When the center differential is locked, VSC control goes off and the VSC OFF indicator lights up. Also, light the VSC OFF indicator light is "ON" when the VSC system is at the fail safe control.




WIRING DIAGRAM

Step 1:




Step 2:




Step 3:




Step 4:




Step 5:




Step 6:




INSPECTION PROCEDURE

HINT: Start the inspection from step 1 in case of using the LEXUS hand-held tester and start from step 2 in case of not using the LEXUS hand-held tester.