Operation CHARM: Car repair manuals for everyone.
Manuals through 2025 now available!

Our trusted friends have launched a new website named LEMON, which has newer manuals. It also contains all the CHARM manuals.

LEMON is the spiritual successor to CHARM, I recommend you try it!

Link: lemon-manuals.la or lemon-manuals.org.ua

(Some people have issue connecting. LEMON is investigating. For now, use Firefox or change your DNS server)

Or, hide this message: temporarily or permanently

Mirror Heater Does Not Operate With Rear Defogger Switch








MIRROR: POWER MIRROR CONTROL SYSTEM (w/ Memory): Mirror Heater does not Operate with Rear Defogger Switch

Mirror Heater does not Operate with Rear Defogger Switch

DESCRIPTION

The mirror heater operation is linked with the defogger system or wiper and washer system.
Defogger linked function:
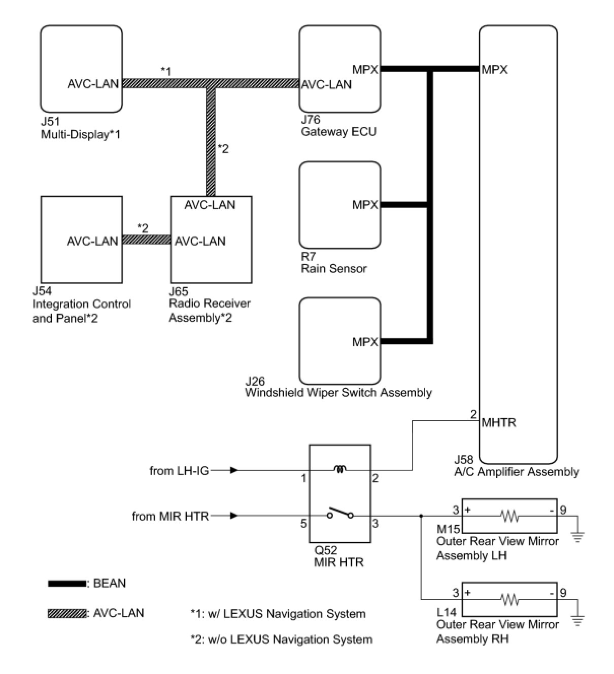
When the window defogger switch, which is built into the multi-display assembly*1 or integration control and panel*2, is operated, the operation signals are transmitted to the A/C amplifier assembly through AVC-LAN and BEAN. When the A/C amplifier assembly receives the signals, it turns on the heater mirror relay to operate the mirror heater. When the defogger switch is turned off, the mirror heater also turns off simultaneously.
Wiper linked function:
- When the rain sensor detects raindrops while the windshield wiper switch assembly is in the AUTO position, the rain sensor sends a wiper operation request signal to the A/C amplifier assembly. When the A/C amplifier assembly receives the wiper operation request signal, it controls the heater mirror relay to operate the mirror heater. After the request signal from the rain sensor stops and 15 minutes elapses, the A/C amplifier assembly turns off the heater mirror relay to turn off the mirror heater.
- When the windshield wiper switch assembly is moved to the INT, LO, HI or MIST position, the windshield wiper switch assembly sends a switch position signal to the A/C amplifier. When the A/C amplifier receives this signal, it controls the heater mirror relay to operate the mirror heater. After the switch position signal from the windshield wiper switch assembly stops and 15 minutes elapses, the A/C amplifier assembly turns off the heater mirror relay to turn off the mirror heater.
NOTICE:
- The power mirror control system is a part of the multiplex communication system. This system features shared communication wiring that reduces the wiring complexity of the communication lines. The first step in any repair is to confirm the proper operation of the communication system. Proceed with troubleshooting after the communication has been verified (See Multiplex Communication System, How to Proceed With Troubleshooting).
- The mirror heater operation is linked wit the defogger system or wiper and washer system. Confirm that these systems are operating normally before starting the inspection.

- *1: w/ LEXUS Navigation system
- *2: w/o LEXUS Navigation system

WIRING DIAGRAM





INSPECTION PROCEDURE
NOTICE:
- The power mirror control system is a part of the multiplex communication system. This system features shared communication wiring that reduces the wiring complexity of the communication lines. The first step in any repair is to confirm the proper operation of the communication system. Proceed with troubleshooting after the communication has been verified (See Multiplex Communication System, How to Proceed With Troubleshooting).
- The mirror heater operation is liked with the defogger system or wiper and washer system. Confirm that these systems are operating normally before starting the inspection.

PROCEDURE

1. CHECK MULTIPLEX COMMUNICATION SYSTEM
NG -- GO TO MULTIPLEX COMMUNICATION SYSTEM
OK -- Continue to next step.
2. PERFORM ACTIVE TEST USING TECHSTREAM
(a) Connect the Techstream to the DLC3.
(b) Turn the engine switch on (IG).
(c) Enter the following menus: Body Electrical / Air Conditioner / Active Test.
(d) Perform an Active Test according to the display on the tester.






OK:
Mirrors become warm.
NG -- PERFORM ACTIVE TEST USING TECHSTREAM
OK -- Continue to next step.
3. REPLACE AIR CONDITIONING AMPLIFIER ASSEMBLY
(a) Replace the air conditioning amplifier assembly Removal
NEXT -- Continue to next step.
4. CONFIRM MIRROR HEATER OPERATION
(a) Turn the engine switch on (IG).
(b) Check mirror heater operation.
Result:






C -- REPAIR WINDSHIELD WIPER SWITCH ASSEMBLY
B -- REPLACE RAIN SENSOR
A -- END (AIR CONDITIONING AMPLIFIER ASSEMBLY WAS DEFECTIVE)
5. PERFORM ACTIVE TEST USING TECHSTREAM
(a) Select the Active Test, use the Techstream to issue a control command, and then check heater mirror relay operation.
(b) Check that operation sound of the heater mirror relay can be heard.
OK:
Operation sound of the heater mirror relay can be heard.
NG -- INSPECT HEATER MIRROR RELAY
OK -- Continue to next step.
6. INSPECT HEATER MIRROR RELAY




(a) Remove the heater mirror relay.
(b) Measure the resistance according to the value(s) in the table below.
Standard Resistance:






NG -- REPLACE HEATER MIRROR RELAY
OK -- Continue to next step.
7. CHECK HARNESS AND CONNECTOR (HEATER MIRROR RELAY - BATTERY)




(a) Measure the voltage according to the table below.
Standard Voltage:






NG -- REPAIR OR REPLACE HARNESS OR CONNECTOR (HEATER MIRROR RELAY - BATTERY)
OK -- Continue to next step.
8. CHECK HARNESS AND CONNECTOR (HEATER MIRROR RELAY - OUTER REAR VIEW MIRROR)




(a) Disconnect the L14 and M15 connectors.
(b) Measure the resistance according to the value(s) in the table below.
Standard Resistance:
Outer Rear View Mirror Assembly LH





Outer Rear View Mirror Assembly RH





NG -- REPAIR OR REPLACE HARNESS OR CONNECTOR (HEATER MIRROR RELAY - OUTER REAR VIEW MIRROR ASSEMBLY)
OK -- REPLACE OUTER REAR VIEW MIRROR ASSEMBLY
9. INSPECT HEATER MIRROR RELAY




(a) Remove the heater mirror relay.
(b) Measure the resistance according to the value(s) in the table below.
Standard Resistance:






NG -- REPLACE HEATER MIRROR RELAY
OK -- Continue to next step.
10. CHECK HARNESS AND CONNECTOR (HEATER MIRROR RELAY - BATTERY)




(a) Measure the voltage according to the value(s) in the table below.
Standard Voltage:






NG -- REPAIR OR REPLACE HARNESS OR CONNECTOR (HEATER MIRROR RELAY - BATTERY)
OK -- Continue to next step.
11. CHECK HARNESS AND CONNECTOR (HEATER MIRROR RELAY - A/C AMPLIFIER ASSEMBLY)




(a) Disconnect the J58 connector.
(b) Measure the resistance according to the value(s) in the table below.
Standard Resistance:






NG -- REPAIR OR REPLACE HARNESS OR CONNECTOR (HEATER MIRROR RELAY - A/C AMPLIFIER ASSEMBLY)
OK -- REPLACE AIR CONDITIONING AMPLIFIER ASSEMBLY