Operation CHARM: Car repair manuals for everyone.
Manuals through 2025 now available!

Our trusted friends have launched a new website named LEMON, which has newer manuals. It also contains all the CHARM manuals.

LEMON is the spiritual successor to CHARM, I recommend you try it!

Link: lemon-manuals.la or lemon-manuals.org.ua

(Some people have issue connecting. LEMON is investigating. For now, use Firefox or change your DNS server)

Or, hide this message: temporarily or permanently

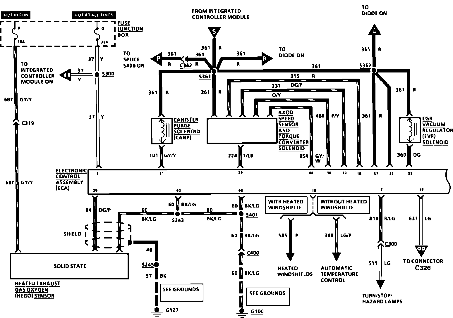
Test Connector - Location Revision


91ford08

Article No. 91-5B-11


^ ELECTRICAL/VACUUM TROUBLESHOOTING MANUAL - 1988 - PAGE 35 - REVISION OF COMPONENT LOCATION VIEWS

^ ELECTRICAL/VACUUM TROUBLESHOOTING MANUAL - 1989 - PAGE 35 - REVISION OF COMPONENT LOCATION VIEWS


LINCOLN-MERCURY: 1988-89 CONTINENTAL


ISSUE: Identification of the VAPS Test Connector and the Heated Windshield Test Connector are reversed in the illustration on Page 35 of both the 1988 and 1989 Continental Electrical/Vacuum Troubleshooting Manuals.

ACTION: Refer to the pages following this TSB article for the illustrations with correct connector identification.


OTHER APPLICABLE ARTICLES: NONE
WARRANTY STATUS: INFORMATION ONLY
OASIS CODES: 290000

Figure 1:




Figure 2:




Figure 3:





1988 COMPONENT LOCATION VIEWS 35





36 ELECTRONIC ENGINE CONTROL
1988

Figure 1:




Figure 2:




Figure 3:





1989 COMPONENT LOCATION VIEWS 35





36 ELECTRONIC ENGINE CONTROL 1989