Operation CHARM: Car repair manuals for everyone.
Manuals through 2025 now available!

Our trusted friends have launched a new website named LEMON, which has newer manuals. It also contains all the CHARM manuals.

LEMON is the spiritual successor to CHARM, I recommend you try it!

Link: lemon-manuals.la or lemon-manuals.org.ua

(Some people have issue connecting. LEMON is investigating. For now, use Firefox or change your DNS server)

Or, hide this message: temporarily or permanently

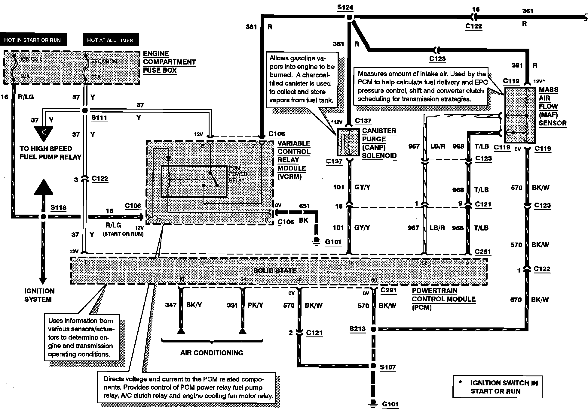
Engine Controls

Electronic Engine Control:





CANISTER PURGE (CANP) SOLENOID
MASS AIR FLOW (MAF) SENSOR
PCM POWER RELAY

Electronic Engine Control:





FUEL INJECTORS
IDLE AIR CONTROL (IAC) VALVE
VEHICLE SPEED SENSOR (VSS)

Electronic Engine Control:





EGR VACUUM REGULATOR (EVR) SOLENOID
FUEL INJECTORS
INTAKE MANIFOLD RUNNER CONTROL (IMRC) SOLENOID

Electronic Engine Control:





BRAKE ON/OFF (BOO) SWITCH
FUEL PUMP/FUEL GAUGE SENDER
HIGH SPEED FUEL PUMP RELAY
INERTIA FUEL SHUT-OFF (IFS) SWITCH

Electronic Engine Control:





DIFFERENTIAL PRESSURE FEEDBACK EGR (DPFE) SENSOR
ENGINE COOLANT TEMPERATURE (ECT) SENSOR
LEFT HEATED OXYGEN SENSOR (H02S)
LEFT KNOCK SENSOR (KS)
RIGHT HEATED OXYGEN SENSOR (H02S)
RIGHT KNOCK SENSOR (KS)
THROTTLE POSITION (TP) SENSOR

Electronic Engine Control:





CYLINDER IDENTIFICATION (CID) SENSOR
INTAKE AIR TEMPERATURE (IAT) SENSOR
MALFUNCTION INDICATOR LAMP (MIL)
OCTANE ADJUST PLUG
TRANSMISSION CONTROL SWITCH (TCS)