Operation CHARM: Car repair manuals for everyone.
Manuals through 2025 now available!

Our trusted friends have launched a new website named LEMON, which has newer manuals. It also contains all the CHARM manuals.

LEMON is the spiritual successor to CHARM, I recommend you try it!

Link: lemon-manuals.la or lemon-manuals.org.ua

(Some people have issue connecting. LEMON is investigating. For now, use Firefox or change your DNS server)

Or, hide this message: temporarily or permanently

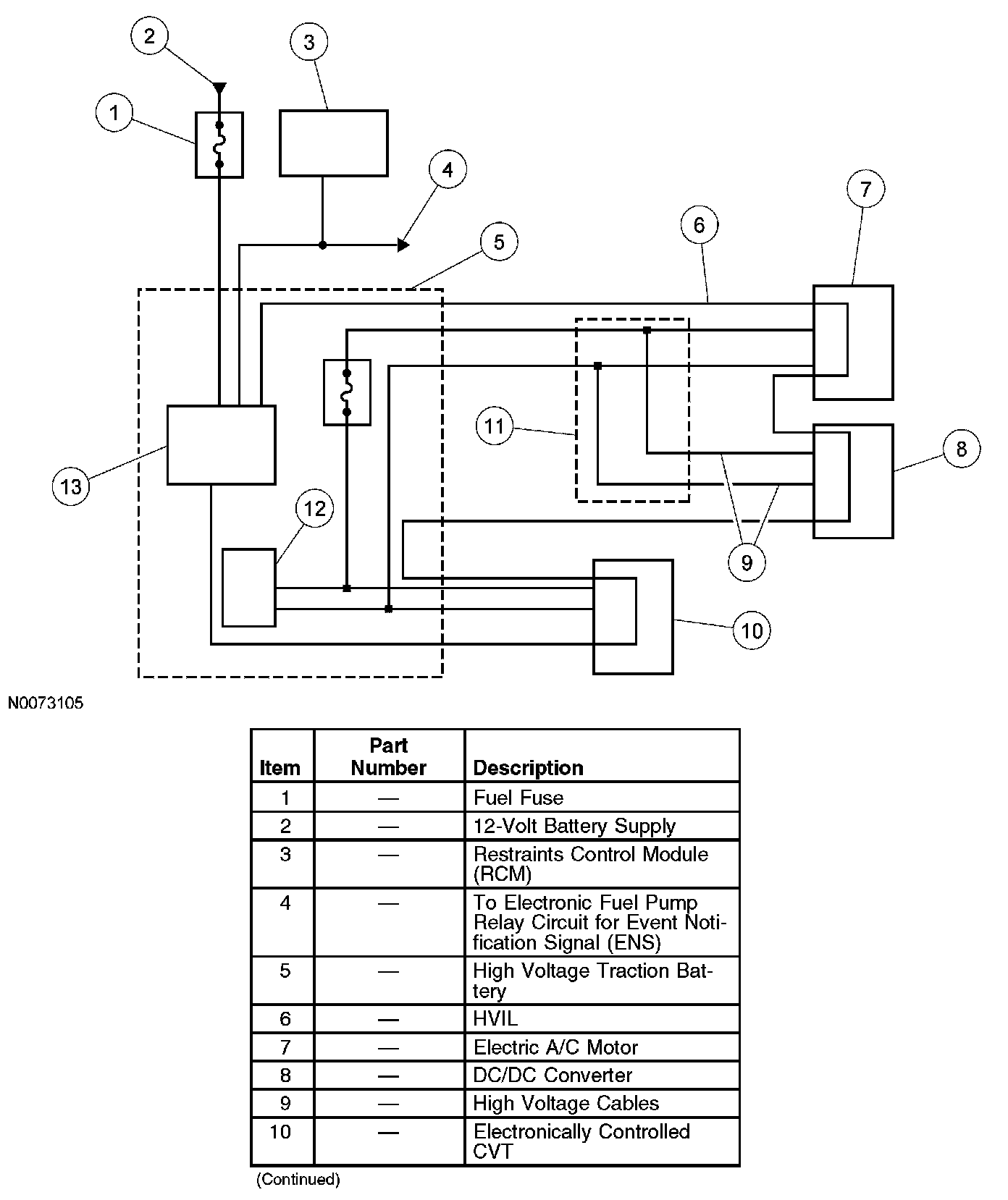
Hybrid Electric Control Hardware

HYBRID ELECTRIC CONTROL HARDWARE

Battery Energy Control Module (BECM)
Refer to Hybrid Drive Systems, High Voltage Traction Battery for more information on BECM and diagnostics.

High Voltage Cables

WARNING: To prevent the risk of high-voltage shock, always follow precisely all warnings and service instructions, including instructions to depower the system. The high-voltage hybrid system utilizes approximately 300 volts DC, provided through high-voltage cables to its components and modules. The high-voltage cables and wiring are identified by orange harness tape or orange wire covering. All high-voltage components are marked with high-voltage warning labels with a high-voltage symbol. Failure to follow these instructions may result in serious personal injury or death.

The high voltage cables connect the high voltage traction battery with the electronically controlled continuously variable transmission (CVT), the electric A/C motor and the DC/DC converter. The harness is orange and contains high voltage positive and negative wires. Each of the high voltage wires contains a corresponding high voltage interlock (HVIL) circuit.

High Voltage Interlock (HVIL) Circuit
The HVIL circuit, used in conjunction with the restraints system event notification signal, disables the vehicle if a collision occurs or an open circuit concern in the high voltage connection is detected. The HVIL circuit is internal to the high voltage harness, which connects the high voltage traction battery, the electronically controlled CVT, the electric A/C motor and the DC/DC converter. The transaxle control module (TCM) and the battery energy control module (BECM) monitor the HVIL circuit for a low battery voltage. Whenever that voltage drops below a calibrated threshold, the high voltage traction battery immediately opens its high voltage conductors, the electronically controlled CVT discharges the high voltage capacitors, and the TCM stores the DTC P0A0A. This action is initiated when the vehicle is disabled and cannot be driven.












Hybrid Electric Indicators
The hybrid electric warning indicators alert the driver that a hybrid electric system concern is detected. There are three indicators dedicated to the hybrid electric system:
- over-temperature indicator
- powertrain malfunction indicator (wrench)
- hazard indicator

Over-Temperature Indicator
The powertrain control module (PCM) monitors the engine, the motor electronics coolant temperature (MECT), the DC/DC converter and the electronically controlled continuously variable transaxle (CVT) for an over-temperature condition. If either of the temperatures exceed their threshold value, the fail-safe cooling status changes status to ON, and the powertrain control module (PCM) broadcasts an over-temperature indicator on controller area network (CAN) message to the instrument cluster. The instrument cluster then illuminates the indicator. The indicator request shall also be made if the motor electronics coolant temperature sensor hardwire is detected as a shorted, high resistance or an open circuit. The over-temperature indicator is turned off when the temperature returns below the threshold value.







Powertrain Malfunction Indicator (Wrench)
The powertrain malfunction indicator (wrench) illuminates whenever a concern within the hybrid electric system is detected and a repair is needed. When the concern is present, the control module that detected the concern stores the diagnostic trouble code (DTC) and broadcasts a caution on CAN message to the instrument cluster. Upon receiving the CAN message, the instrument cluster turns the indicator on.

The powertrain malfunction indicator (wrench) is turned off when the concern is no longer present and the ignition is cycled. If the powertrain malfunction indicator (wrench) flashes at the once per second rate, it indicates that the vehicle is in the engine running diagnostic mode. Refer to Diagnostic Methods, Diagnostic Modes for engine running diagnostic mode. The powertrain malfunction indicator (wrench) illuminates for 3 seconds during instrument cluster prove-out when the ignition is cycled from the OFF to the ON position. Diagnostic Modes







Hazard Indicator (Red Triangle)
The hazard indicator illuminates whenever a severe concern within the hybrid electric system is detected and continued use of the vehicle is likely to cause damage to the system or to the vehicle. When the concern is present, the control module detects, sets the DTC and broadcasts a hazard on CAN message to the instrument cluster. Upon receiving the CAN message, the instrument cluster turns the indicator on.

The hazard indicator is turned off when the concern is no longer present and the ignition is cycled. If the hazard indicator flashes at the once per second rate, it indicates the vehicle is in the engine cranking diagnostic mode. Refer to Diagnostic Methods, Diagnostic Modes for engine cranking diagnostic mode. Diagnostic Modes







Low Voltage Battery Power
The low voltage battery is used as a low voltage energy storage. The battery is charged by the DC/DC converter. Refer to Hybrid Drive Systems, High Voltage Converter/Inverter for more information on the DC/DC converter. The low voltage battery functions are:
- the voltage stabilizer in the system
- the power source for the power distribution box
- the power source for all control modules
- the power source for the traction battery during the jump start procedure

Transaxle Control Module (TCM)

NOTE: The TCM is a part of the electronically controlled CVT assembly and cannot be repaired as a separate component. Refer to Automatic Transmission/Transaxle &/or Transmission Control Systems, Automatic Transmission/Transaxle for electronically controlled CVT repair procedures.

The microprocessor that controls operation of the electronically controlled CVT is called the TCM. The TCM receives a variety of CAN messages and hardwired signals from modules connected to the CAN. Based on information received, the TCM makes a decision on how to control the operation of the generator motor or the traction motor. In case of a concern, the TCM is able to detect and store the appropriate DTC. To retrieve DTCs from the TCM, carry out an on-demand and continuous memory self-test.

Transaxle Control Module (TCM) Keep Alive Memory (KAM)
The TCM stores information in KAM (a memory integrated circuit chip) about vehicle operating conditions, and then uses this information to compensate for component variability. KAM remains powered when the ignition is off so this information is not lost.