Operation CHARM: Car repair manuals for everyone.
Manuals through 2025 now available!

Our trusted friends have launched a new website named LEMON, which has newer manuals. It also contains all the CHARM manuals.

LEMON is the spiritual successor to CHARM, I recommend you try it!

Link: lemon-manuals.la or lemon-manuals.org.ua

(Some people have issue connecting. LEMON is investigating. For now, use Firefox or change your DNS server)

Or, hide this message: temporarily or permanently

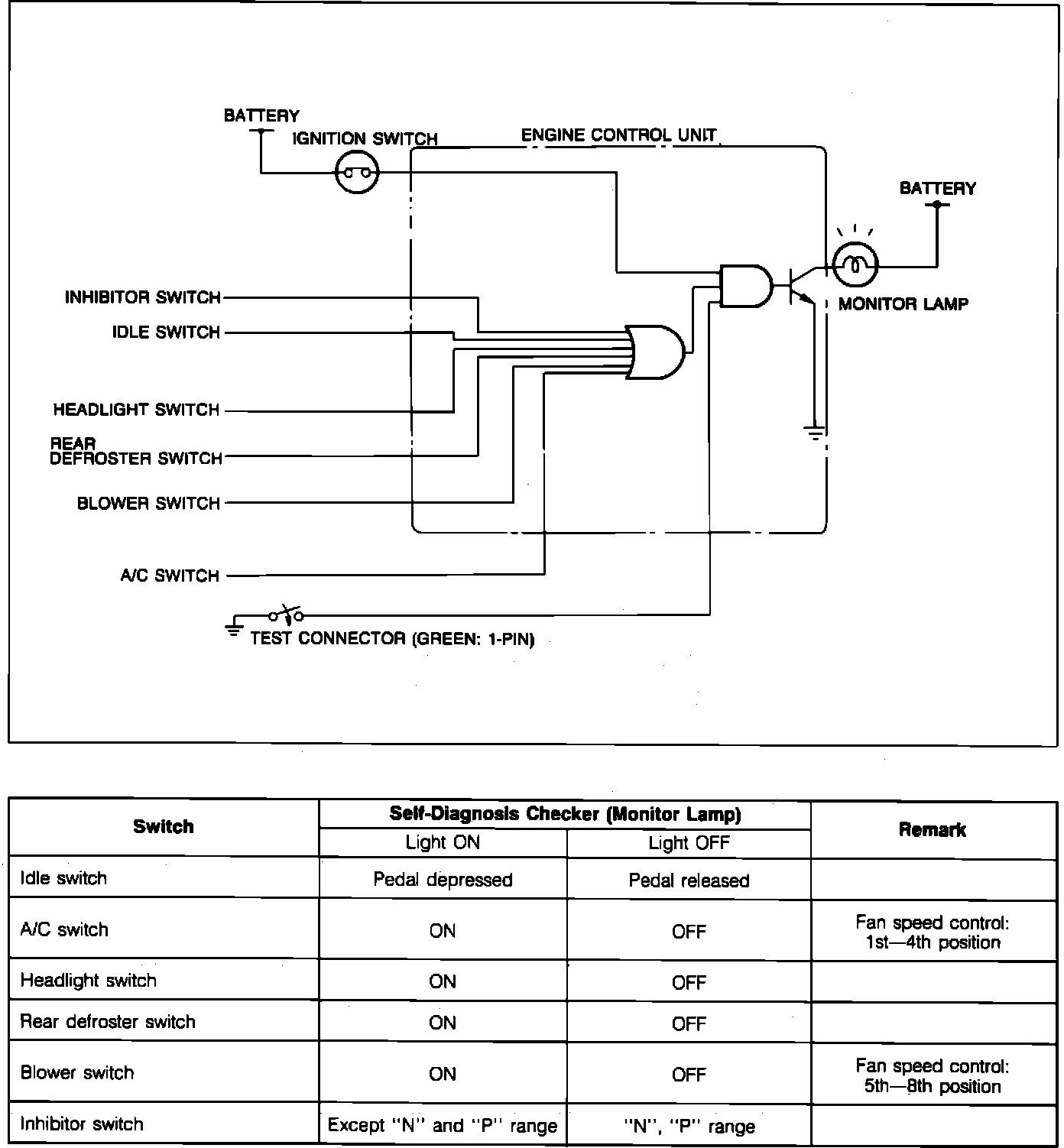
Scan Tool Testing and Procedures

NOTE: This test requires use of Mazda Special Service Tools (SST). To determine if aftermarket "Scan" tools will perform this function, check with manufacturer.



Switch Monitor Function:






1. Warm up engine to operating temperature and turn ignition "OFF."
2. Connect Self Diagnosis Tester (Mazda SST #49 H018 9A1) to check connector (Green:6-pin) and negative battery terminal.
3. Connect a jumper wire between test connector (Green:1-pin) and ground.
4. Turn ignition switch "ON." Check that monitor lamp illuminates when each switch is made to function according to procedure on image chart.


CAUTION:
a. When any switch is activated, monitor lamp will stay "ON."
b. Do not start engine.

SWITCH CHECK CHARTS

PART 1

Switch Check Chart (Part 1):






Idle Switch
Blower Switch
A/C Switch

PART 2

Switch Check Chart (Part 2):






Headlight Switch
Rear Defroster Switch
Inhibitor Switch