Operation CHARM: Car repair manuals for everyone.
Manuals through 2025 now available!

Our trusted friends have launched a new website named LEMON, which has newer manuals. It also contains all the CHARM manuals.

LEMON is the spiritual successor to CHARM, I recommend you try it!

Link: lemon-manuals.la or lemon-manuals.org.ua

(Some people have issue connecting. LEMON is investigating. For now, use Firefox or change your DNS server)

Or, hide this message: temporarily or permanently

Emission Control Systems: Description and Operation

Four groups of emission control systems are designed to reduce CO, HC, and NOx emissions.

EVAPORATIVE EMISSION CONTROL SYSTEM (EVAP)

Evaporative System Schematic:






EVAP system stores fuel vapor in a charcoal canister when the engine is not running. Stored vapor is drawn into the dynamic chamber and burned when the engine is started.

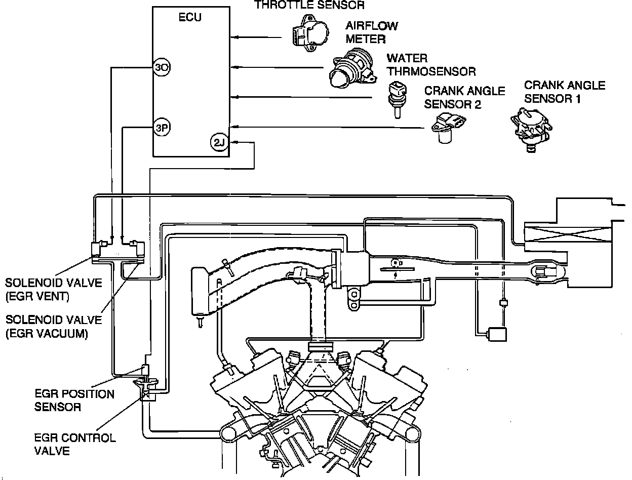
EXHAUST GAS RECIRCULATION (EGR)

EGR System Schematic:






EGR system introduces exhaust gas into the intake manifold to reduce NOx emissions. System operates depending on engine load, engine speed, and coolant temperature.

POSITIVE CRANKCASE VENTILATION SYSTEM (PCV)

PCV System Schematic:






PCV valve is operated by intake manifold vacuum. When running at idle, the valve is opened slightly and a small amount of blow-by gas is drawn into the engine. At higher engine speeds, the valve opens further and more blow-by gas is drawn into the engine.

THREE WAY CATALYTIC CONVERTER (TWC)

Exhaust System And Catalytic Converter:






Catalytic converter stimulates chemical reactions that change CO, HC, and NOx into carbon dioxide, water vapor, and nitrogen. Platinum, palladium, and rhodium are catalysts used to stimulate these reactions.