Operation CHARM: Car repair manuals for everyone.
Manuals through 2025 now available!

Our trusted friends have launched a new website named LEMON, which has newer manuals. It also contains all the CHARM manuals.

LEMON is the spiritual successor to CHARM, I recommend you try it!

Link: lemon-manuals.la or lemon-manuals.org.ua

(Some people have issue connecting. LEMON is investigating. For now, use Firefox or change your DNS server)

Or, hide this message: temporarily or permanently

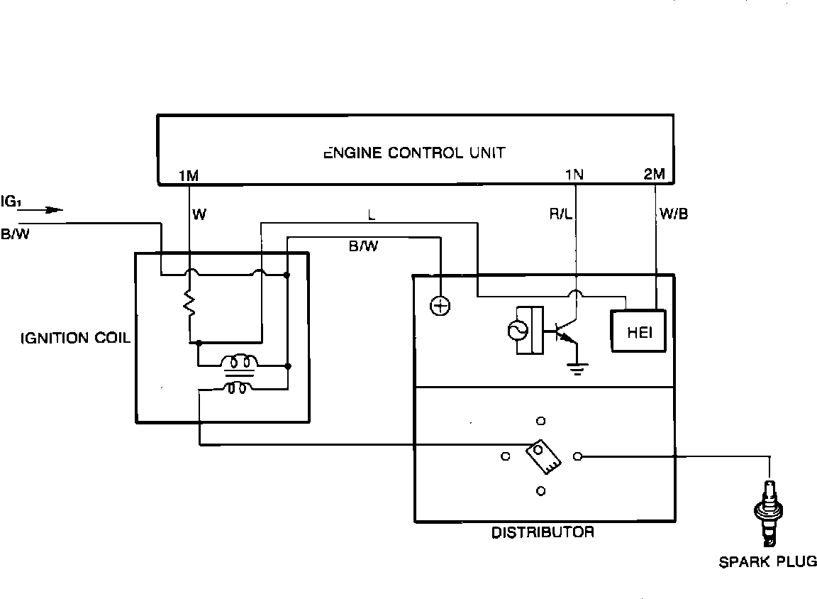
Ignition System: Description and Operation

Ignition Circuit:






This vehicle uses an ECU controlled electronic ignition system. Components include:

^ Ignition coil.
^ Camshaft driven distributor with crank angle sensor.
^ Igniter.
^ Distributor cap and rotor.
^ High voltage resistor (radio static suppressor) spark plug and ignition coil wires.


The crank angle sensor is a photo-diode type that provides the ECU with signals regarding engine rpm and #1 cylinder TDC (crankshaft position). Together with other inputs, the ECU calculates ignition timing over the range of vehicle operating conditions.

An ECU controlled igniter is used as a switch to regulate current flow through the coil primary circuit. Each time current flow is interrupted, high voltage is induced in the secondary ignition circuit to fire the spark plugs. Except for the initial setting, timing is determined by the ECU.

A distributor cap, rotor and high tension wires are used to distribute sparking voltage to the correct spark plug at the appropriate time.