Operation CHARM: Car repair manuals for everyone.
Manuals through 2025 now available!

Our trusted friends have launched a new website named LEMON, which has newer manuals. It also contains all the CHARM manuals.

LEMON is the spiritual successor to CHARM, I recommend you try it!

Link: lemon-manuals.la or lemon-manuals.org.ua

(Some people have issue connecting. LEMON is investigating. For now, use Firefox or change your DNS server)

Or, hide this message: temporarily or permanently

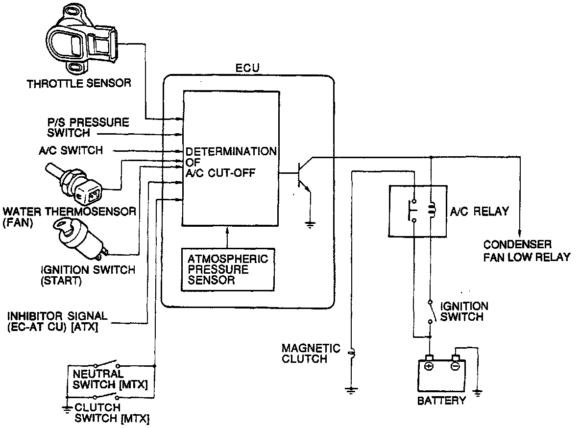
A/C Signal: Description and Operation

A/C Cut-Off System:






PURPOSE
The ECU cuts A/C system operation at specified times to improve idle smoothness just after starting, improve driveability and acceleration performance, and to prevent engine overheating.

OPERATION
A/C is cut under these conditions:
^ For approximately 5 seconds after engine start
^ For approximately 5 seconds when the throttle is fully open
^ Coolant temperature is above 235°F (113°C); cycles ON/OFF until it falls to 225°F (107°C)