Operation CHARM: Car repair manuals for everyone.
Manuals through 2025 now available!

Our trusted friends have launched a new website named LEMON, which has newer manuals. It also contains all the CHARM manuals.

LEMON is the spiritual successor to CHARM, I recommend you try it!

Link: lemon-manuals.la or lemon-manuals.org.ua

(Some people have issue connecting. LEMON is investigating. For now, use Firefox or change your DNS server)

Or, hide this message: temporarily or permanently

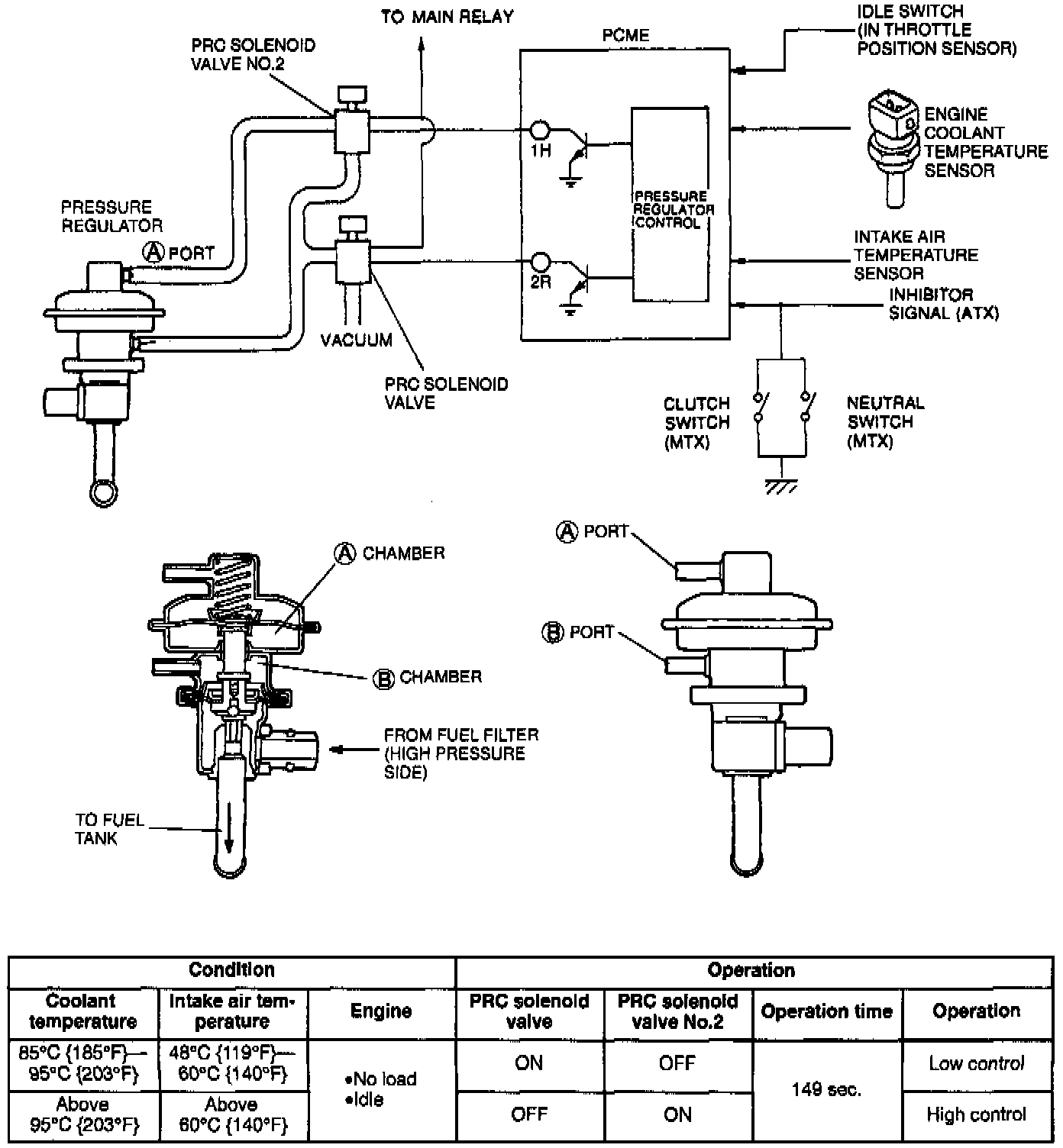
Pressure Regulator Control System

Pressure Regulator Control System:





PURPOSE
To prevent vapor lock in the fuel system during hot restart idle, a two stage pressure regulator is adopted.

OPERATION
Low Temperature Operation:
The vacuum to the pressure regulator (A and B ports) are cut (pressure regulator control (PRC) solenoid valve ON, PRC solenoid valve No. 2 OFF), and the fuel injection pressure is increased to 284 kPa (41 psi).

High Temperature Operation:
The vacuum to the pressure regulator (A port) is cut (PRC solenoid valve OFF, PRC solenoid valve No. 2 ON), and the fuel injection pressure is increased to 343 kPa (50 psi).