Operation CHARM: Car repair manuals for everyone.
Manuals through 2025 now available!

Our trusted friends have launched a new website named LEMON, which has newer manuals. It also contains all the CHARM manuals.

LEMON is the spiritual successor to CHARM, I recommend you try it!

Link: lemon-manuals.la or lemon-manuals.org.ua

(Some people have issue connecting. LEMON is investigating. For now, use Firefox or change your DNS server)

Or, hide this message: temporarily or permanently

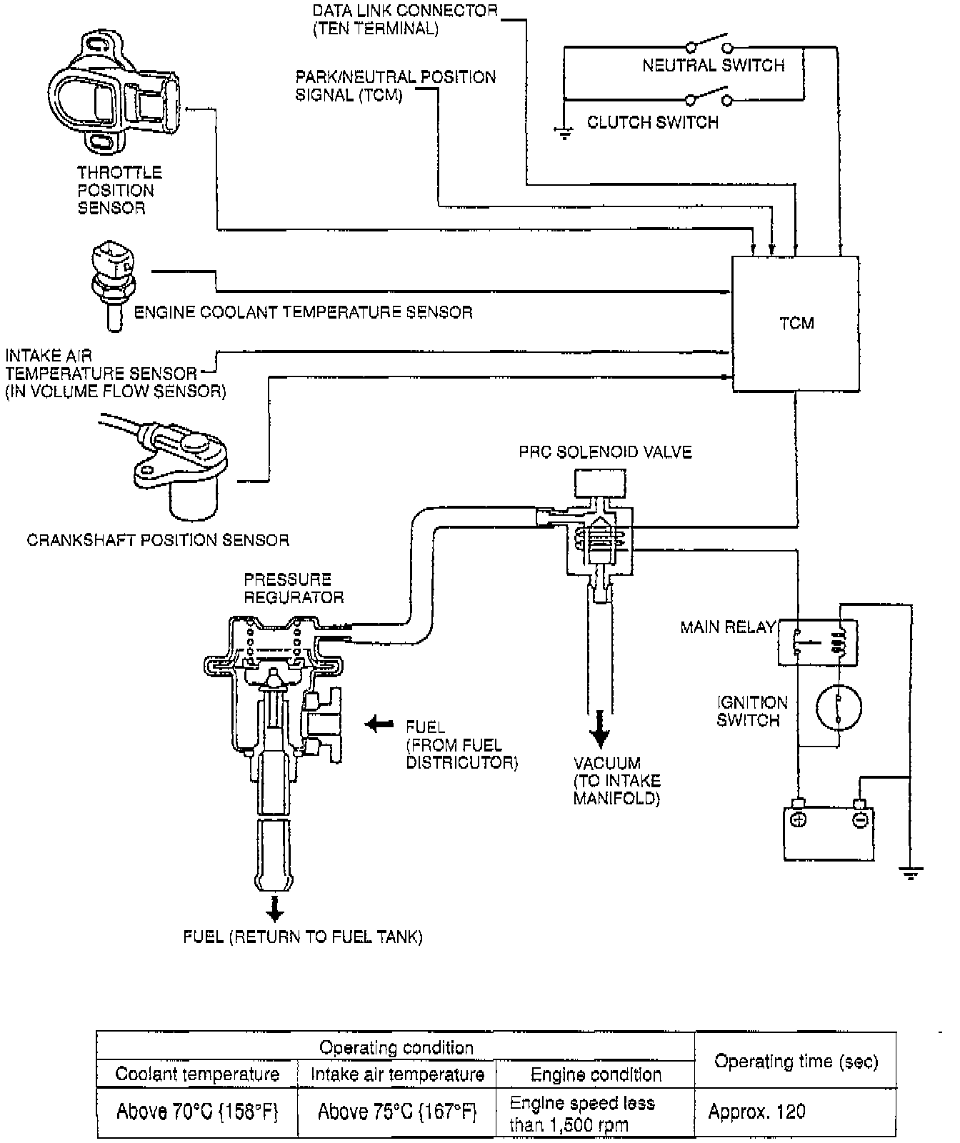
Pressure Regulator Control System




DESCRIPTION
To prevent percolation of the fuel during hot restart idle, vacuum to the pressure regulator is momentarily cut and the fuel injection pressure is increased to slightly more than 280 kPa (41 Psi). Pressure in the fuel line at idle is approx. 230 kPa (33 psi).