Operation CHARM: Car repair manuals for everyone.
Manuals through 2025 now available!

Our trusted friends have launched a new website named LEMON, which has newer manuals. It also contains all the CHARM manuals.

LEMON is the spiritual successor to CHARM, I recommend you try it!

Link: lemon-manuals.la or lemon-manuals.org.ua

(Some people have issue connecting. LEMON is investigating. For now, use Firefox or change your DNS server)

Or, hide this message: temporarily or permanently

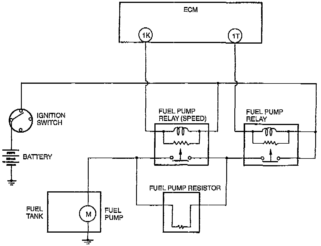
Fuel Pump Control System




Description
- The ECM (Engine Control Module) turns the fuel pump ON/OFF via the fuel pump relay. By controlling the fuel pump relay (speed), the ECM also controls fuel pump operation in two phases to improve fuel pump reliability and ensure the necessary fuel amount.

Fuel Pump Relay
- The fuel pump relay is controlled by the ECM and turns the fuel pump ON/OFF.


Fuel Pump Relay (speed)
- The fuel pump relay (speed) is controlled by the ECM and controls fuel pump operation voltage via the fuel pump resistor.


Fuel Pump Resister
- The fuel pump resister controls fuel pump operation voltage. During low-speed engine operation, fuel pump voltage is supplied via the fuel pump resistor.


Operation
(1) In low-speed range (1 K terminal of ECM is battery positive voltage)
- The fuel pump is driven by voltage from the fuel pump resister.
(2) In high-speed range (1 K terminal of is 0V)
- The fuel pump is driven by battery positive voltage.


Operating Conditions
The system operates when either of the following conditions is met.
- During engine start-up
- PRC solenoid valve operating
- High speed and heavy load