Operation CHARM: Car repair manuals for everyone.
Manuals through 2025 now available!

Our trusted friends have launched a new website named LEMON, which has newer manuals. It also contains all the CHARM manuals.

LEMON is the spiritual successor to CHARM, I recommend you try it!

Link: lemon-manuals.la or lemon-manuals.org.ua

(Some people have issue connecting. LEMON is investigating. For now, use Firefox or change your DNS server)

Or, hide this message: temporarily or permanently

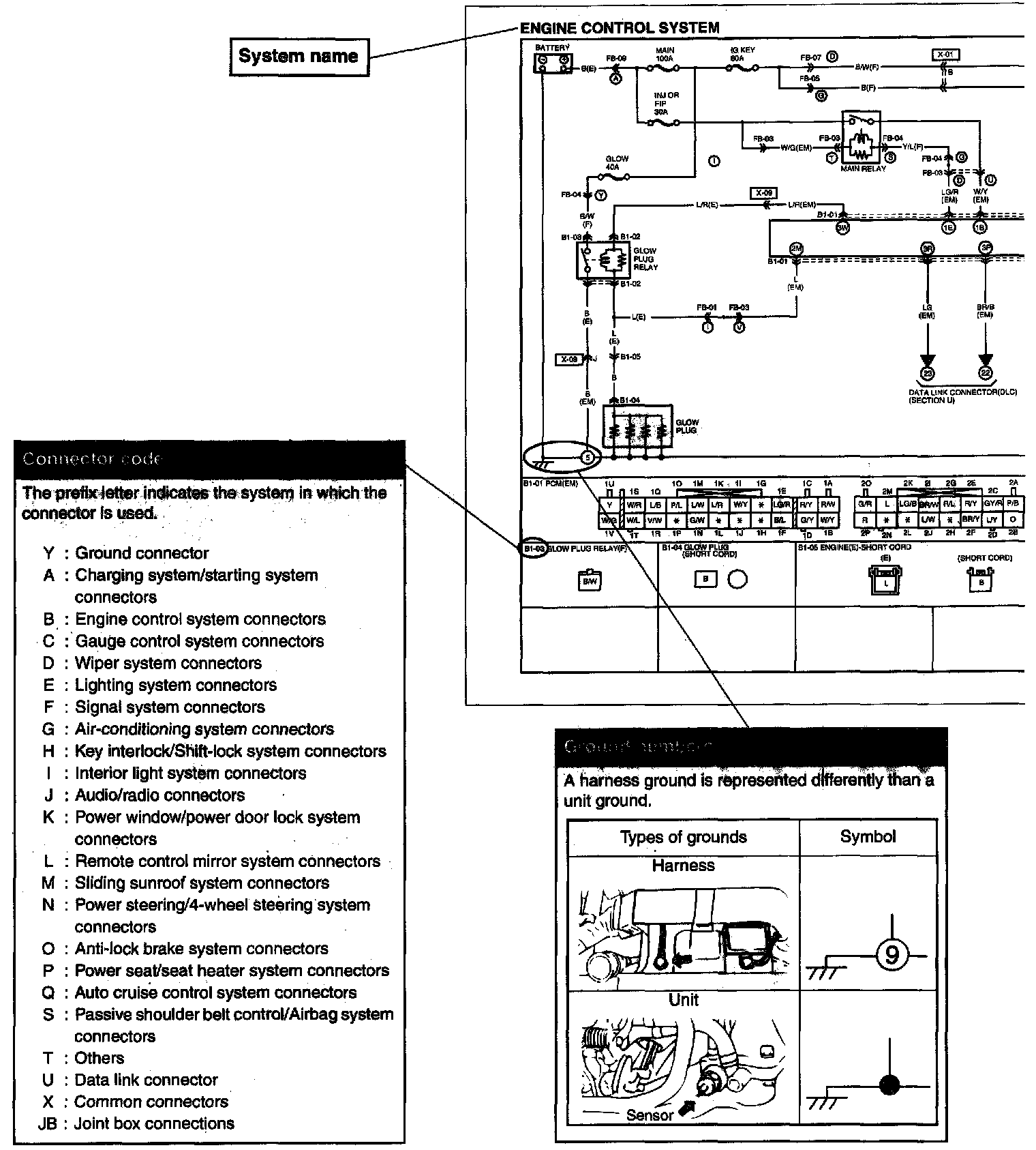
System Circuit Diagram/Connector Diagram

System circuit diagram/connector diagram

Part 1:




Part 2:




These diagrams show the circuits for each system, from the power supply to the. ground. The power supply side is on the upper part, the ground side on the lower part. The diagrams describe circuits with the ignition switch off.

Above is an explanation of the various points in the diagram.