Operation CHARM: Car repair manuals for everyone.
Manuals through 2025 now available!

Our trusted friends have launched a new website named LEMON, which has newer manuals. It also contains all the CHARM manuals.

LEMON is the spiritual successor to CHARM, I recommend you try it!

Link: lemon-manuals.la or lemon-manuals.org.ua

(Some people have issue connecting. LEMON is investigating. For now, use Firefox or change your DNS server)

Or, hide this message: temporarily or permanently

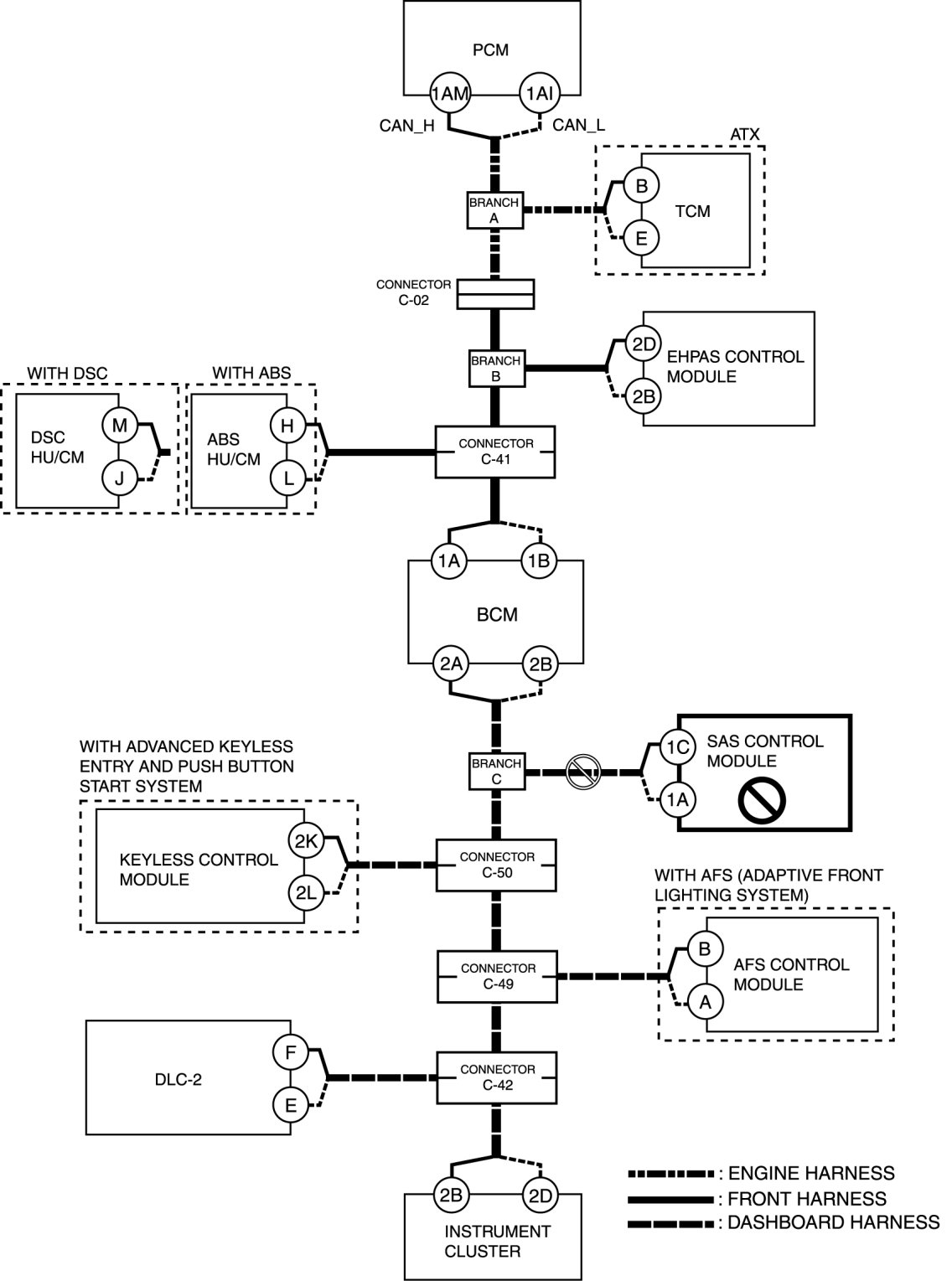
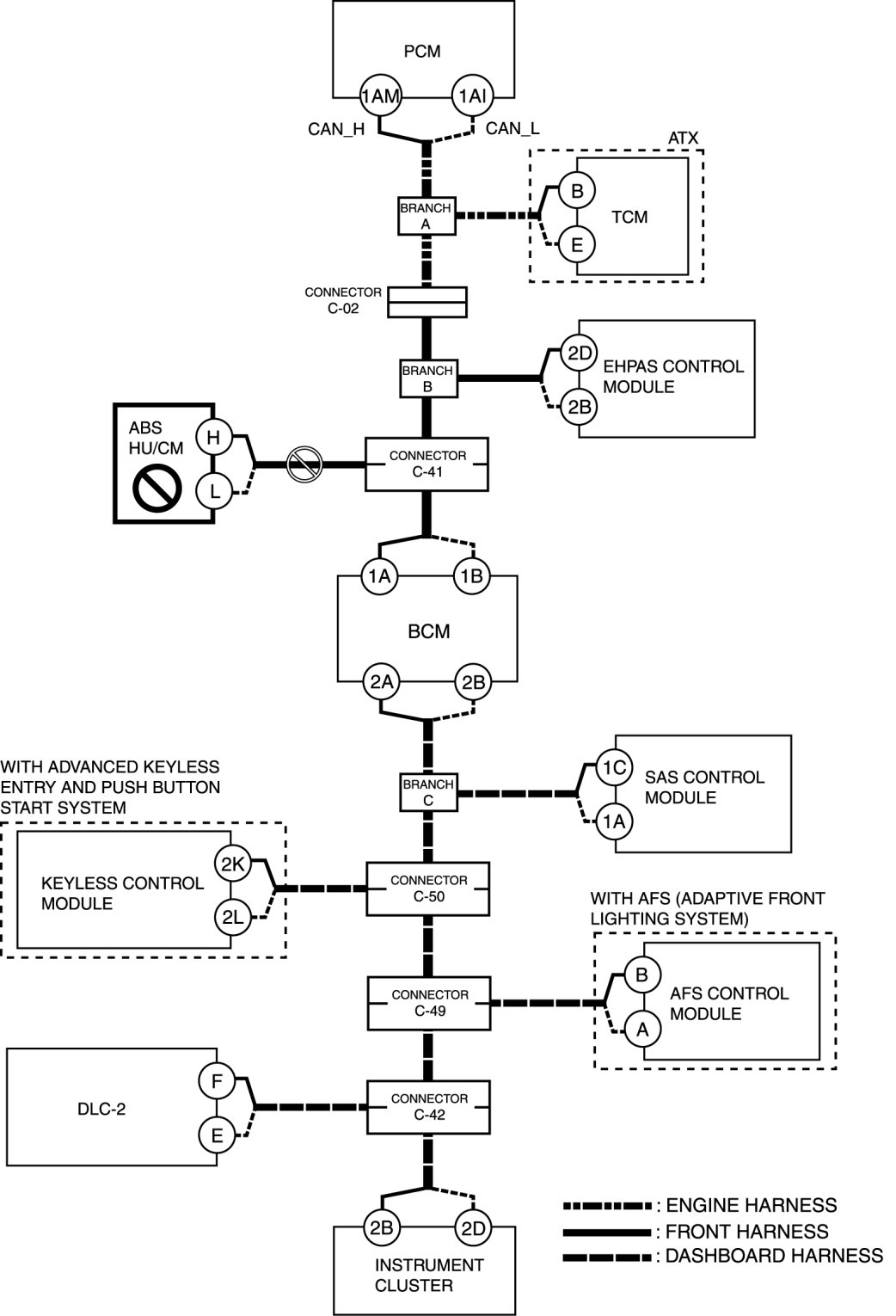
Determining Malfunctioning Part (HS-CAN) - Multiplex Communication System




DETERMINING MALFUNCTIONING PART (HS-CAN) [MULTIPLEX COMMUNICATION SYSTEM]

CAUTION:
- If the malfunctioning part is detected in the communication line, before disconnecting the related connector for inspection, press the connector in the connection direction to verify that there is no looseness or disconnection.
- When disconnecting the connector, verify that there is no damage, deformation, or corrosion of the connector terminals.

1. Verify the CAN system-related module DTCs and the failed module using the (M-MDS).

2. Look for a DTC display pattern and failed module display pattern in tandem which match.
NOTE:
- A hyphen " - " in the DTC output pattern table indicates that the DTC may be displayed depending on the malfunction detection conditions. If only an " x " is indicated, it means the DTC will not be displayed.
- If any of the following DTCs is displayed alone, perform the applicable DTC inspection. DTC Table [Multiplex Communication System]

- EHPAS control module: U2023
- DSC HU/CM: U0401:00, U0402: 00, U0422:00, U0428:62, U0428:64
- BCM: U0401:68
- Keyless control module: U0401:68, U0415:68
- AFS control module: U0401:00, U0422:00
- Instrument cluster: U0100:87, U0401:68, U0401:92, U0402:68, U0402:92, U0415:68, U0415:92, U0452:92, U0483:68, U0483:92, U0515:68, U0515:92

3. Refer to the matching tandem diagnostic results (A to P) and inspect the possible cause and inspection item.

4. Perform the DTC inspection after the repair procedure.

- If any DTC is displayed, return to Initial Inspection and Diagnostic Overview.

Diagnostic Table for Determining Malfunctioning Part
Cross (x): DisplayedHyphen (-): May or may not be displayed









*1
ATX
*2
With ABS
*3
With DSC
*4
With advanced keyless and push button start system
*5
With AFS (adaptive front lighting system)

A

Possible cause

- Connector terminal disconnection, poor contact, damage, deformation, corrosion
- Open circuit in wiring harness between PCM and branch A
- PCM malfunction

System wiring diagram





Inspection item

- PCM connector
- Wiring harness between PCM terminal 1AM and branch A
- Wiring harness between PCM terminal 1AI and branch A
- PCM

B

Possible cause

- Connector terminal disconnection, poor contact, damage, deformation, corrosion
- Open circuit in wiring harness between TCM and branch A
- TCM malfunction

System wiring diagram





Inspection item

- TCM connector
- Wiring harness between TCM terminal B and branch A
- Wiring harness between TCM terminal E and branch A
- TCM

C

Possible cause

- Connector terminal disconnection, poor contact, damage, deformation, corrosion
- Open circuit in wiring harness between branch A and connector C-02
- Open circuit in wiring harness between connector C-02 and branch B
- Connector C-02 malfunction

System wiring diagram





Inspection item

- Connector C-02
- Wiring harness between branch A and connector C-02
- Wiring harness between connector C-02 and branch B

D

Possible cause

- Connector terminal disconnection, poor contact, damage, deformation, corrosion
- Open circuit in wiring harness between EHPAS control module and branch B
- EHPAS control module malfunction

System wiring diagram





Inspection item

- EHPAS control module connector
- Wiring harness between EHPAS control module terminal 2D and branch B
- Wiring harness between EHPAS control module terminal 2B and branch B
- EHPAS control module

E

Possible cause

- Connector terminal disconnection, poor contact, damage, deformation, corrosion
- Open circuit in wiring harness between branch B and connector C-41
- Connector C-41 malfunction

System wiring diagram





Inspection item

- Connector C-41
- Wiring harness between branch B and connector C-41

F

Possible cause

- Connector terminal disconnection, poor contact, damage, deformation, corrosion
- Open circuit in wiring harness between ABS HU/CM and connector C-41
- Connector C-41 malfunction
- ABS HU/CM malfunction

System wiring diagram





Inspection item

- ABS HU/CM connector
- Connector C-41
- Wiring harness between ABS HU/CM terminal H and connector C-41
- Wiring harness between ABS HU/CM terminal L and connector C-41
- ABS HU/CM

G

Possible cause

- Connector terminal disconnection, poor contact, damage, deformation, corrosion
- Open circuit in wiring harness DSC HU/CM and connector C-41
- Connector C-41 malfunction
- DSC HU/CM malfunction

System wiring diagram





Inspection item

- DSC HU/CM connector
- Connector C-41
- Wiring harness between DSC HU/CM terminal M and connector C-41
- Wiring harness between DSC HU/CM terminal J and connector C-41
- DSC HU/CM

H

Possible cause

- Connector terminal disconnection, poor contact, damage, deformation, corrosion
- Open circuit in wiring harness between connector C-41 and BCM
- Connector C-41 malfunction

System wiring diagram





Inspection item

- Connector C-41
- BCM connector
- Wiring harness between BCM terminal 1A and connector C-41
- Wiring harness between BCM terminal 1B and connector C-41

I

Possible cause

- Connector terminal disconnection, poor contact, damage, deformation, corrosion
- Open circuit in wiring harness between BCM and branch C
- BCM malfunction

System wiring diagram





Inspection item

- BCM connector
- Wiring harness between BCM terminal 2A and branch C
- Wiring harness between BCM terminal 2B and branch C
- BCM

J

Possible cause

- Connector terminal disconnection, poor contact, damage, deformation, corrosion
- Open circuit in wiring harness SAS control module and branch C
- SAS control module malfunction

System wiring diagram





Inspection item

- SAS control module connector
- Wiring harness between SAS control module terminal 1C and branch C
- Wiring harness between SAS control module terminal 1A and branch C
- SAS control module

K

Possible cause

- Connector terminal disconnection, poor contact, damage, deformation, corrosion
- Open circuit in wiring harness between branch C and connector C-50
- Connector C-50 malfunction

System wiring diagram





Inspection item

- Connector C-50
- Wiring harness between branch C and connector C-50

L

Possible cause

- Connector terminal disconnection, poor contact, damage, deformation, corrosion
- Open circuit in wiring harness between keyless control module and connector C-50
- Connector C-50 malfunction
- Keyless control module malfunction

System wiring diagram





Inspection item

- Keyless control module connector
- Connector C-50
- Wiring harness between keyless control module terminal 2K and connector C-50
- Wiring harness between keyless control module terminal 2L and connector C-50
- Keyless control module

M

Possible cause

- Connector terminal disconnection, poor contact, damage, deformation, corrosion
- Open circuit in wiring harness between connector C-50 and connector C-49
- Connector C-50 malfunction
- Connector C-49 malfunction

System wiring diagram





Inspection item

- Connector C-50
- Connector C-49
- Wiring harness between connector C-50 and connector C-49

N

Possible cause

- Connector terminal disconnection, poor contact, damage, deformation, corrosion
- Open circuit in wiring harness between AFS control module and connector C-49
- Connector C-49 malfunction
- AFS control module malfunction

System wiring diagram





Inspection item

- Connector C-49
- AFS control module connector
- Wiring harness between AFS control module terminal B and connector C-49
- Wiring harness between AFS control module terminal A and connector C-49
- AFS control module

O

Possible cause

- Connector terminal disconnection, poor contact, damage, deformation, corrosion
- Open circuit in wiring harness between connector C-49 and connector C-42
- Connector C-49 malfunction
- Connector C-42 malfunction

System wiring diagram





Inspection item

- Connector C-49
- Connector C-42
- Wiring harness between connector C-49 and Connector C-42

P

Possible cause

- Connector terminal disconnection, poor contact, damage, deformation, corrosion
- Open circuit in wiring harness between connector C-42 and Instrument cluster
- Connector C-42 malfunction
- Instrument cluster malfunction

System wiring diagram





Inspection item

- Instrument cluster connector
- Connector C-42
- Wiring harness between instrument cluster terminal 2B and connector C-42
- Wiring harness between instrument cluster terminal 2D and connector C-42
- Instrument cluster