Operation CHARM: Car repair manuals for everyone.
Manuals through 2025 now available!

Our trusted friends have launched a new website named LEMON, which has newer manuals. It also contains all the CHARM manuals.

LEMON is the spiritual successor to CHARM, I recommend you try it!

Link: lemon-manuals.la or lemon-manuals.org.ua

(Some people have issue connecting. LEMON is investigating. For now, use Firefox or change your DNS server)

Or, hide this message: temporarily or permanently

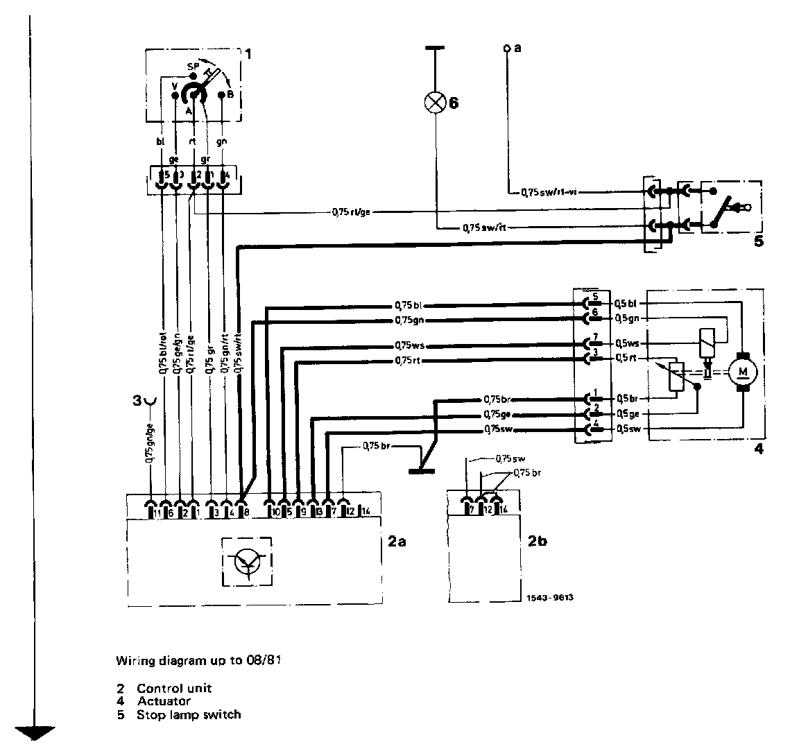
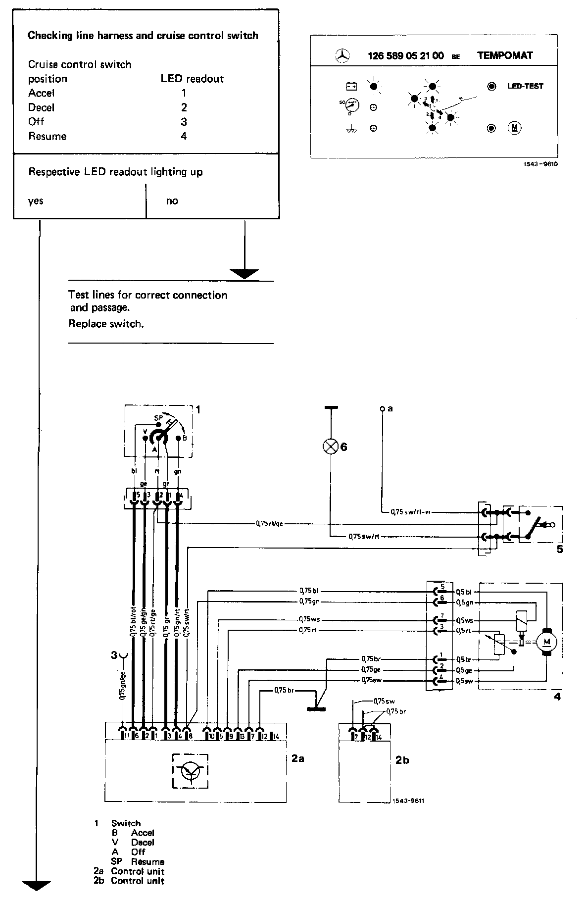
Testing Cruise Control with Adapter

Testing cruise control with adapter

Special Tool:





Prerequisite for testing

Prior to testing by means of adapter, check battery voltage (> 11 V), stop lamps and speed indication for function. Repair, if required, and check cruise control/Tempomat for function prior to testing with adapter.

Test cruise control/Tempomat with adapter only. If other testing and measuring instruments are used, the cruise control/Tempomat may be destroyed. During this test, the cruise control/Tempomat system is tested with the exception of the control unit.

Faults can be found by means of the adapter only if cruise control/Tempomat is permanently not functioning. Complaints such as temporary failure or poor control characteristics (e.g. shaking) cannot be checked with adapter. In such cases, proceed according to programmed repairs.

If testing with adapter indicates a faulty component, check plug connections for good contacting prior to replacement, e.g. the plug sockets should not be widened. Reshape widened plug sockets. Then check respective component once again.


Preparation for test

1 Remove cover under instrument panel on side of driver.

2 Pull 14-point plug from control unit.

3 Test jacks in 14-pole plug, reshape widened bushings.

4 Connect test adapter to 14-pole plug.




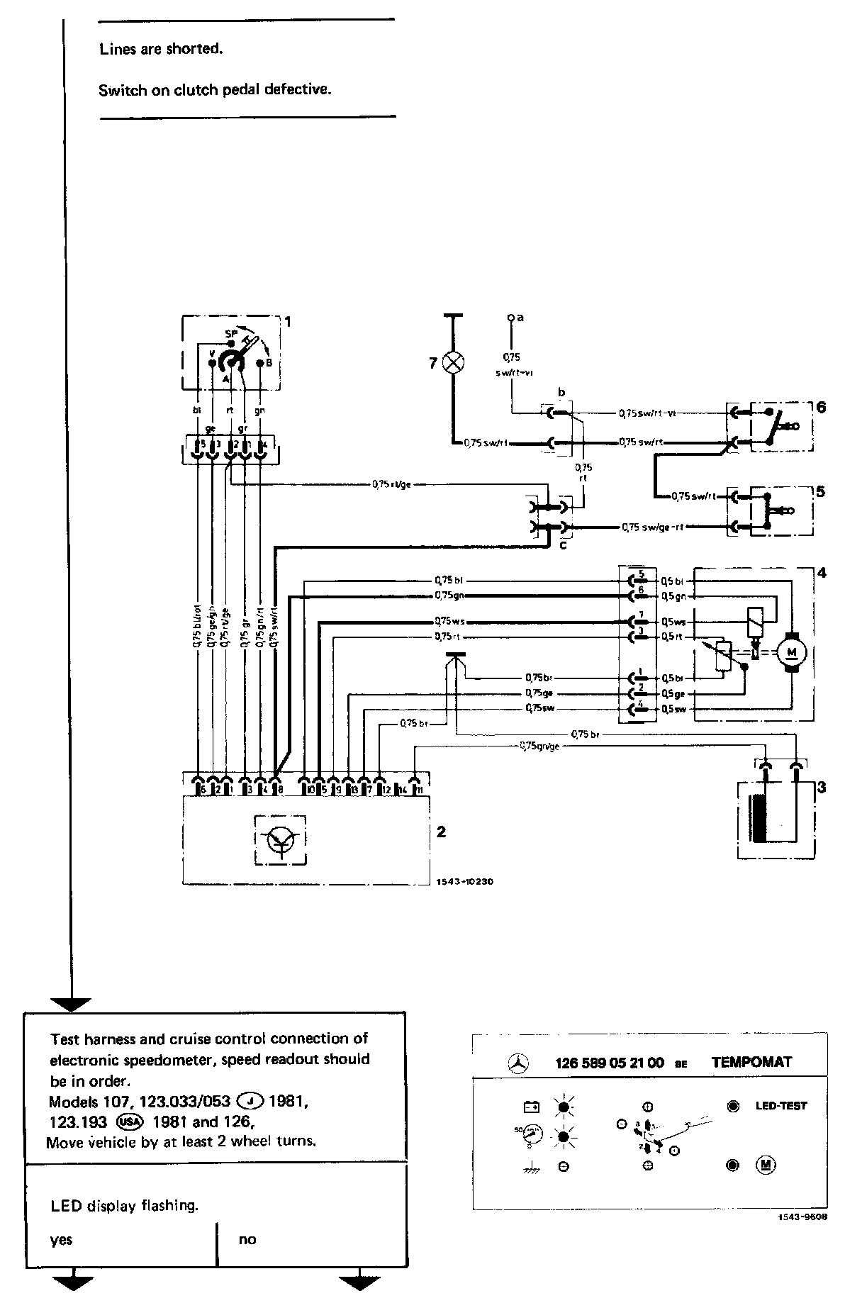
5 Switch on ignition. The following LED readouts will light up, if no fault is indicated.

Symbol Models
Battery all
km/h 123 with sensor on mechanical speedometer
Ground 107 with engine 116.960 (USA) (J) 116.962 except (CH) up to 83, (AUS), 116.964 and 117
123 with engine 617.95 except (USA) 81
126 with engine 116.96, (USA) 116.963 except (CH) up to 83, (AUS), 116.965 and 117

6 Push "LED-TEST" push-button of test adapter and check whether all LED readouts are lighting up. If no LED readout is lighting up check connection of voltage supply and line-up of 14-pole coupler.


Test Survey Program

Part 1 Of 2:




Part 2 Of 2:






Test

Part 1 Of 11:




Part 2 Of 11:




Part 3 Of 11:




Part 4 Of 11:




Part 4 Of 11:




Part 6 Of 11:




Part 7 Of 11:




Part 8 Of 11:




Part 9 Of 11:




Part 10 Of 11:




Part 11 Of 11: