Operation CHARM: Car repair manuals for everyone.
Manuals through 2025 now available!

Our trusted friends have launched a new website named LEMON, which has newer manuals. It also contains all the CHARM manuals.

LEMON is the spiritual successor to CHARM, I recommend you try it!

Link: lemon-manuals.la or lemon-manuals.org.ua

(Some people have issue connecting. LEMON is investigating. For now, use Firefox or change your DNS server)

Or, hide this message: temporarily or permanently

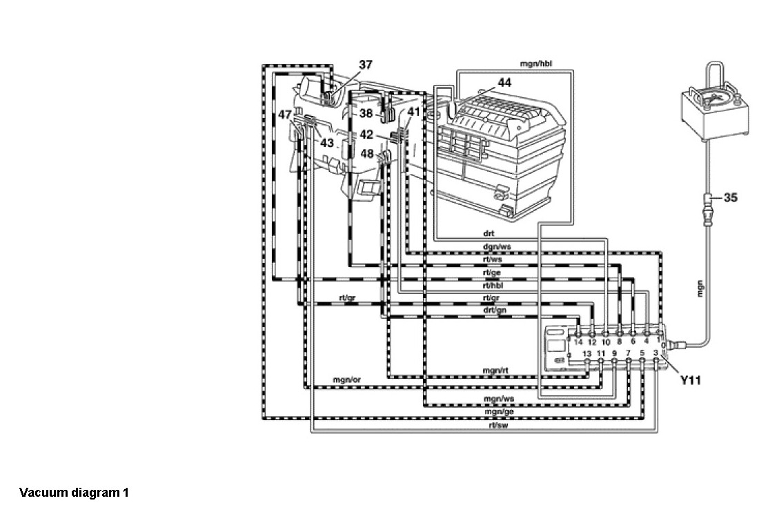
PTP - Test [32]




Air Conditioning (A/C)

Models 208 as of MY 1998

Pneumatic Test Program [PTP]

Preparation for Test

1. Disconnect all vacuum lines at vacuum distributor block.
2. Check gray vacuum line to intake manifold for leaks.

Note
Permissible leakage of the elements with vacuum lines at 400 mbar vacuum per minute is 30 mbar.

Test Equipment:




Special Tools:





A. Vacuum Distributor Block, Vacuum Reservoir, Switchover Valve Block (Y11) Test

Test Steps 1.0 - 2.0:





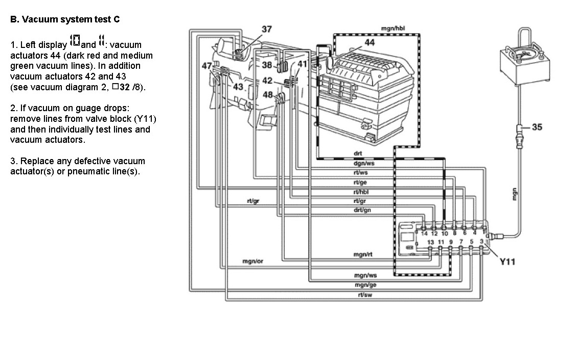
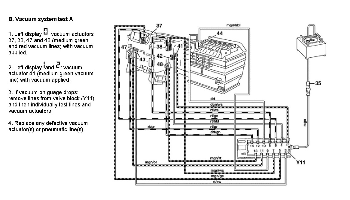
B. Vacuum System

Preparation for Test
1. Ignition: ON
2. Press REST and Recircualting buttons >5 seconds.
3. Medium green line (connection *5*) on vacuum tester.
4. Minimum blower speed blower runs with increased speed.