Operation CHARM: Car repair manuals for everyone.
Manuals through 2025 now available!

Our trusted friends have launched a new website named LEMON, which has newer manuals. It also contains all the CHARM manuals.

LEMON is the spiritual successor to CHARM, I recommend you try it!

Link: lemon-manuals.la or lemon-manuals.org.ua

(Some people have issue connecting. LEMON is investigating. For now, use Firefox or change your DNS server)

Or, hide this message: temporarily or permanently

System

Computer And Emission Control System Input/Output Chart:




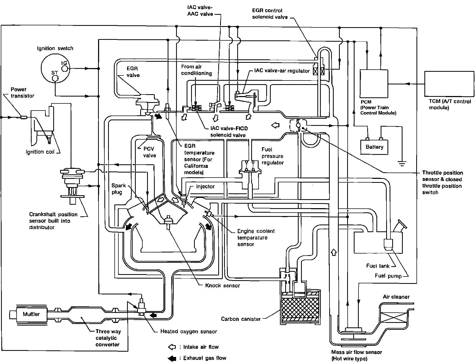
Computer And Emission Control System Diagram:







GENERAL INFORMATION

The term used by Ford to identify the computerized engine control system is Electronic Engine Control system (EEC).

The system is comprised of a Powertrain Control Module (PCM) or central processor, several sensors or input devices and actuators or output devices. All components and circuits must work in conjunction with each other for the system to control emissions and maintain fuel economy and performance at optimum levels.

SELF-DIAGNOSTICS

The PCM monitors several circuit and components to determine if they are functioning properly. If a malfunction is detected in certain circuits the "CHECK ENGINE" lamp will be illuminated to alert the driver that a problem is occuring. The lamp will remain illuminated as long the fault is present.

The PCM will store a code in its memory to aid the technician in diagnosis. If the lamp turns off, the fault is no longer present, but the code will be stored for 50 attempted engine starts or until the code is cleared from the memory. This aids in diagnosing intermittant problems.

FAIL-SAFE (BACK-UP) OPERATION

The PCM will substitute an input signal in the event of a failure in the PCM's CPU, air flow meter, engine temperature sensor or throttle sensor circuits. The engine will operate at reduced capacity to allow the vehicle to be driven until repairs can be made.
The "CHECK ENGINE" will blink when the EEC system is in the fail-safe mode.