Operation CHARM: Car repair manuals for everyone.
Manuals through 2025 now available!

Our trusted friends have launched a new website named LEMON, which has newer manuals. It also contains all the CHARM manuals.

LEMON is the spiritual successor to CHARM, I recommend you try it!

Link: lemon-manuals.la or lemon-manuals.org.ua

(Some people have issue connecting. LEMON is investigating. For now, use Firefox or change your DNS server)

Or, hide this message: temporarily or permanently

Engine Controls

Electronic Engine Controls:





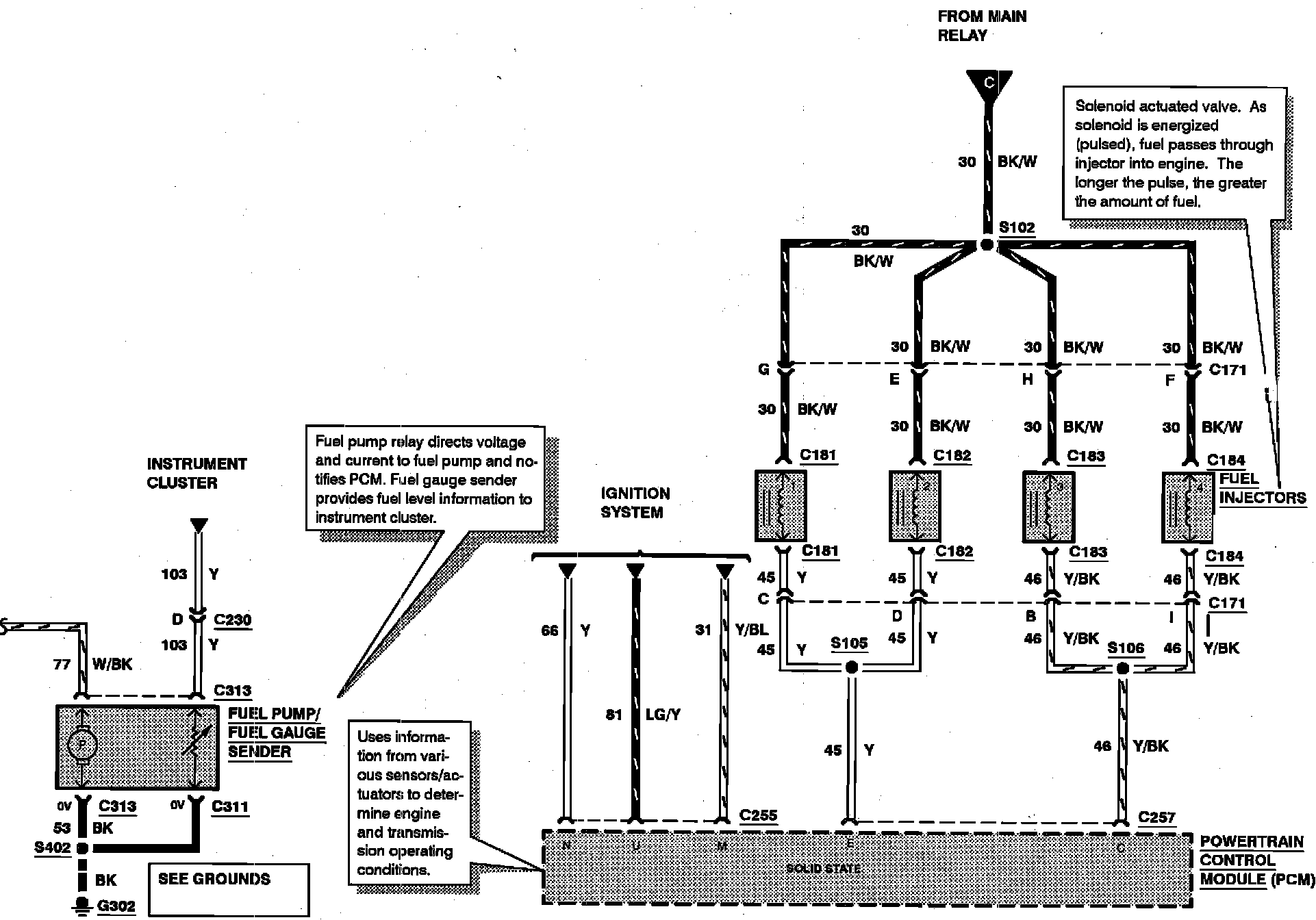
FUEL PUMP RELAY
INERTIA FUEL SHUTOFF SWITCH
INTERIOR FUSE PANEL/JOINT BOX
MAIN FUSE PANEL
MAIN RELAY

Electronic Engine Controls:





FUEL INJECTORS
FUEL PUMP/FUEL GAUGE SENDER

Electronic Engine Controls:





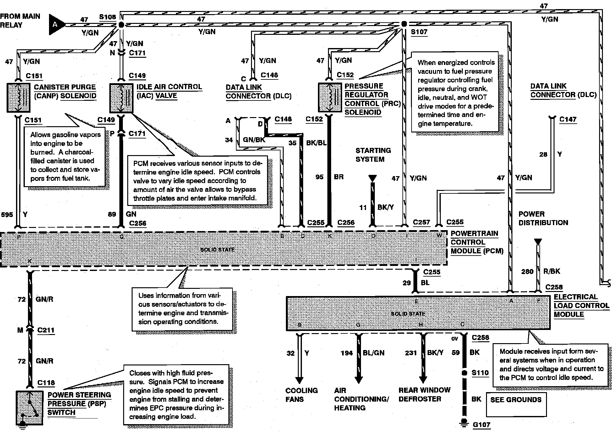
CANISTER PURGE (CANP) SOLENOID
ELECTRICAL LOAD CONTROL MODULE
IDLE AIR CONTROL (IAC) VALVE
POWER STEERING PRESSURE (PSP) SWITCH
PRESSURE REGULATOR CONTROL (PRC) SOLENOID

Electronic Engine Controls:





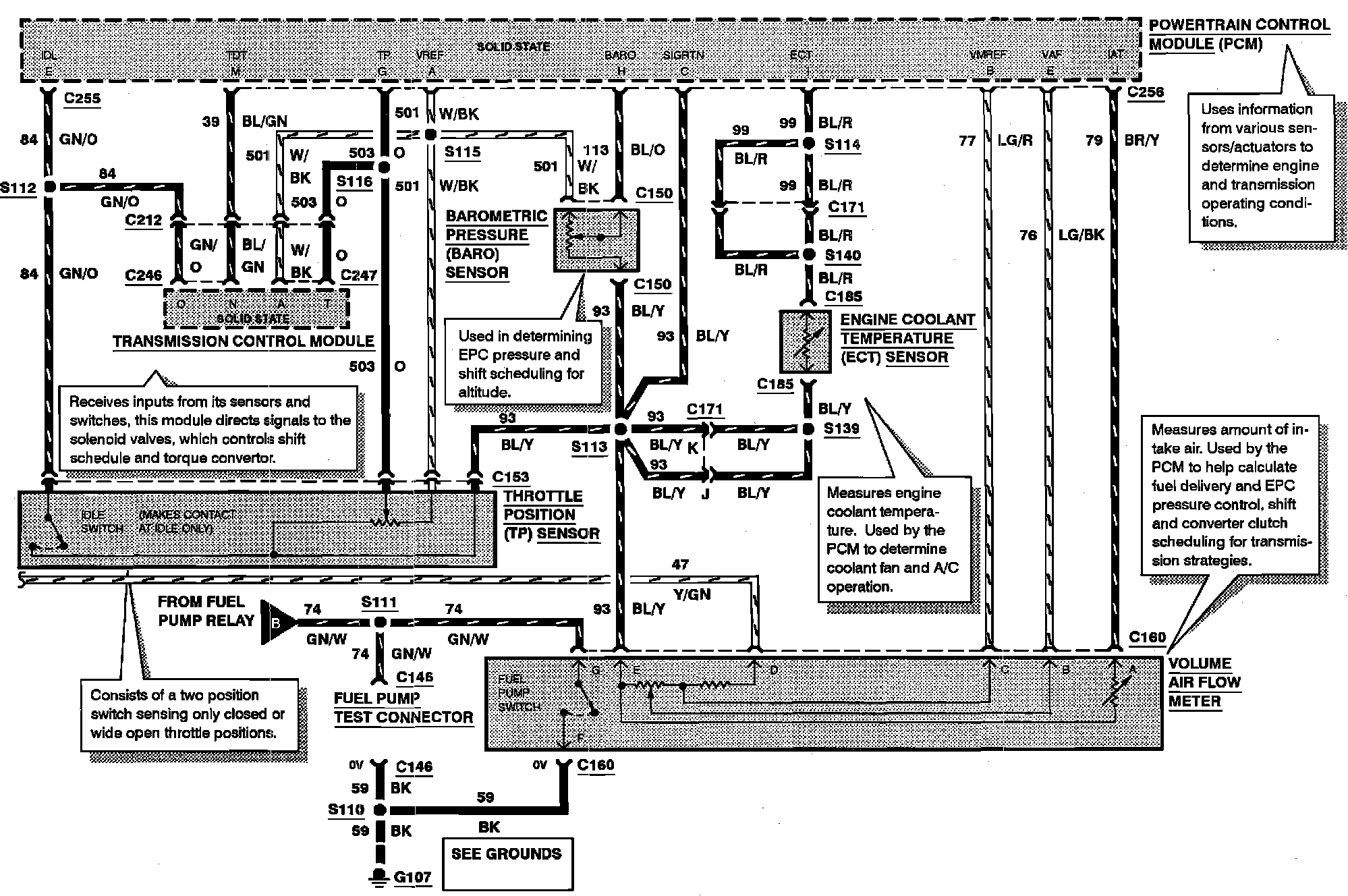
BAROMETRIC PRESSURE (BARO) SENSOR
ENGINE COOLANT TEMPERATURE (ECT) SENSOR
THROTTLE POSITION (TP) SENSOR
VOLUME AIR FLOW METER

Electronic Engine Controls:





A/C CLUTCH CYCLING PRESSURE SWITCH
A/C CLUTCH RELAY
BRAKE ON/OFF (BOO) SWITCH
CLUTCH PEDAL POSITION (CPP) SWITCH #2
MALFUNCTION INDICATOR LAMP
NEUTRAL POSITION SWITCH
INTERIOR FUSE PANEL/JOINT BOX
OXYGEN SENSOR (O2S)