Operation CHARM: Car repair manuals for everyone.
Manuals through 2025 now available!

Our trusted friends have launched a new website named LEMON, which has newer manuals. It also contains all the CHARM manuals.

LEMON is the spiritual successor to CHARM, I recommend you try it!

Link: lemon-manuals.la or lemon-manuals.org.ua

(Some people have issue connecting. LEMON is investigating. For now, use Firefox or change your DNS server)

Or, hide this message: temporarily or permanently

FBC Wiring Harness - Service Manual Update

87mitsubishi04

SUBJECT:
1987 TRUCK FBC WIRING HARNESS - SERVICE MANUAL UPDATE
NO. STB-87-08-009

DATE July, 1987

MODEL 1987 Truck
STB Revision STB-87-08-009


PURPOSE

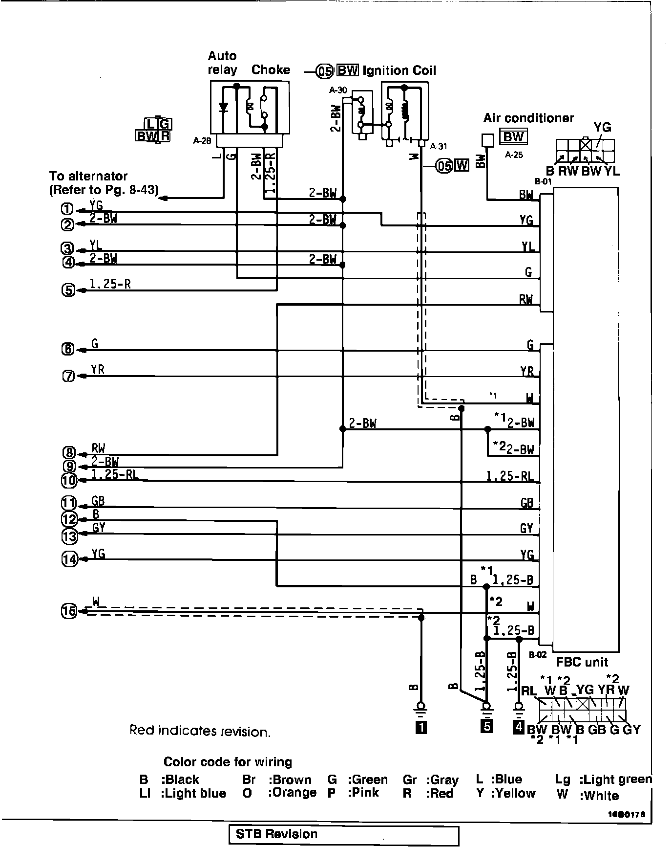
This bulletin is issued to correct the FBC Wiring Harness diagrams in the 1987 Truck Service Manual. Color codes on two of the wires in each harness have been changed so that the connector and circuit diagrams agree, and symbols have been added to identify the connector terminals where there are two wires of the same color.

As reference to this bulletin, please write the STB number in the revision box on the following pages:

1987 Truck Service Manual, Vol. 2 Pages 8-45, 8-49

CORRECTIONS

1987 Truck Service Manual, Vol. 2, Page 8-45

The following changes have been made to the wiring diagram on page 8-45:

^ In the bottom harness connector, the "GW" wire has been changed to "BW(*2)" and the "BW(*2)" wire has been changed to "G".

^ Identification symbols (*1 and *2) have been added to the two "W" wires in the bottom harness connector.

^ A "*1" symbol has been added to the top "W" wire from the FBC unit.

^ The wire size has been deleted and a "*2" symbol has been added to the bottom "W" wire from the FBC unit.

These changes are indicated in red on page 2 of this bulletin.

1987 Truck Service Manual, Vol. 2, Page 8-49

The changes made to the wiring diagram on page 8-45 have also been made to the wiring diagram on page 8-49. These changes are indicated in red on page 3 of this bulletin.



WIRING HARNESS - FBC Circuit (2.0L Engine) - 8-45



WIRING HARNESS - FBC Circuit (2.6L Engine) - 8-49