Operation CHARM: Car repair manuals for everyone.
Manuals through 2025 now available!

Our trusted friends have launched a new website named LEMON, which has newer manuals. It also contains all the CHARM manuals.

LEMON is the spiritual successor to CHARM, I recommend you try it!

Link: lemon-manuals.la or lemon-manuals.org.ua

(Some people have issue connecting. LEMON is investigating. For now, use Firefox or change your DNS server)

Or, hide this message: temporarily or permanently

Wiring Diagram - Update

89Mitsubishi07

SUBJECT:
PRECIS WIRING DIAGRAM UPDATE
NO. TSB-89-54-002

DATE September, 1989

MODEL 1988, 1989 Precis
PURPOSE

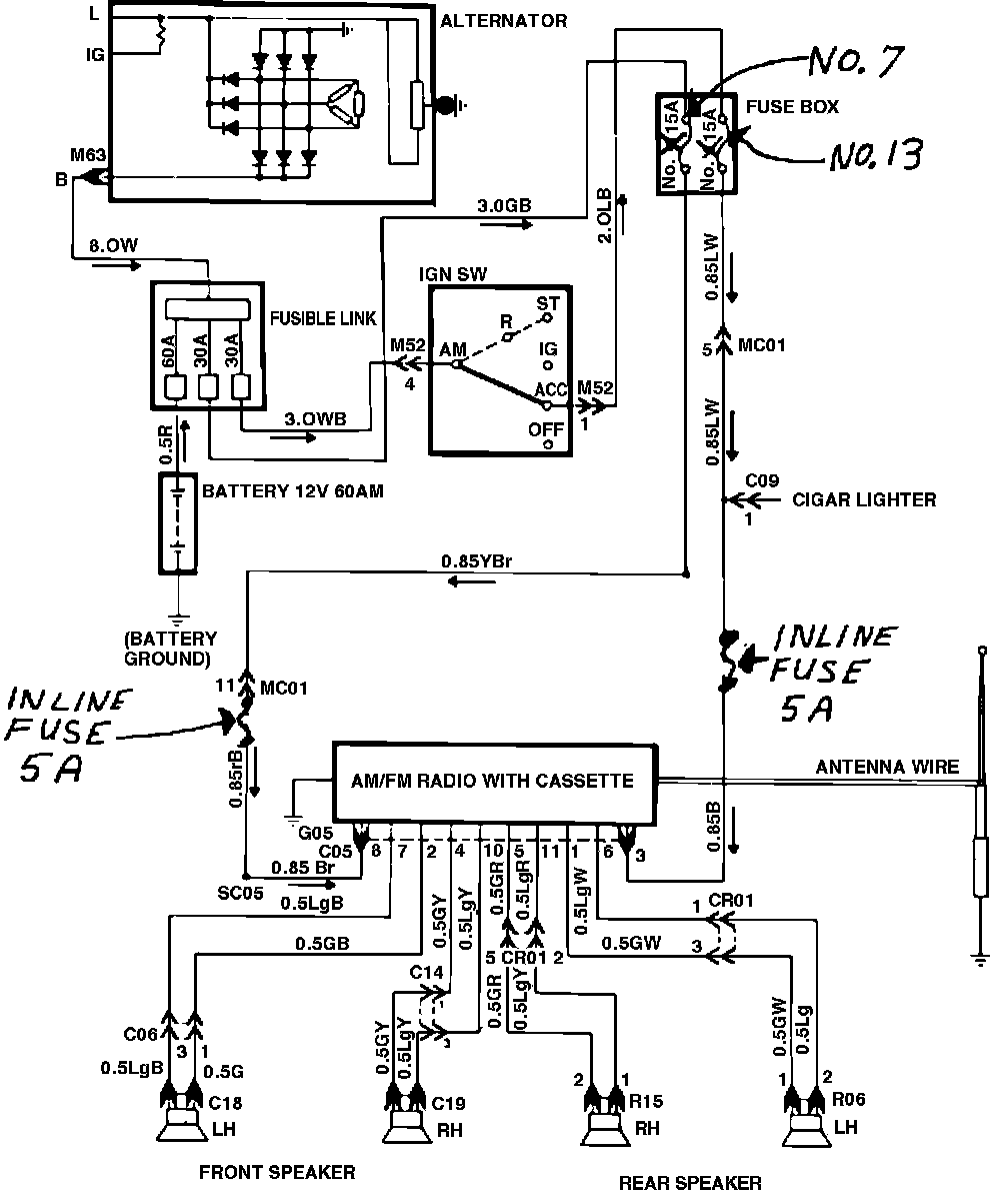
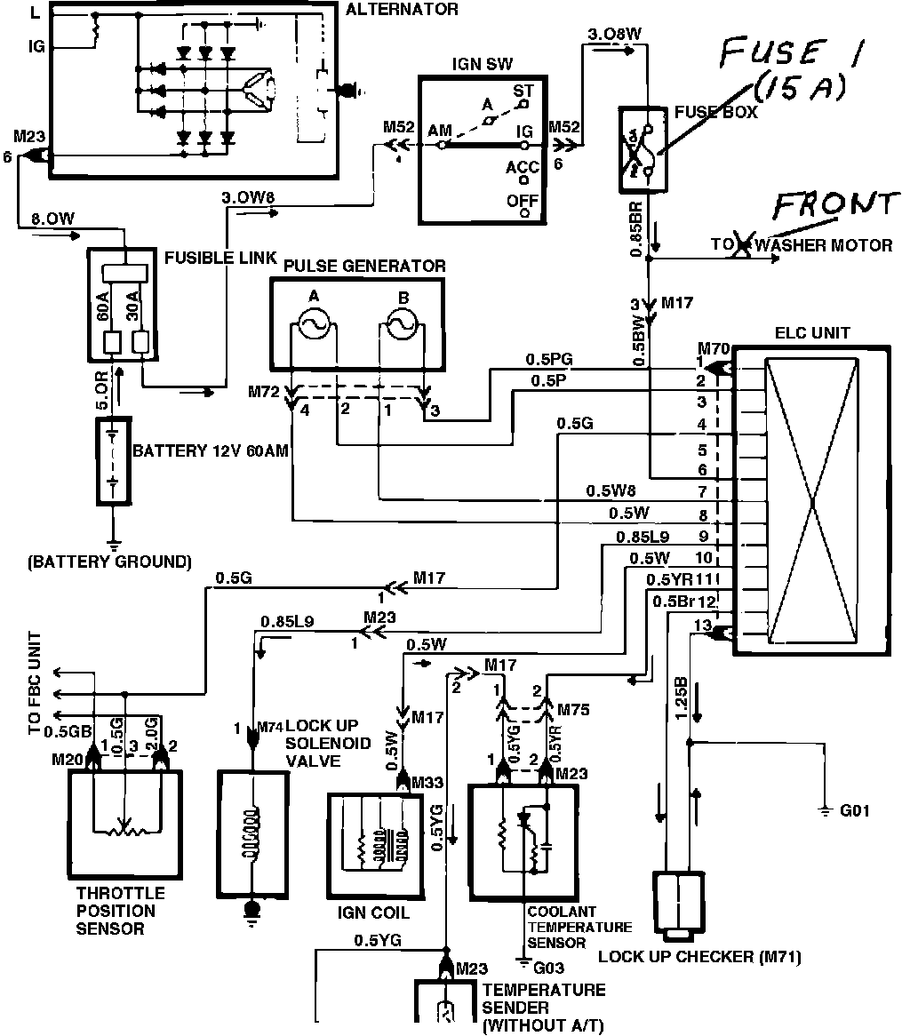
This bulletin contains information to update the wiring diagrams in the Audio and Electronic Lock Up Control (KM171 transmission) circuits of the 1988 and 1989 Precis Service Manuals. As reference to this bulletin, please write the TSB number in the revision boxes on the pages indicated below and update the information in the manuals.

1988 Precis Service Manual-Audio, page Appendix 34.

The fuse rating listed has been changed. The correct amperage is 15. The wire leading to the washer motor was incorrectly labeled RR (rear). The correct destination is to the front washer motor.

1989 Precis Service Manual-Electronic Lockup Control, page Appendix 62.

Fuses in the fuse box have different assignment numbers. Two additional inline fuses, not originally shown, are added to the circuit.

Please cross out the old information in the Service Manuals and add the corrected information as shown in the following pages.

SCHEMATIC DIAGRAM:




Appendix 34


ELECTRONIC LOCK-UP CONTROL (KM 171 AUTO TRANSMISSION)

SCHEMATIC DIAGRAM:




Appendix 36


AUDIO