Operation CHARM: Car repair manuals for everyone.
Manuals through 2025 now available!

Our trusted friends have launched a new website named LEMON, which has newer manuals. It also contains all the CHARM manuals.

LEMON is the spiritual successor to CHARM, I recommend you try it!

Link: lemon-manuals.la or lemon-manuals.org.ua

(Some people have issue connecting. LEMON is investigating. For now, use Firefox or change your DNS server)

Or, hide this message: temporarily or permanently

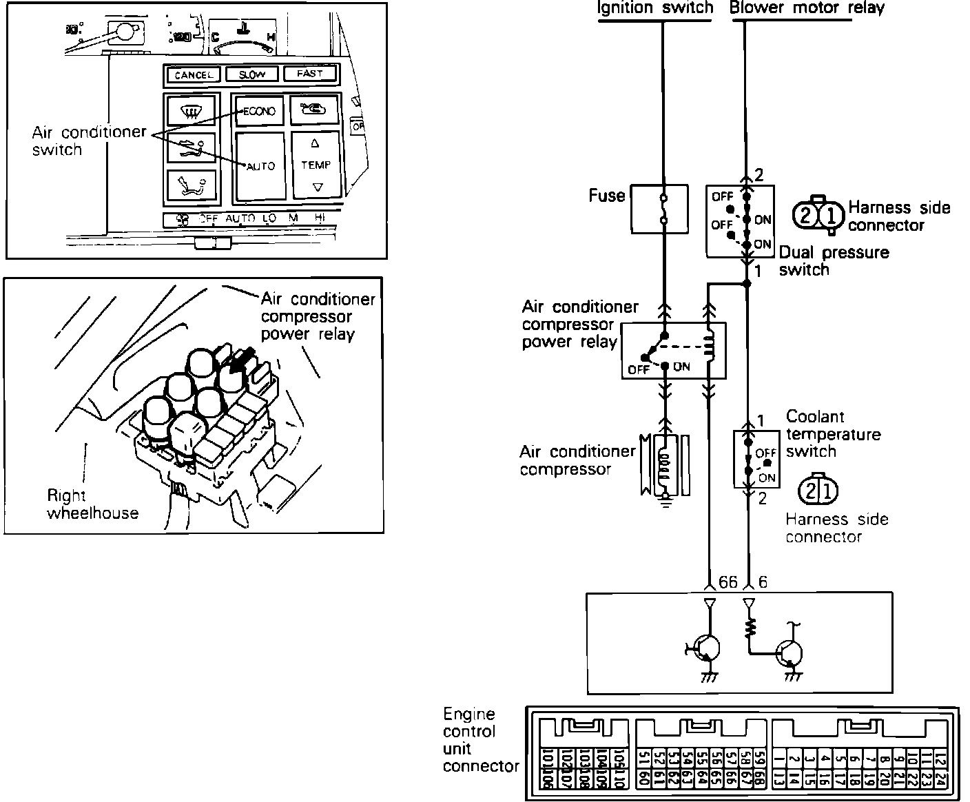
A/C Signal: Testing and Inspection


System Schematic:





To test the Air Conditioning Signal to the ECU, disconnect the ECU connector and locate pins 7 and 65 on the ECU connector and test for the presence of power with the A/C switch in the "on" position and the ignition on. System voltage should be available with the switch in the "on" position and 0 volts should be present in the "off" position. If there is no power at the ECU, the air conditioning circuits should be checked. Refer to HEATING, VENTILATION AND AIR CONDITIONING.