Operation CHARM: Car repair manuals for everyone.
Manuals through 2025 now available!

Our trusted friends have launched a new website named LEMON, which has newer manuals. It also contains all the CHARM manuals.

LEMON is the spiritual successor to CHARM, I recommend you try it!

Link: lemon-manuals.la or lemon-manuals.org.ua

(Some people have issue connecting. LEMON is investigating. For now, use Firefox or change your DNS server)

Or, hide this message: temporarily or permanently

Component Tests and General Diagnostics








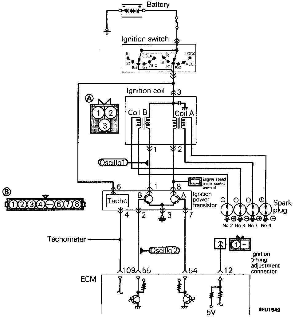
CIRCUIT DIAGRAM





USING SCAN TOOL























HARNESS INSPECTION PROCEDURES





1. Primary signal of ignition coil
- Run the engine at an idle revolution speed.
- Connect the probe to oscilloscope pick-up point 1 as shown in the circuit diagram, and check the primary signal of the ignition coil.





2. Control signal of ignition power transistor
Connect the probe to oscilloscope pick-up point 2 as shown in the circuit diagram, and check the control signal of the ignition power transistor.



USING OSCILLOSCOPE

TROUBLESHOOTING HINTS
A short or open wire in the ignition system will be accompanied by various problems.