Operation CHARM: Car repair manuals for everyone.
Manuals through 2025 now available!

Our trusted friends have launched a new website named LEMON, which has newer manuals. It also contains all the CHARM manuals.

LEMON is the spiritual successor to CHARM, I recommend you try it!

Link: lemon-manuals.la or lemon-manuals.org.ua

(Some people have issue connecting. LEMON is investigating. For now, use Firefox or change your DNS server)

Or, hide this message: temporarily or permanently

Federal Emissions

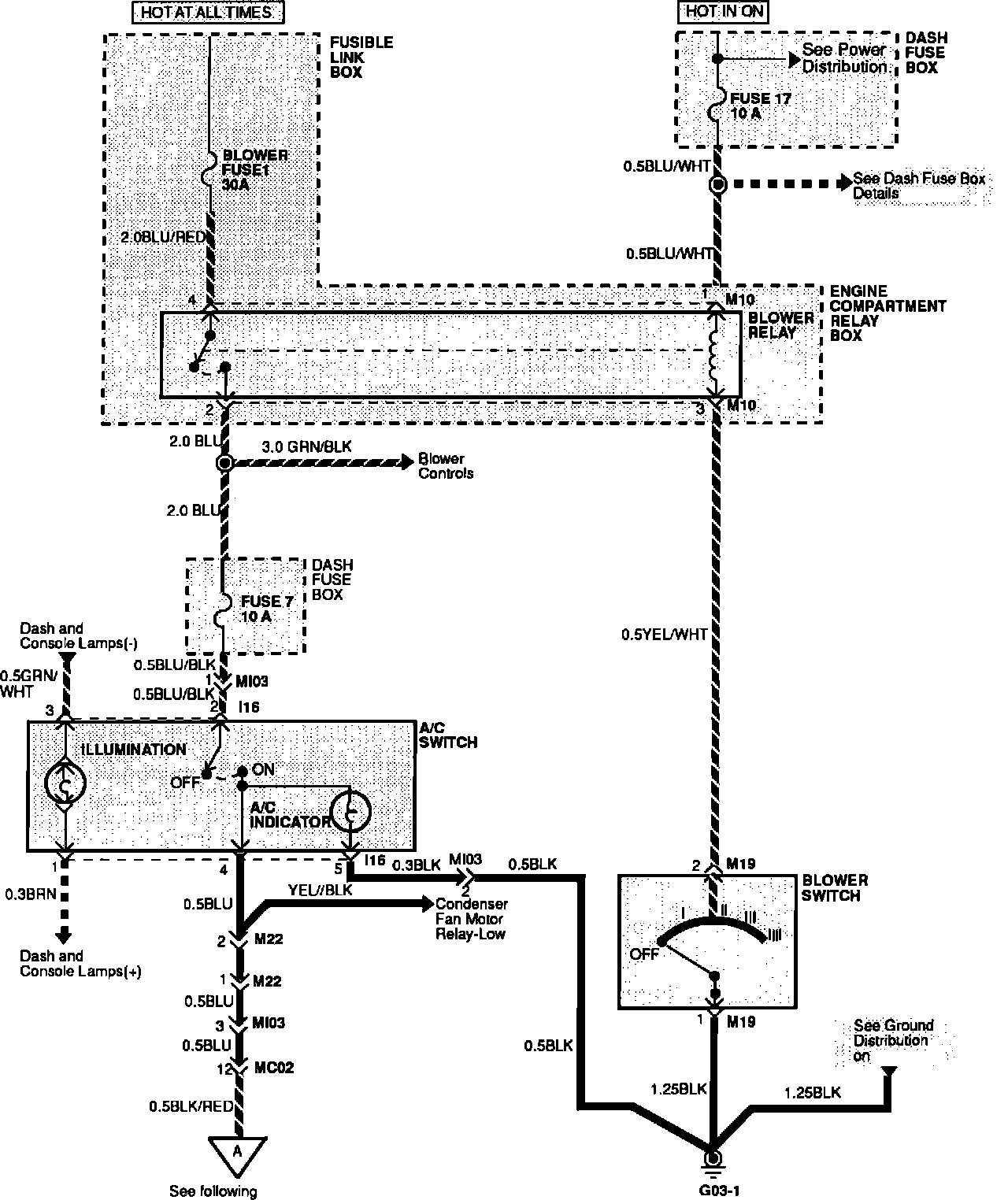
A/C Compressor Controls W/MPI:




A/C Compressor Controls W/MPI:





OPERATION
When the driver turns on the A/C system, a positive voltage signal is supplied to the ECU (as an indication that the A/C system is needed) and to one side of the A/C relay coil.

The ECU determines if engine conditions are suitable for A/C operation (idle speed, ignition timing and air/fuel mixture). If the ECU senses that conditions are suitable for A/C operation, it supplies the ground circuit for the A/C relay coil, energizing it. This allows the relay to supply voltage to the compressor clutch.