Operation CHARM: Car repair manuals for everyone.
Manuals through 2025 now available!

Our trusted friends have launched a new website named LEMON, which has newer manuals. It also contains all the CHARM manuals.

LEMON is the spiritual successor to CHARM, I recommend you try it!

Link: lemon-manuals.la or lemon-manuals.org.ua

(Some people have issue connecting. LEMON is investigating. For now, use Firefox or change your DNS server)

Or, hide this message: temporarily or permanently

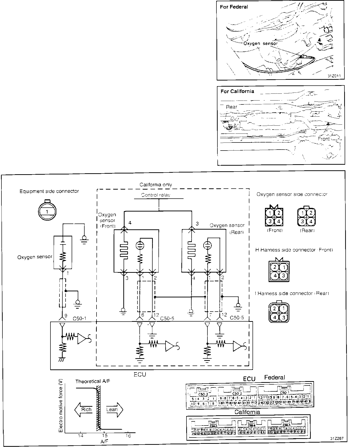
Oxygen Sensor

Oxygen Sensor Circuit:






PURPOSE
The oxygen (O2) sensors, monitor the amount of oxygen in the exhaust gas. This input is used to control fuel mixture.

LOCATION
The oxygen sensor is located in the exhaust manifold, ahead of the catalytic convertor.

Oxygen Sensor:





CONSTRUCTION
The oxygen sensor is made of a ceramic material called zirconium dioxide. The inner and outer surfaces of the ceramic material are coated with a very thin layer of platinum. The outer surface is exposed to exhaust gasses, while the inner surface is exposed to outside air.

Catalytic Converter Performance:





OPERATION
The difference in the amount of oxygen contacting the inner and outer surfaces of the oxygen sensor creates a pressure differential which results in a voltage signal being generated. The amount of voltage produced is determined by combustion efficiency.

Voltage output from the Oxygen Sensor can reach 0.9 volts DC when the fuel air mixture is too rich and about 0.1 volts DC when the mixture is too lean, with a sharp voltage transition from high to low at the stoichiometric point.

Oxygen Sensor Voltage vs Fuel/Air Ratio:





The ECU's instant mixture adjustment in response to the voltage output of the oxygen sensor causes the output voltage from the Oxygen Sensor to fluctuate rapidly between 0.1 and 0.9 volts DC and will be observed as an average of about 0.6 volts DC when measured with a voltmeter.