Operation CHARM: Car repair manuals for everyone.
Manuals through 2025 now available!

Our trusted friends have launched a new website named LEMON, which has newer manuals. It also contains all the CHARM manuals.

LEMON is the spiritual successor to CHARM, I recommend you try it!

Link: lemon-manuals.la or lemon-manuals.org.ua

(Some people have issue connecting. LEMON is investigating. For now, use Firefox or change your DNS server)

Or, hide this message: temporarily or permanently

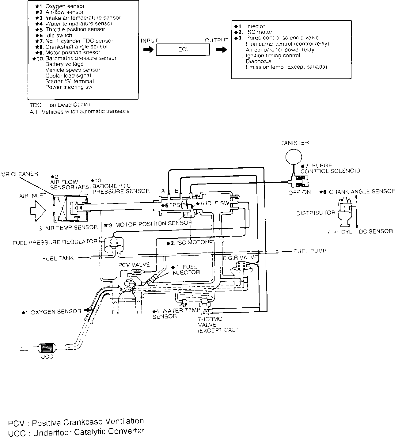
Federal


System Schematic (FEDERAL):





The emission control systems are used to reduce harmful gases (CO, HC, and NOx) in accordance with federal and state regulations.
The emission control system has the following three major systems:

1. CRANKCASE EMISSION CONTROL SYSTEM.
The crankcase emission control system prevents blow-by gases from escaping into the atmosphere. The blow-by gases in the crankcase are routed, through various components, back into the intake manifold for combustion.

2. ECI-MULTI SYSTEM.
The ECI system is made up of an electronic control unit (ECU), various sensors and output devices. This system controls engine operation (i.e. A/F mixture and ignition timing) to reduce pollutants while maintaining optimum driveability conditions and reducing fuel consumption.

3. EVAPORATIVE EMISSION CONTROL SYSTEM.
The evaporative control system prevents the escape of fuel vapors from the fuel tank and fuel injection into the atmosphere. It consists of various components, which collect and lead the fuel vapors to the intake manifold for combustion.

4. EXHAUST EMISSION CONTROL SYSTEM.
The exhaust emission control system consists of a three-way catalytic converter and an exhaust gas recirculation (EGR) system.