Operation CHARM: Car repair manuals for everyone.
Manuals through 2025 now available!

Our trusted friends have launched a new website named LEMON, which has newer manuals. It also contains all the CHARM manuals.

LEMON is the spiritual successor to CHARM, I recommend you try it!

Link: lemon-manuals.la or lemon-manuals.org.ua

(Some people have issue connecting. LEMON is investigating. For now, use Firefox or change your DNS server)

Or, hide this message: temporarily or permanently

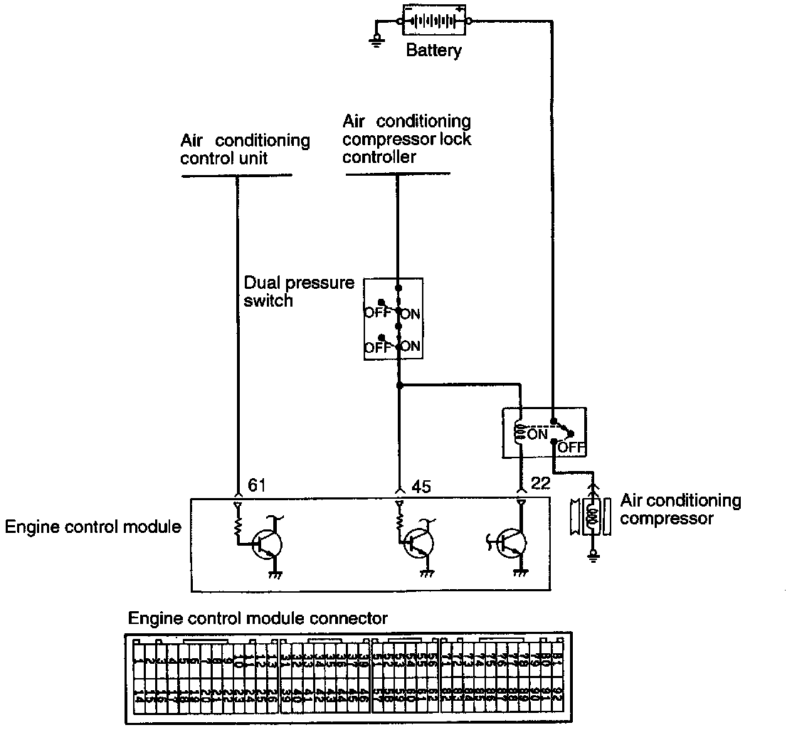
A/C Signal: Testing and Inspection




OPERATION
- The air conditioning switch applies the battery voltage to the engine control module when the air conditioning is turned on.




- When the air conditioning ON signal is input, the engine control module drives the idle air control motor and turns ON the power transistor. As a result, the air conditioning power relay coil is energized to turn on the relay switch, which activates the air compressor magnetic clutch.

TROUBLESHOOTING HINTS
If the air compressor magnet clutch is not activated when the air conditioning switch is turned on during idling, faulty air conditioning control system is suspected.

INSPECTION USING SCAN TOOL




A/C Switch




AIR CONDITIONING POWER RELAY

HARNESS INSPECTION





Measure the power supply voltage of the air conditioning circuit.
- Air conditioning switch: ON
- Engine control module connector: Disconnected
- Ignition switch: ON
- Dual air conditioning switch: ON
Voltage: Battery positive voltage
OK: STOP




NG: Check the air conditioning circuit.