Operation CHARM: Car repair manuals for everyone.
Manuals through 2025 now available!

Our trusted friends have launched a new website named LEMON, which has newer manuals. It also contains all the CHARM manuals.

LEMON is the spiritual successor to CHARM, I recommend you try it!

Link: lemon-manuals.la or lemon-manuals.org.ua

(Some people have issue connecting. LEMON is investigating. For now, use Firefox or change your DNS server)

Or, hide this message: temporarily or permanently

Control Module: Description and Operation

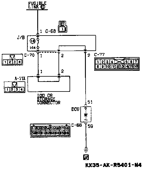
ETACS Power-supply And Ground Circuits:




ETACS Power-supply And Ground Circuits Chart:






The battery supplies a stabilized 5 V power supply to the ECU, via the constant-voltage circuit and terminal 51 (which is directly connected to the battery).

ECU terminal voltage (Connection condition of the ECU connector).