Operation CHARM: Car repair manuals for everyone.
Manuals through 2025 now available!

Our trusted friends have launched a new website named LEMON, which has newer manuals. It also contains all the CHARM manuals.

LEMON is the spiritual successor to CHARM, I recommend you try it!

Link: lemon-manuals.la or lemon-manuals.org.ua

(Some people have issue connecting. LEMON is investigating. For now, use Firefox or change your DNS server)

Or, hide this message: temporarily or permanently

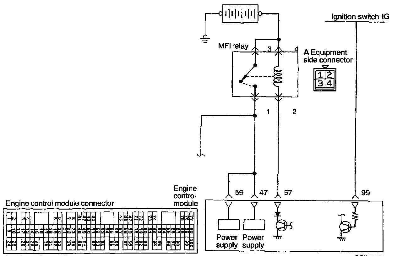
Main Relay (Computer/Fuel System): Testing and Inspection

POWER SUPPLY (MFI RELAY) AND IGNITION SWITCH-IG







OPERATION
- While the ignition switch is ON, battery positive voltage is supplied to the engine control module, injectors, volume air flow sensor, etc.
- When the ignition switch is turned to the ON position, battery positive voltage is supplied from the ignition switch to the engine control module. When battery positive voltage is supplied to the engine control module, the power transistor is switched ON and current flows to the MFI relay coil.
- As a result, the MFI relay switch is switched ON, and power is supplied, by way of the MFI relay switch, from the battery to the engine control module.




INSPECTION
Using Scan Tool

HARNESS INSPECTION




STEP 1. Measure the ignition switch-IG terminal input voltage.
- Engine control module connector: Disconnected
Voltage (V): 0 - 1 (Ignition switch: OFF)
Battery positive voltage (Ignition switch: ON)
OK: GO TO STEP 2
NG: Repair the harness. (99 - Ignition switch or inspect the ignition switch.)




STEP 2. Measure the power supply voltage of the MFI relay.
- Ignition switch: OFF
- MFI relay connector: Disconnected
Voltage (V): Battery positive voltage
OK: GO TO STEP 3
NG: Repair the harness. (A3 - Battery, A4 - Battery)




STEP 3. Check for an open circuit or a short-circuit to ground between the MFI relay and the engine control module.
- Engine control module connector: Disconnected
- MFI relay connector: Disconnected
OK: GO TO STEP 4
NG: Repair the harness. (A2 - 57)




STEP 4. Check for an open circuit or a short-circuit to ground between the MFI relay and the engine control module.
- MFI relay connector: Disconnected
- Engine control module connector: Disconnected
OK: GO TO STEP 5
NG: Repair the harnesses. (A1- 59, A1- 47)




STEP 5. Measure the power supply voltage of the actuator.
- MFI relay connector: Connected
- Engine control module connector: Connected
Voltage (V): 8 or higher (Engine: Cranking)
Battery positive voltage (Engine: Racing)
OK: STOP
NG: MFI relay or engine control module is defective.

MULTIPORT FUEL INJECTION (MFI) RELAY CHECK







1. Check for continuity between the MFI relay terminals.
2. If there is a problem, replace the MFI relay.