Operation CHARM: Car repair manuals for everyone.
Manuals through 2025 now available!

Our trusted friends have launched a new website named LEMON, which has newer manuals. It also contains all the CHARM manuals.

LEMON is the spiritual successor to CHARM, I recommend you try it!

Link: lemon-manuals.la or lemon-manuals.org.ua

(Some people have issue connecting. LEMON is investigating. For now, use Firefox or change your DNS server)

Or, hide this message: temporarily or permanently

Computers and Control Systems: Description and Operation

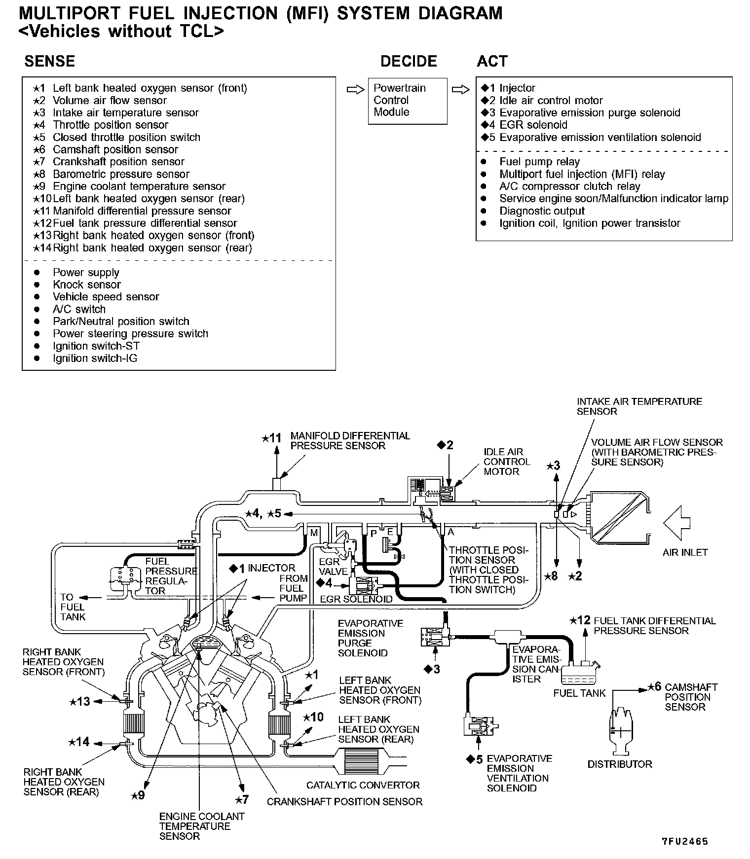
Multiport Fuel Injection (MFI) System Without TCL:




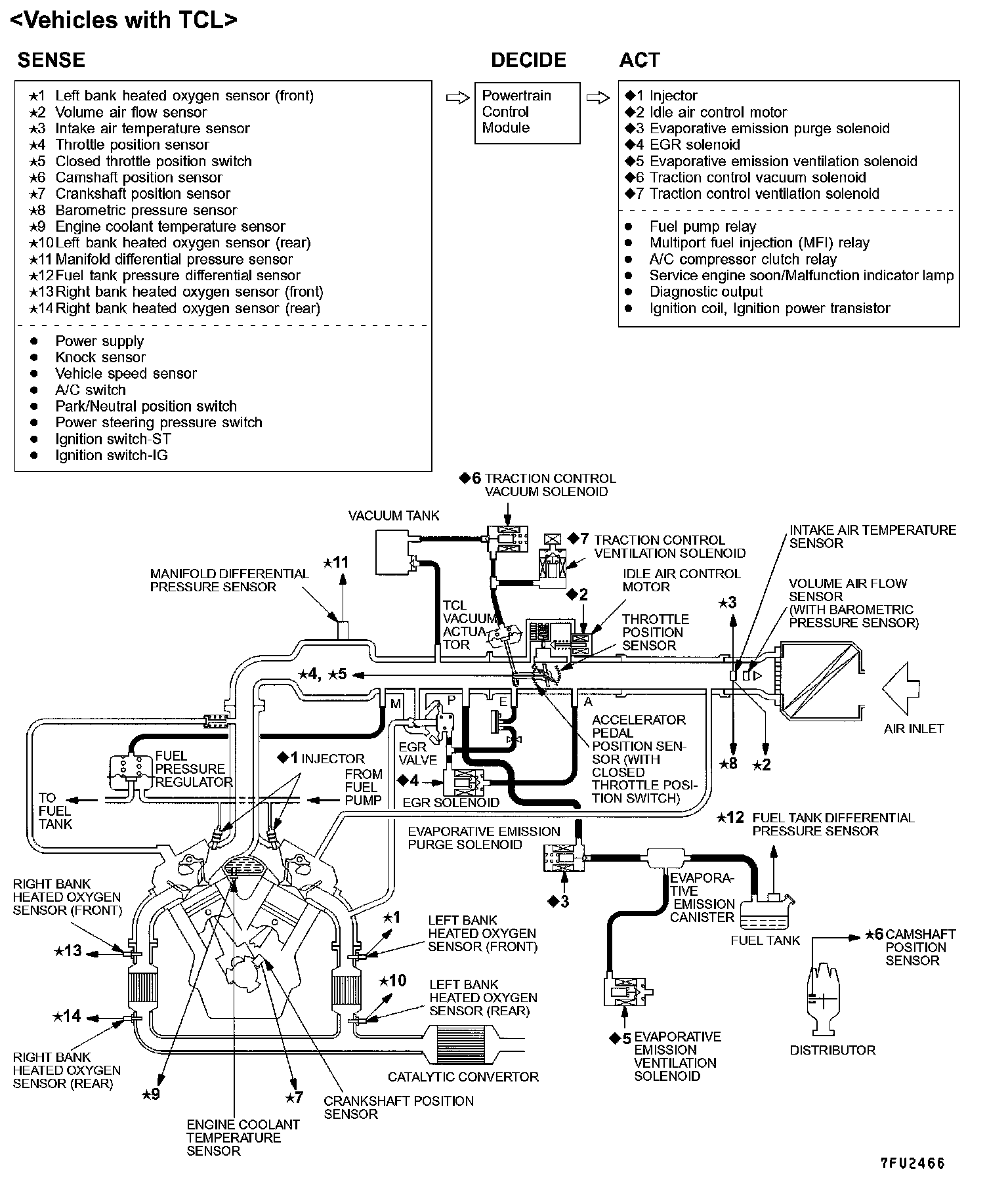
Multiport Fuel Injection (MFI) System With TCL:






MULTIPORT FUEL INJECTION (MFI)

GENERAL DESCRIPTION
The Multiport Fuel Injection System consists of sensors which detect the engine conditions, the POWERTRAIN CONTROL MODULE (PCM) which controls the system based on signals from these sensors, and actuators which operate under the control of the PCM.

The PCM carries out activities such as fuel injection control, idle air control and ignition timing control.

In addition, the PCM is equipped with several diagnostic test modes which simplify troubleshooting when a problem develops.

FUEL INJECTION CONTROL
The injector drive times and injector timing are controlled so that the optimum air/fuel mixture is supplied to the engine to correspond to the continually-changing engine operation conditions.

A single injector is mounted at the intake port of each cylinder. Fuel is sent under pressure from the fuel tank by the fuel pump, with the pressure being regulated by the fuel pressure regulator. The fuel thus regulated is distributed to each of the injectors.

Fuel injection is normally carried out once for each cylinder for every two rotations of the crankshaft. The firing order is 1-2-3-4-5-6. This is called multiport. The PCM provides a richer air/fuel mixture by carrying out "open-loop" control when the engine is cold or operating under high load conditions in order to maintain engine performance.

In addition, when the engine is warm or operating under normal conditions, the PCM controls the air/fuel mixture by using heated oxygen sensor signals to carry out "closed-loop" control in order to obtain the theoretical air/fuel mixture ratio that provides the maximum cleaning performance from a three way catalyst.

IDLE AIR CONTROL
The idle speed is kept at the optimum speed by controlling the amount of air that bypasses the throttle valve in accordance with changes in idling conditions and engine load during idling.

The PCM drives the idle air control (IAC) motor to keep the engine running at the pre-set idle target speed in accordance with the engine coolant temperature and air conditioning load. In addition, when the air conditioning switch is turned off and on while the engine is idling, the IAC motor operates to adjust the throttle valve bypass air amount in accordance with the engine load conditions in order to avoid fluctuations in the engine speed.

IGNITION TIMING CONTROL
The ignition power transistor located in the ignition primary circuit turns ON and OFF to control the primary current flow to the ignition coil. This controls the ignition timing in order to provide the optimum ignition timing with respect to the engine operating conditions. The ignition timing is determined by the PCM from the engine speed, intake air volume, engine coolant temperature and atmospheric pressure.

DIAGNOSTIC TEST MODE
- When an abnormality is detected in one of the sensors or actuators related to emission control, the SERVICE ENGINE SOON/ MALFUNCTION INDICATOR LAMP illuminates as a warning to the driver.
- When an abnormality is detected in one of the sensors or actuators, a diagnostic trouble code corresponding to the abnormality is stored in the PCM.
- The RAM data inside the PCM that is related to the sensors and actuators can be read by means of the scan tool.
In addition, the actuators can be controlled under certain circumstances.

OTHER CONTROL FUNCTIONS
1. Fuel Pump Control
Turns the fuel pump relay ON so that current is supplied to the fuel pump while the engine is cranking or running.

2. A/C Compressor Clutch Relay Control
Turns the compressor clutch of the A/C ON and OFF.

3. Fan Relay Control
The radiator fan and condenser fan speeds are controlled in response to the engine coolant temperature and vehicle speed.

4. Traction Control
Engine output torque is reduced based on signals from the TCL-ECU in response to the conditions under which slipping of the driven wheels and turning of the vehicle occur. Furthermore, reduction of output torque is performed by closing the throttle valve and retarding the ignition timing.

5. Evaporative Emission Control System
6. EGR System